GM Service Manual Online
For 1990-2009 cars only
Makes
🢒
GMC_Truck
🢒
2000
🢒
Jimmy - 2WD
🢒 4.3L
4.3L
4.3L
HVAC Components
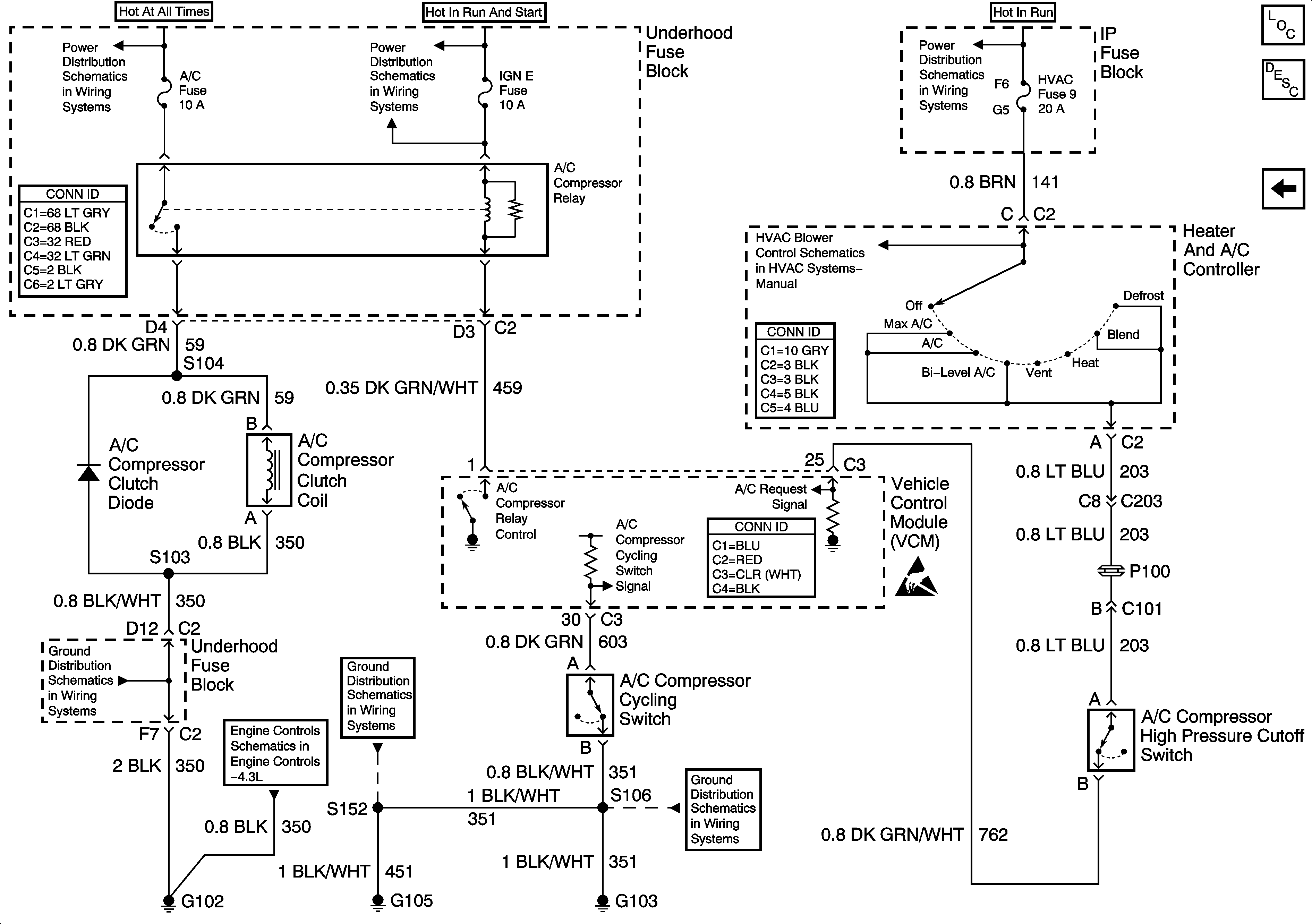
HVAC Compressor Controls Circuit Description
2.2L
B+ Bus Bar
Ign RUN and START Bus Bar
Ign ACC, RUN and RAP Bus Bar
Power and Grounding Connector End Views
RPO C60
HVAC Connector End Views
VCM Connector End Views
Handling ESD Sensitive Parts Notice
G102 (Except Export)
Heated Oxygen Sensors
G103 and G105 (2.2L)
G103 and G105 (4.3L)