GM Service Manual Online
For 1990-2009 cars only
Makes
🢒
GMC_Truck
🢒
2003
🢒
Yukon - 2WD
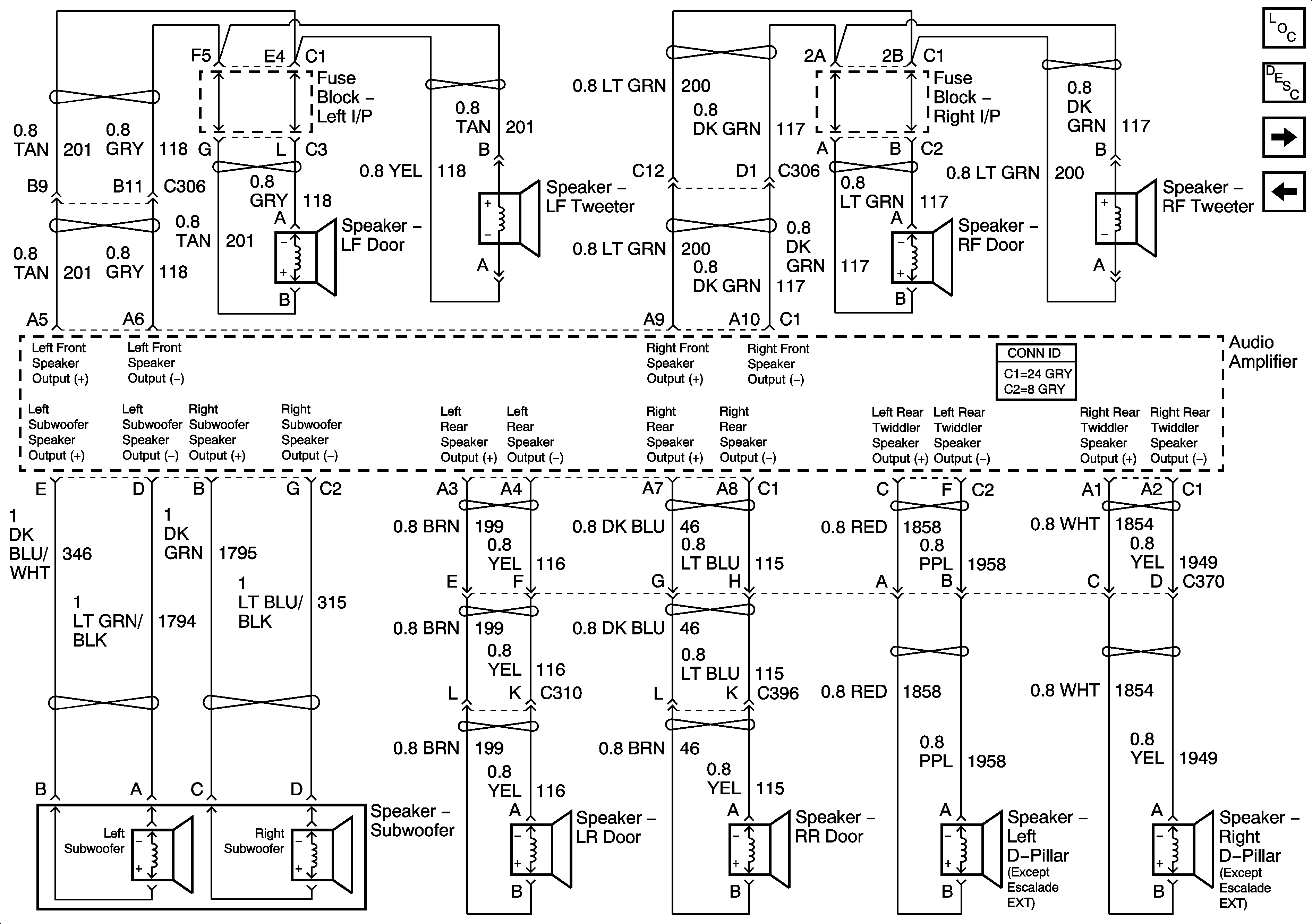
🢒 Speakers - UQ7 w/ Y91
Speakers - UQ7 w/ Y91
Speakers - UQ7 w/Y91
Master Electrical Component List
Radio/Audio System Description and Operation
Remote CD Player - UQ7 w/ Y91 and U1S
Amplifier, RSA Power, Ground, Subsystems - UQ7 w/ Y91