GM Service Manual Online
For 1990-2009 cars only
Makes
🢒
GMC_Truck
🢒
2003
🢒
Yukon - 2WD
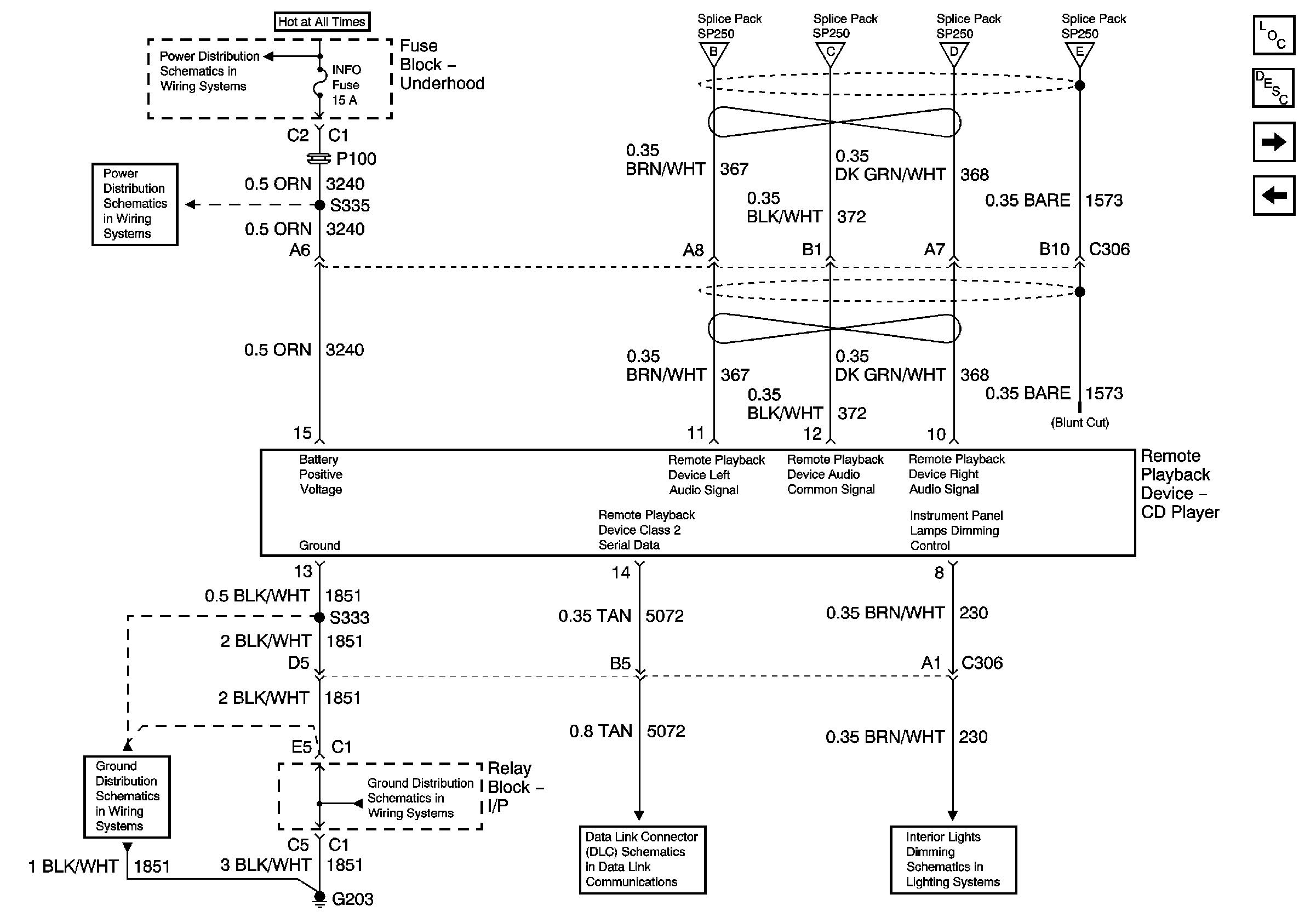
🢒 Remote CD Player - UQ7 w/ Y91 and U1S
Remote CD Player - UQ7 w/ Y91 and U1S
Remote CD Player - UQ7 w/Y91 and U1S
Master Electrical Component List
Radio/Audio System Description and Operation
Digital Radio Receiver - UQ7 w/ Y91 and U2K/U2L
Speakers - UQ7 w/ Y91
B+ Bus Bar - 1 of 2
INFO, CGR LTR
Audio Signals - UQ7 w/ Y91 - 2 of 2
G203 - 1 Of 2
SP207 - Luxury
I/P Dimming Supply Voltage - 2 of 7