GM Service Manual Online
For 1990-2009 cars only
Makes
🢒
Holden
🢒
2008
🢒
Barina
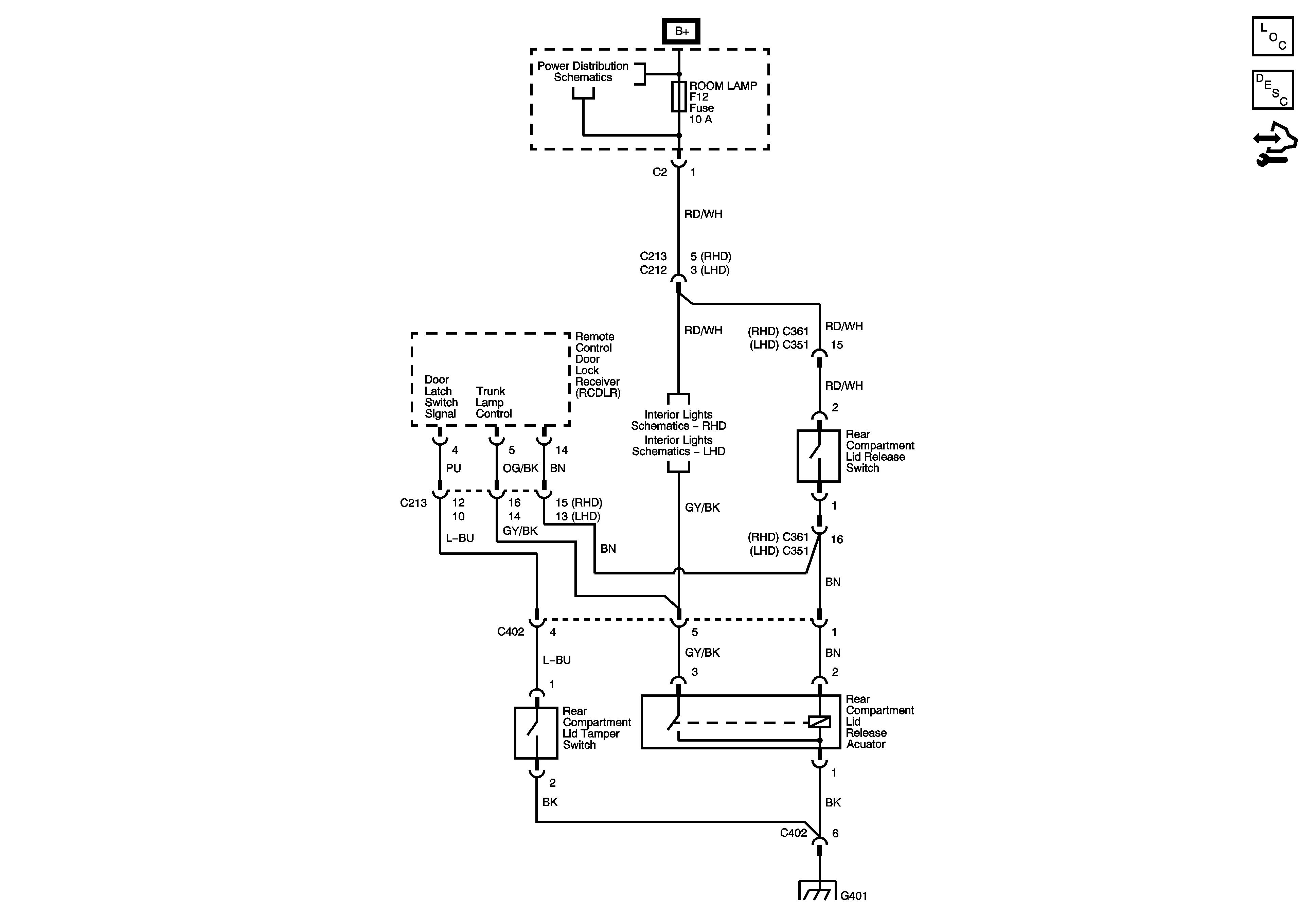
🢒 Release Systems Schematics
Release Systems Schematics
Master Electrical Component List Notchback
Control Module References
ROOM LAMP, SUNROOF, SPARE Fuses
RHD
LHD
G401, G402