GM Service Manual Online
For 1990-2009 cars only
Makes
🢒
Holden
🢒
2009
🢒
VE Sedan
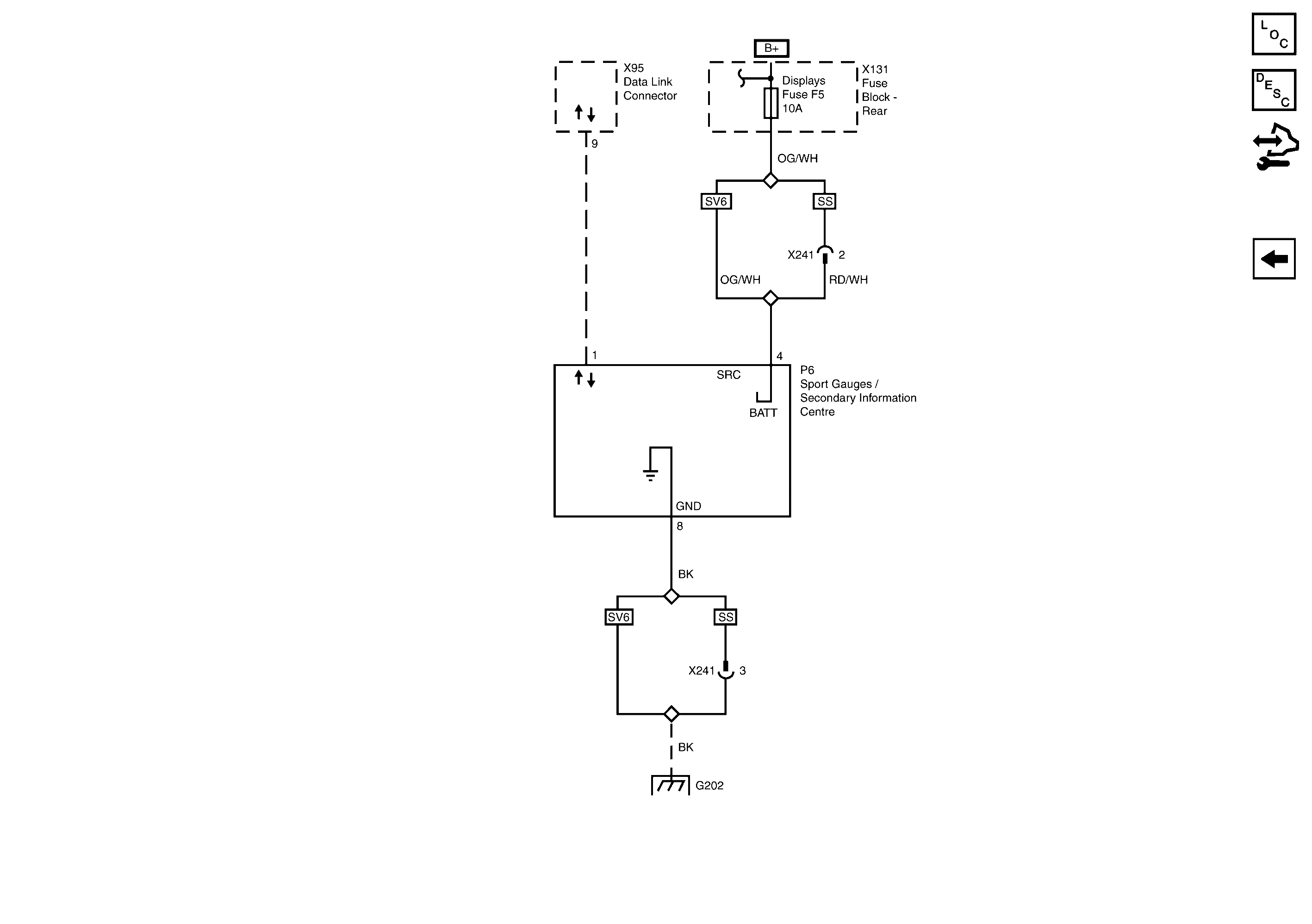
🢒 Secondary Information Center/Sports Gauges Power, Ground and Serial Data
Secondary Information Center/Sports Gauges Power, Ground and Serial Data
Secondary Information Centre/Sports Gauges Power, Ground and Serial Data
Master Electrical Component List
Control Module References
Instrument Cluster Power, Ground, Serial Data, Inputs and Outputs
Rear Main 1, Amplifier, Phone, Radio/Infotainment and INST/DISP/RFA/DLC Fuses
G202