GM Service Manual Online
For 1990-2009 cars only
Makes
🢒
Holden
🢒
2006
🢒
Viva
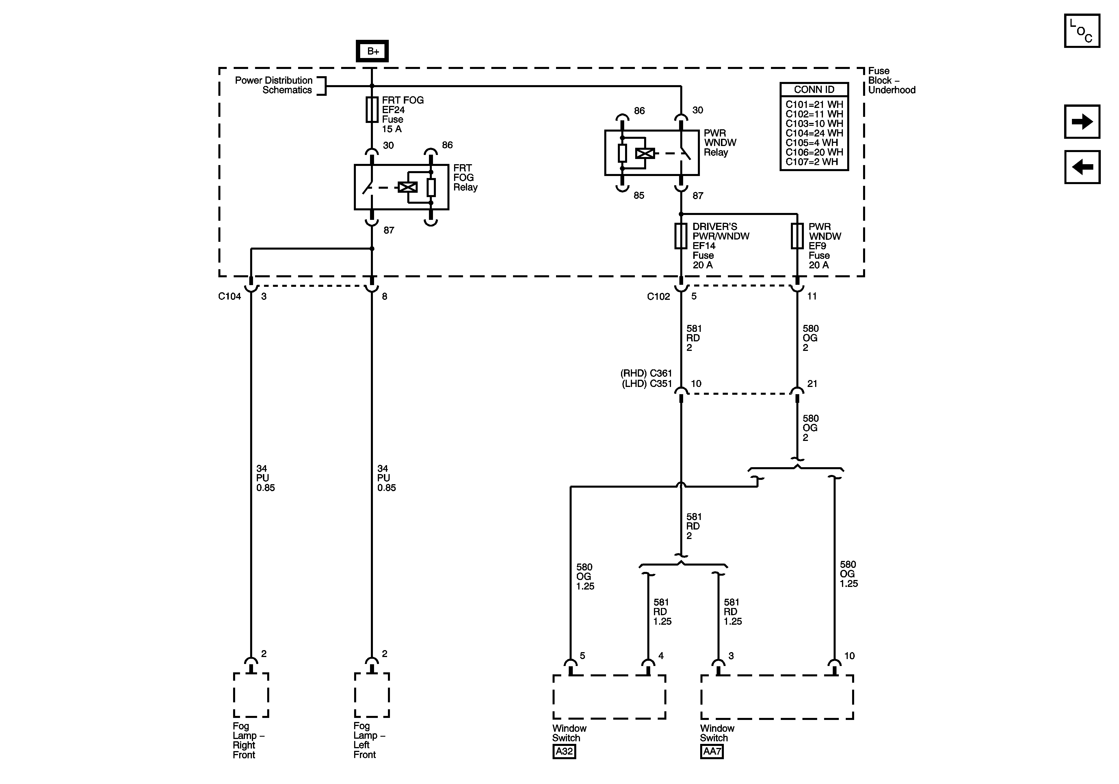
🢒 Underhood Fuse Block FRT FOG, DRIVERS PWR W/DW and PWR WNDW Fuses
Underhood Fuse Block FRT FOG, DRIVERS PWR W/DW and PWR WNDW Fuses
Underhood Fuse Block - FRT FOG, DRIVER'S PWR W/DW and PWR WNDW Fuses
Master Electrical Component List
Underhood Fuse Block HEAD LAMPS FUSE
Underhood Fuse Block IP FUSE, DR/LOCK and STOP LAMP Fuses
Underhood Fuse Block - Battery Feeds 1 of 3