GM Service Manual Online
For 1990-2009 cars only
Makes
🢒
Holden
🢒
2006
🢒
Viva
🢒 Wiper System - Notchback
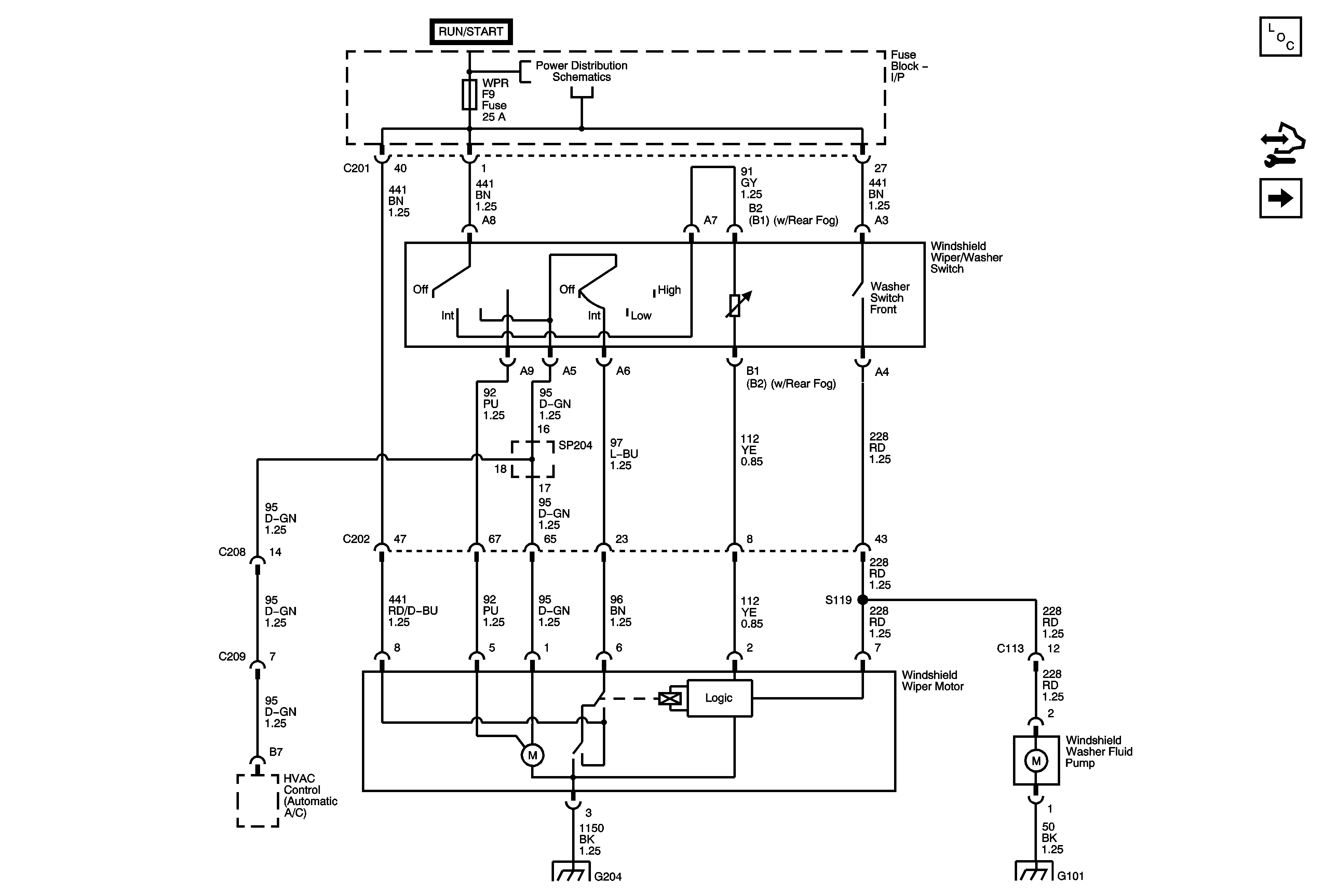
Wiper System - Notchback
Wiper System - Notchback
Master Electrical Component List
Wiper System - Hatchback and Station Wagon
I/P Fuse Block ABS IMMOBILIZER, WRP, and TRN SIG LAMPS Fuses
G101
G303 Notchback RHD