GM Service Manual Online
For 1990-2009 cars only
Makes
🢒
Isuzu
🢒
2004
🢒
Ascender - 2WD
🢒
Accessories
🢒
Keyless Entry
🢒 Keyless Entry Schematics
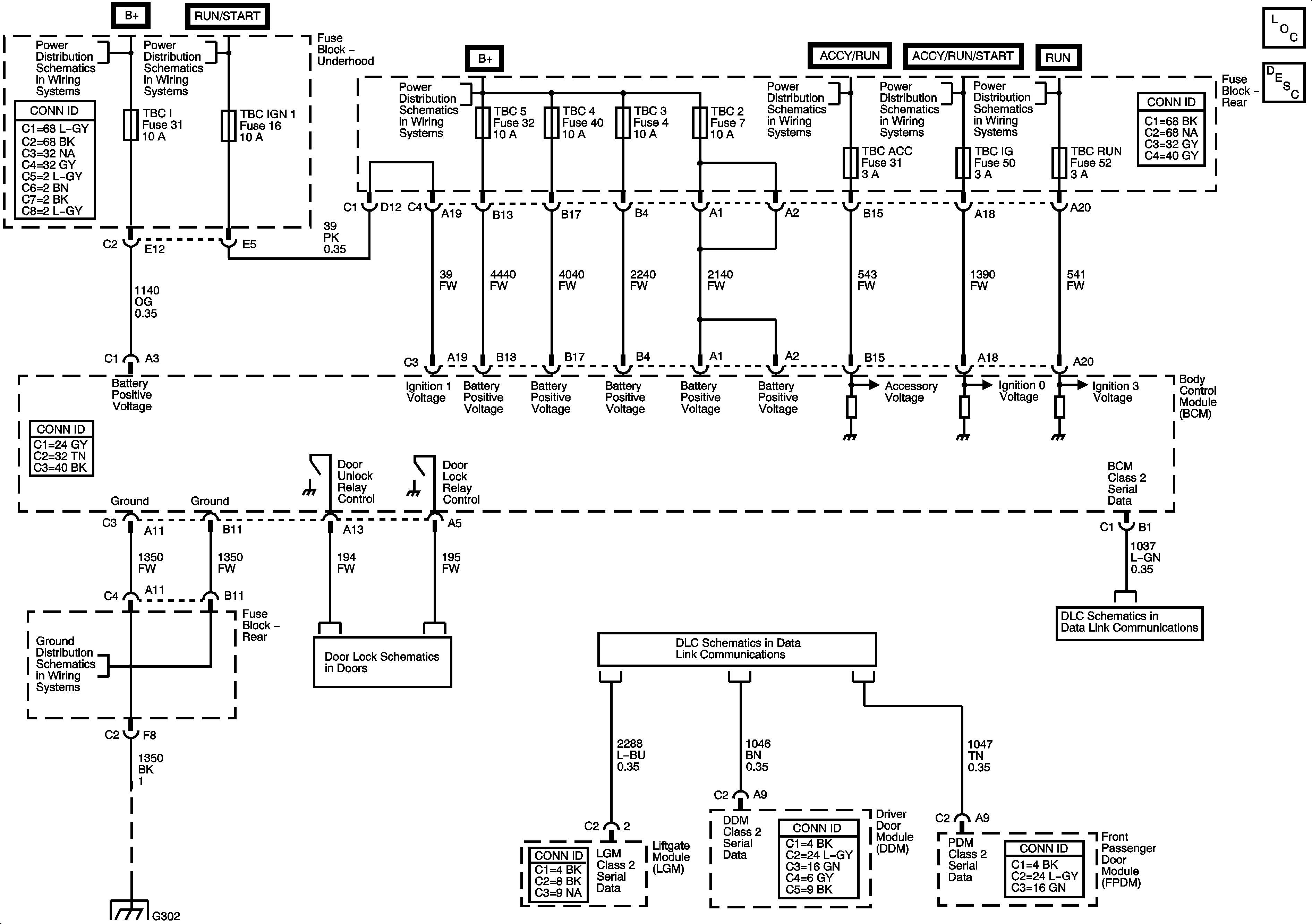
Master Electrical Component List
Keyless Entry System Description and Operation
B+ Bus - Underhood Fuse Block
ACCY/RUN and RUN/START Bus Bars
B+ Bus - Rear Fuse Block
ACCY/RUN and RUN/START Bus Bars
ACCY/RUN/START, RUN, and START Bus Bars
ACCY/RUN/START, RUN, and START Bus Bars
G302 - 2 of 2
G302 - 1 of 2, G303, and G304
Rear Doors
SP306
Power, Ground, Data Link Connector, and SP205