GM Service Manual Online
For 1990-2009 cars only

Automatic Transmission Controls Schematics LCT

Figure 1:

Power, Ground, Serial Data, MIL, Solenoids, Temperature Sensor and Switches


Object Number: 1408660  Size: FS
Master Electrical Component List
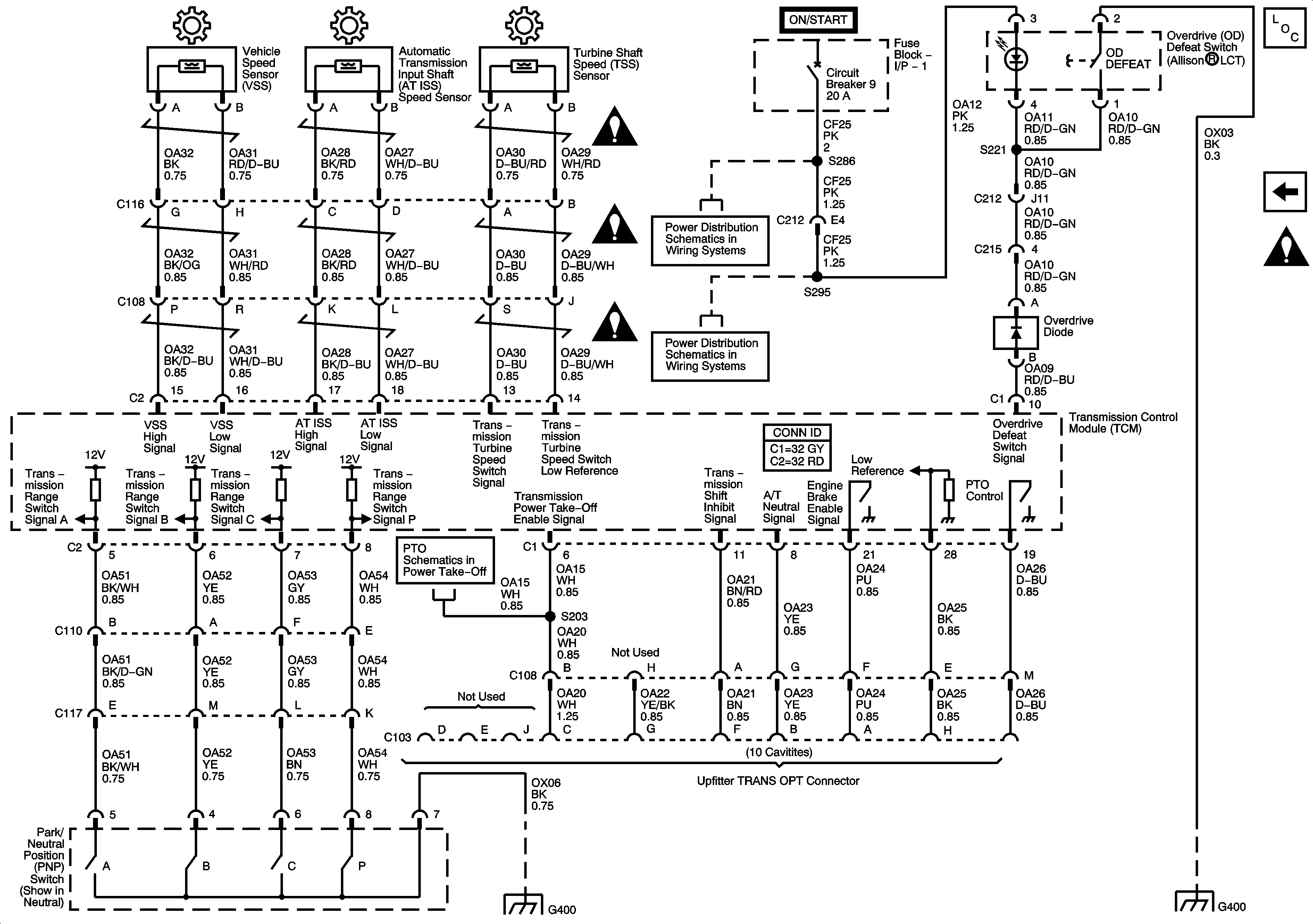
Speed Sensors, Switches, C103 - Upfitter TRANS OPT Connector
Figure 2:

Speed Sensors, Switches, C103 - Upfitter TRANS OPT Connector


Object Number: 1408671  Size: FS
Master Electrical Component List
Power, Ground, Serial Data, MIL, Solenoids, Temperature Sensor and Switches
Automatic Transmission Schematic Icons

Automatic Transmission Controls Schematics MD

Figure 1:

Power, Ground, Serial Data, MIL, Solenoids, Temperature and Speed Sensors, Switches


Object Number: 1408689  Size: FS
Master Electrical Component List
Automatic Transmission (A/T) Shift Selector, C103 - Upfitter TRANS OPT Connector
Power, Ground, Serial Data, MIL, Solenoids, Temperature Sensor and Switches
Power, Ground, Serial Data, MIL, Solenoids, Temperature Sensor and Switches
Power, Ground, Serial Data, MIL, Solenoids, Temperature Sensor and Switches
Power, Ground, Serial Data, MIL, Solenoids, Temperature Sensor and Switches
Power, Ground, Serial Data, MIL, Solenoids, Temperature Sensor and Switches
Power, Ground, Serial Data, MIL, Solenoids, Temperature Sensor and Switches
Power, Ground, Serial Data, MIL, Solenoids, Temperature Sensor and Switches
Fuse Block 1: Fuse 2 and Fuse Block - I/P - 1: Circuit Breakers 4, 7 and 8
Fuse Block 1: Fuses 6 and 7, Fuse Block 2: Fuse 8 and Fuse Block - I/P - 2: Circuit Breake
Driver Information Center (DIC)
Fuse Block 1: Fuses 6 and 7, Fuse Block 2: Fuse 8 and Fuse Block - I/P - 2: Circuit Breake
Driver Information Center (DIC)
Fuse Block 1: Fuse 2 and Fuse Block - I/P - 1: Circuit Breakers 4, 7 and 8
Splice Packs and Modules - 2 of 2
Batteries, Grounds G400 and G402, Splices S113, S120, S121, S123, S124, S202 and S211 and Splice Pack SP400
Automatic Transmission (A/T) Shift Selector, C103 - Upfitter TRANS OPT Connector
Figure 2:

Automatic Transmission (A/T) Shift Selector, C103 - Upfitter TRANS OPT Connector


Object Number: 1408703  Size: FS
Master Electrical Component List
Wiper/Washer System Schematics
Splice SP 301
Controller Area Network (CAN) Connector and Data Link Connector (DLC)
Backup Lamps and Backup Alarm (UZF)
Starting
Power, Ground, Serial Data, MIL, Solenoids, Temperature and Speed Sensors, Switches