GM Service Manual Online
For 1990-2009 cars only
Makes
🢒
Isuzu
🢒
2001
🢒
Isuzu T-Series (Truck Line C)
🢒 Electric Operated-Switches (2 of 2)
Electric Operated-Switches (2 of 2)
Electric Operated-Switches (2 of 2)
Master Electrical Component List
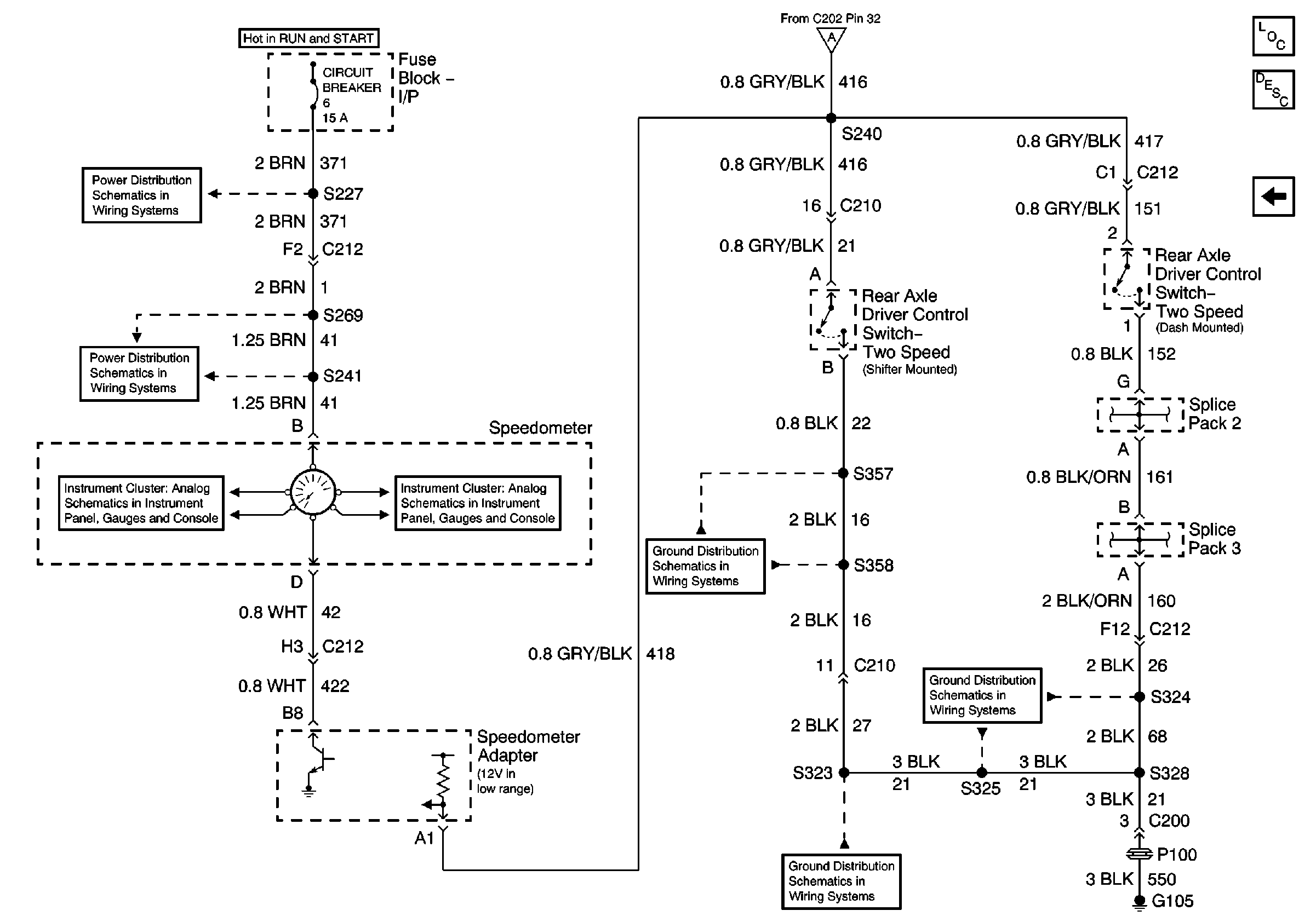
Two Speed Rear Axle Shift System Description and Operation
Electric Operated-Motor and Relay (1 of 2)
IP Fuse Block, Circuit Breaker 6 (1 of 2)
Circuit Breaker 6 (2 of 2)
Air Susp Dump Lamp, Speedometer and Volt Meter
Air Susp Dump Lamp, Speedometer and Volt Meter
Electric Operated-Motor and Relay (1 of 2)
G105 Continued, S323, S337, S339, S357, S358
G105 Continued, S323, S337, S339, S357, S358
G105 S328, S325