GM Service Manual Online
For 1990-2009 cars only
Makes
🢒
Oldsmobile
🢒
2003
🢒
Aurora
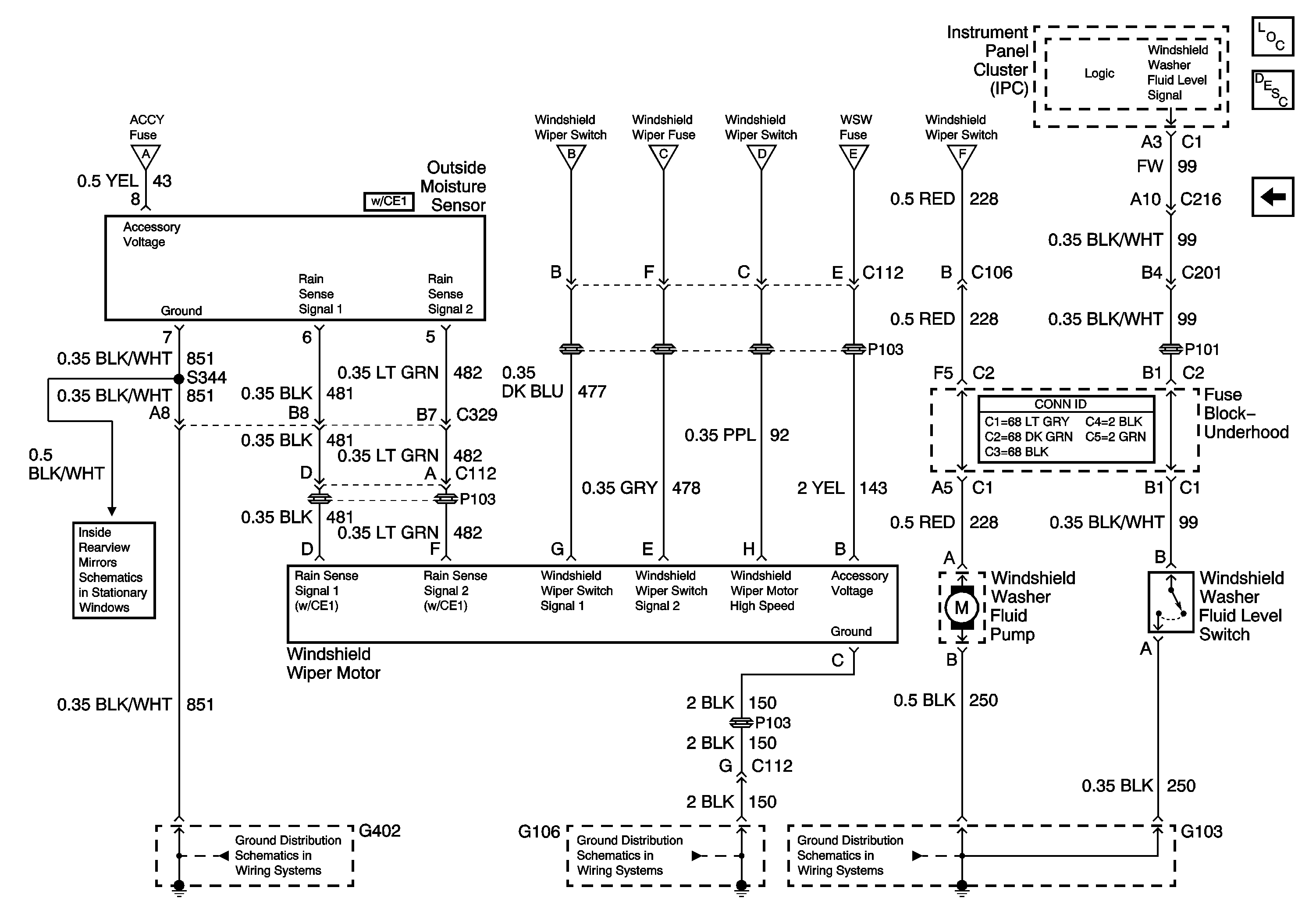
🢒 Outside Moisture Sensor (W/CE1), Motor, and Pump
Outside Moisture Sensor (W/CE1), Motor, and Pump
Outside Moisture Sensor (W/CE1), Motor, and Pump
Master Electrical Component List
Wiper/Washer System Description and Operation
Windshield Wiper Switch and Fuse
G103
G106, G107 and G101
G402
W/DD7 or DD8
Windshield Wiper Switch and Fuse
Windshield Wiper Switch and Fuse
Windshield Wiper Switch and Fuse
Windshield Wiper Switch and Fuse
Windshield Wiper Switch and Fuse
Windshield Wiper Switch and Fuse