GM Service Manual Online
For 1990-2009 cars only
Figure 1:

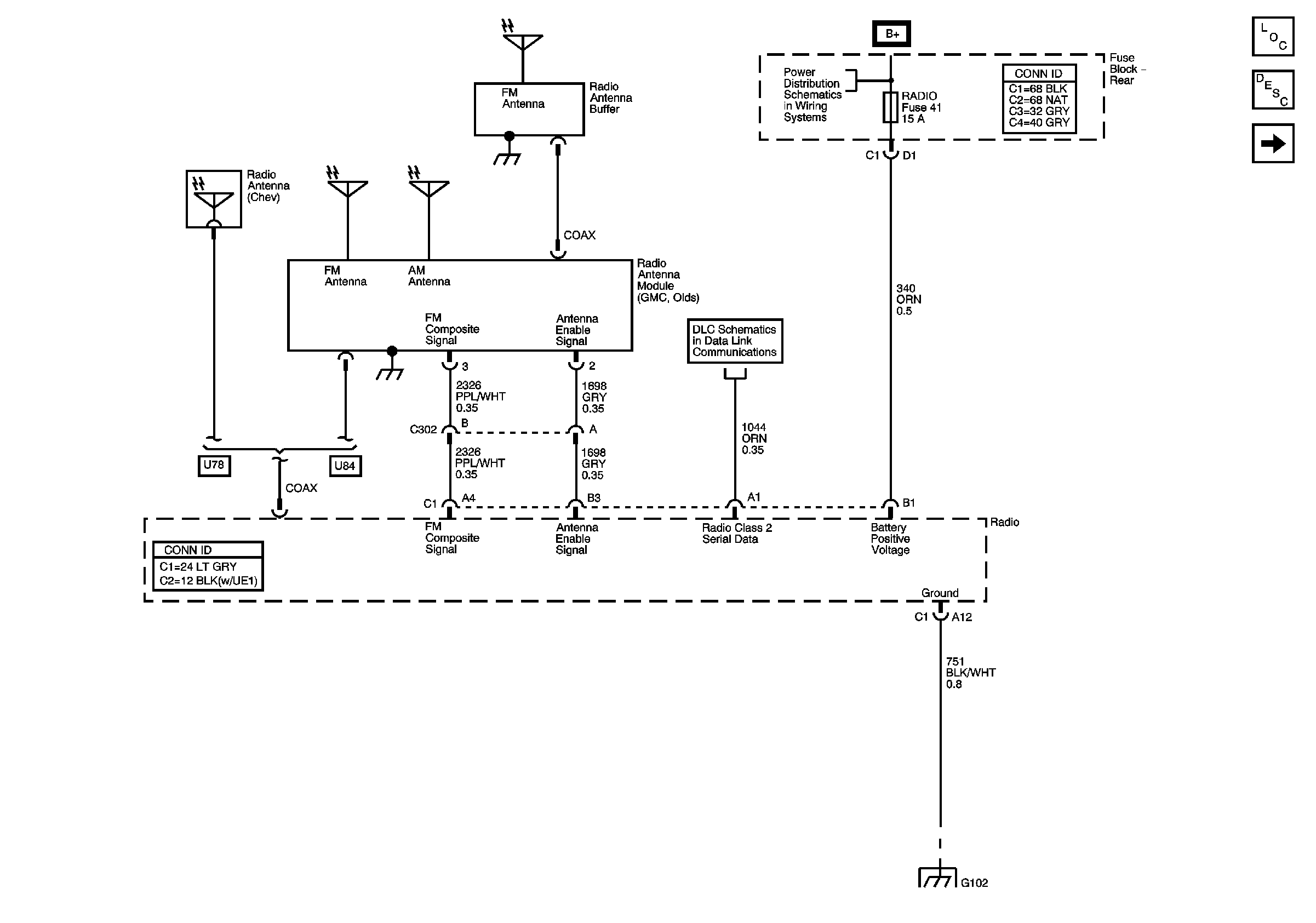
Base Radio - Power, Ground, Serial Data, and Antenna


Object Number: 744167  Size: FS
Master Electrical Component List
Radio/Audio System Description and Operation
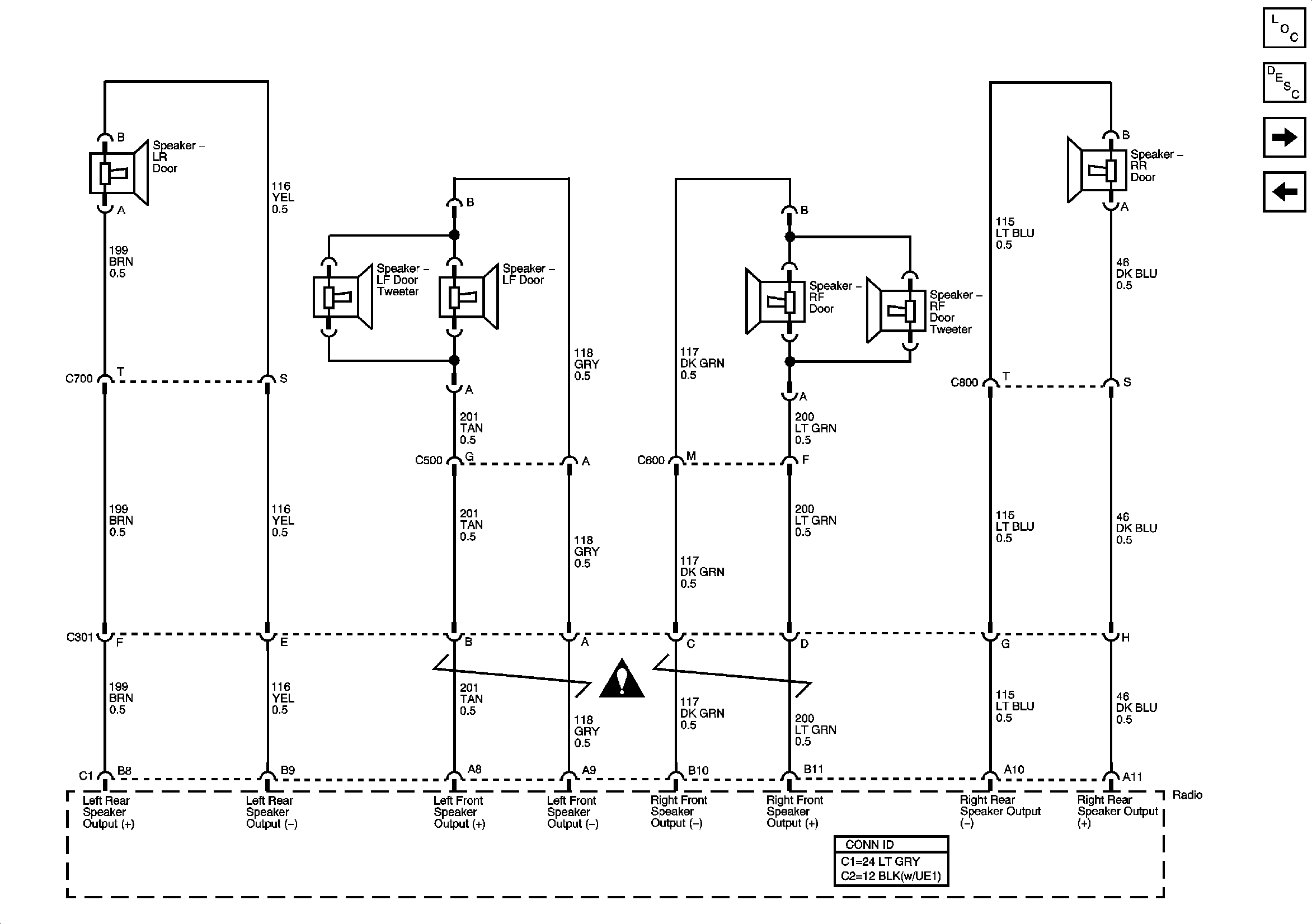
Base Radio - Speaker Outputs w/o Rear Seat Audio
B+ Bus - Rear Fuse Block
DLC and SP205
G102, G104, G105, and G109
Figure 2:

Base Radio - Speaker Outputs w/o Rear Seat Audio


Object Number: 744169  Size: FS
Master Electrical Component List
Radio/Audio System Description and Operation
Base Radio - Speaker Outputs w/Rear Seat Audio
Base Radio - Power, Ground, Serial Data, and Antenna
Figure 3:

Base Radio - Speaker Outputs w/Rear Seat Audio


Object Number: 744171  Size: FS
Master Electrical Component List
Radio/Audio System Description and Operation
Premium Radio - Power, Ground, Serial Data, and Antenna - Body Type VIN 3
Base Radio - Speaker Outputs w/o Rear Seat Audio
B+ Bus - Rear Fuse Block
LGM/DSM, OH BATT/ONSTAR, RADIO, and HVAC B Fuses
DLC and SP205
G201 - 1 of 2
Figure 4:

Premium Radio - Power, Ground, Serial Data, and Antenna - Body Type VIN 3


Object Number: 744177  Size: FS
Master Electrical Component List
Radio/Audio System Description and Operation
Premium Radio - Power, Ground, Serial Data, and Antenna - Body Type VIN 6
Base Radio - Speaker Outputs w/Rear Seat Audio
B+ Bus - Rear Fuse Block
DLC and SP205
G401, G402, and G403
G102, G104, G105, and G109
DLC and SP205
G201 - 1 of 2
Figure 5:

Premium Radio - Power, Ground, Serial Data, and Antenna - Body Type VIN 6


Object Number: 891200  Size: FS
Master Electrical Component List
Radio/Audio System Description and Operation
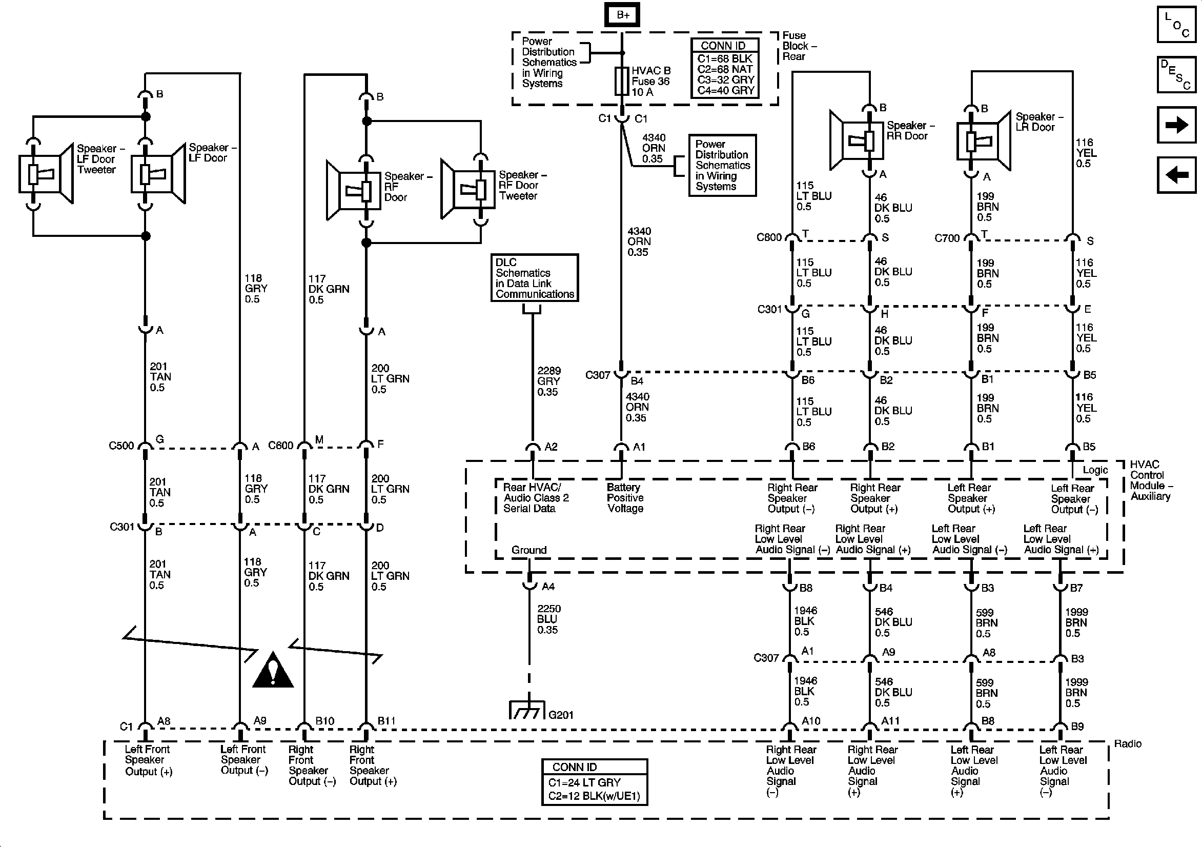
Premium Radio - Speaker Outputs and Amplifier Serial Data
Premium Radio - Power, Ground, Serial Data, and Antenna - Body Type VIN 3
B+ Bus - Rear Fuse Block
DLC and SP205
G401, G402, and G403
G102, G104, G105, and G109
DLC and SP205
G201 - 1 of 2
Figure 6:

Premium Radio - Speaker Outputs and Amplifier Serial Data


Object Number: 744179  Size: FS
Master Electrical Component List
Radio/Audio System Description and Operation
Steering Wheel Controls
Premium Radio - Power, Ground, Serial Data, and Antenna - Body Type VIN 6
SP206
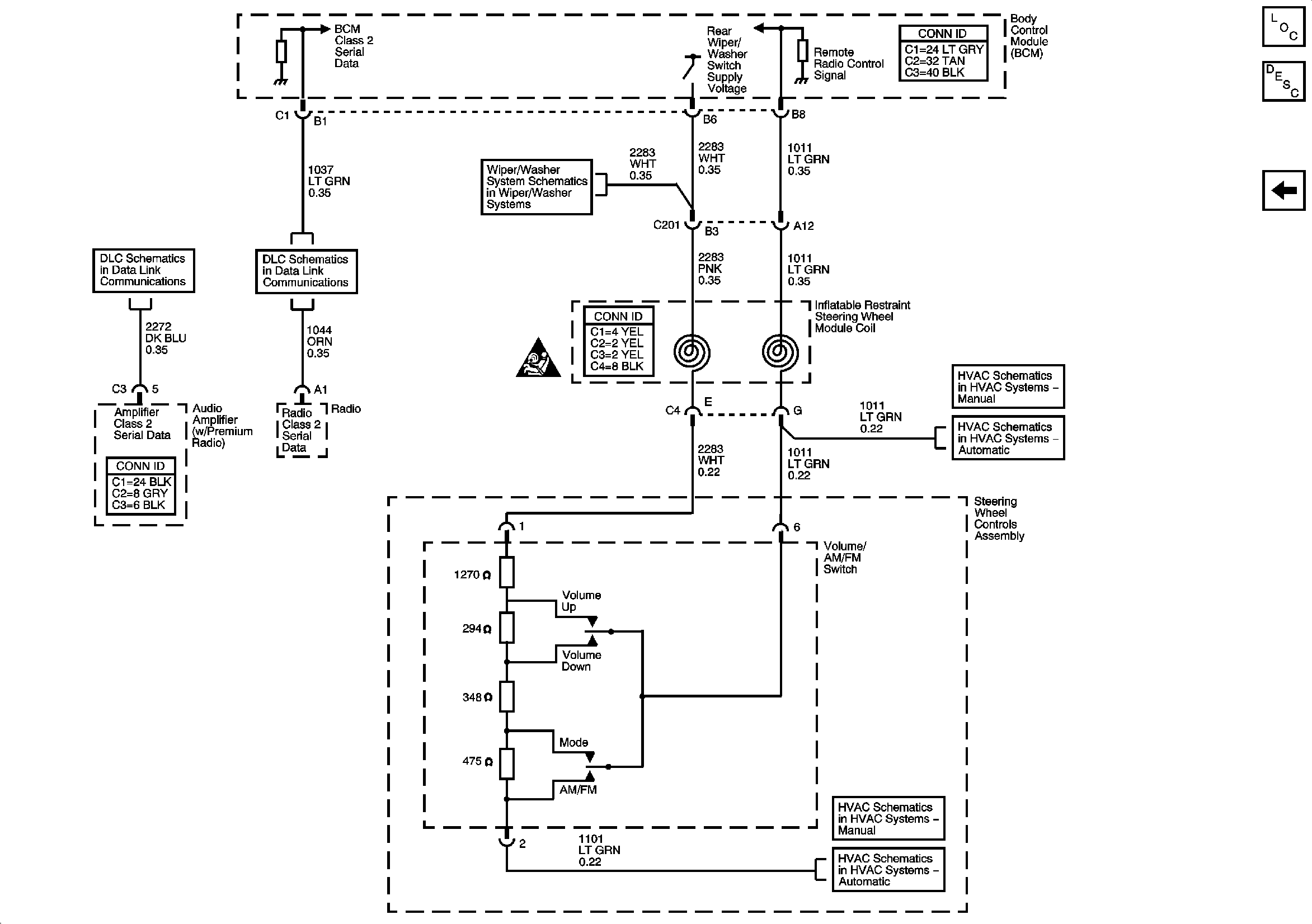
Figure 7:

Steering Wheel Controls


Object Number: 744175  Size: FS
Master Electrical Component List
Radio/Audio System Description and Operation
Premium Radio - Speaker Outputs and Amplifier Serial Data
Rear Wiper/Washer
SP206
DLC and SP205
Steering Wheel Controls
Steering Wheel Controls
Steering Wheel Controls
Steering Wheel Controls