GM Service Manual Online
For 1990-2009 cars only
Makes
🢒
Oldsmobile
🢒
1999
🢒
Intrigue
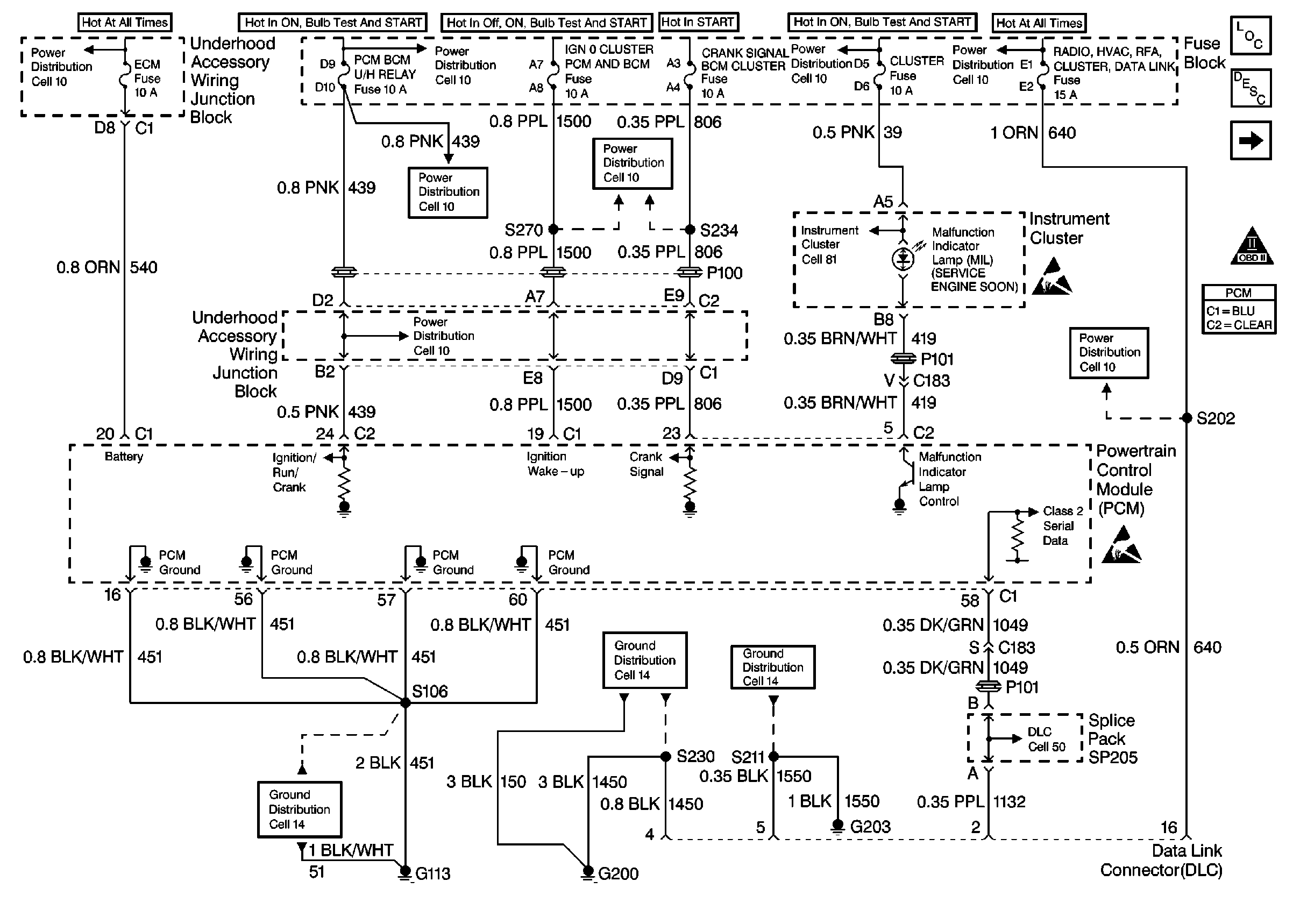
🢒 Power, Ground, DLC, and MIL
Power, Ground, DLC, and MIL
Power, Ground, DLC, and MIL
Cell 10: Underhood Accessory Wiring Junction Block
Cell 10: IGN 2 MaxiFuse®, and Ignition Switch
Cell 10: AIR BAG, CLUSTER, DRL, PCM BCM U/H RELAY, and TURN SIGNALSCORN LPS Fuses
Cell 10: AIR BAG, CLUSTER, DRL, PCM BCM U/H RELAY, and TURN SIGNALSCORN LPS Fuses
Cell 10: AIR BAG, CLUSTER, DRL, PCM BCM U/H RELAY, and TURN SIGNALSCORN LPS Fuses
Cell 10: ABS BCM, CD CHANGER, CIGAR LTR AUX POWER, INADV POWER BUS,and RADIO HVAC RFA CLUSTER DATA LINK Fuses
Ignition Coil/Module
Cell 10: Battery, Generator, EBTCM, and Underhood Accessory Wiring Junction Block
Handling ESD Sensitive Parts Notice
Handling ESD Sensitive Parts Notice
OBD II Symbol Description Notice
Cell 14: LH IP Ground G203
Cell 14: RH IP Ground G200
Cell 14: LX5 Engine Grounds G100, G110, and G113
Engine Controls Components
Powertrain Control Module Description
Cell 10: ABS, CRANK SIGNAL BCM CLUSTER, HEATED MIRROR, and IGN 0:CLUSTER PCM & BCM Fuses
Cell 81: Vehicle Speed Signal
Cell 50