GM Service Manual Online
For 1990-2009 cars only
Makes
🢒
Oldsmobile
🢒
2001
🢒
Intrigue
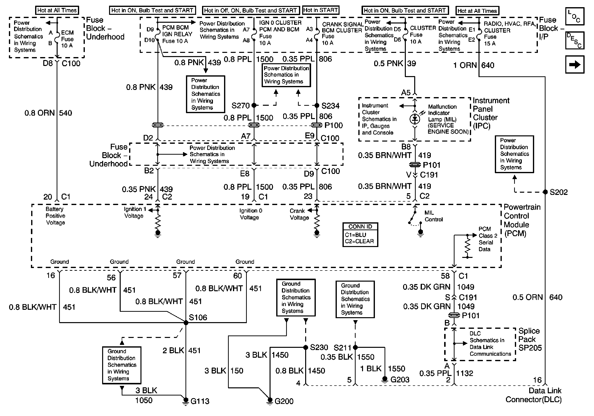
🢒 01 W-Car Olds: Engine Controls (Powers, Grounds and DLC)
01 W-Car Olds: Engine Controls (Powers, Grounds and DLC)
Powers, Grounds and DLC
Master Electrical Component List original
Powertrain Control Module Description
Bank 1 and Bank 2 Ignition Control Modules
INADV POWER BUS/RAP, BCM, RADIO/HVAC/RFA/CLUSTER/DATA LINK, CIGAR LTR/AUXPOWER/POWER DROP Fuses and RAP Relay
BTSI, Turn Signals/CORN LPS, Air Bag, Cluster, PCM/BCM/Crank/IGN Fuses
BTSI, Turn Signals/CORN LPS, Air Bag, Cluster, PCM/BCM/Crank/IGN Fuses
R/CMPT, ECM, GEN, HDLP L and HDLP R Fuses and Deck Lid Release Relay
BTSI, Turn Signals/CORN LPS, Air Bag, Cluster, PCM/BCM/Crank/IGN Fuses
IGN 2, IGN 0/Cluster/PCM/BCM, Crank/Signal/BCM/Cluster Fuses
Indicators, DLC, Engine Oil Level and Engine Oil Pressure Switches
INADV POWER BUS/RAP, BCM, RADIO/HVAC/RFA/CLUSTER/DATA LINK, CIGAR LTR/AUXPOWER/POWER DROP Fuses and RAP Relay
Battery, MaxiFuses, Fusible Link, CRANK, FOG, A/C CLU, R/CMPT, R/PMP, HORN, and IGN Main Relays
Grounds G113, G117, G119
Ground G200
Ground G203
01 W-Car Olds: Data LInk Communications (Data LInk Connector)