GM Service Manual Online
For 1990-2009 cars only
Makes
🢒
Oldsmobile
🢒
2002
🢒
Silhouette Ext.
🢒 w/A45
w/A45
w/A45
Master Electrical Component List
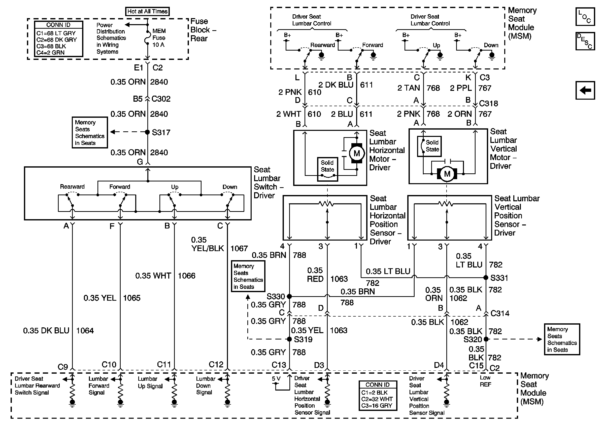
HTDST RF, HTDST LF, DIM, and MEM Fuses ( Fuse Block - Rear)
Power, Ground, Left Seat Switch and the MSM
Vertical and Horizontal Motors and Sensors
Vertical and Horizontal Motors and Sensors
Power and RIM Controls