GM Service Manual Online
For 1990-2009 cars only
Makes
🢒
Oldsmobile
🢒
2002
🢒
Silhouette Ext.
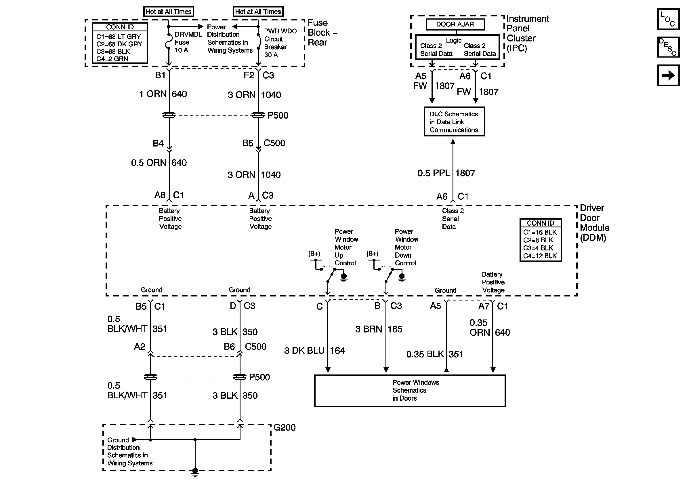
🢒 DDM Power and Ground
DDM Power and Ground
DDM Power and Ground
Master Electrical Component List
Battery Voltage to the Rear Fuse Block
G200
Left Front Door
PDM Power and Ground