GM Service Manual Online
For 1990-2009 cars only
Makes
🢒
Opel
🢒
2008
🢒
GT
🢒 Compressor Controls
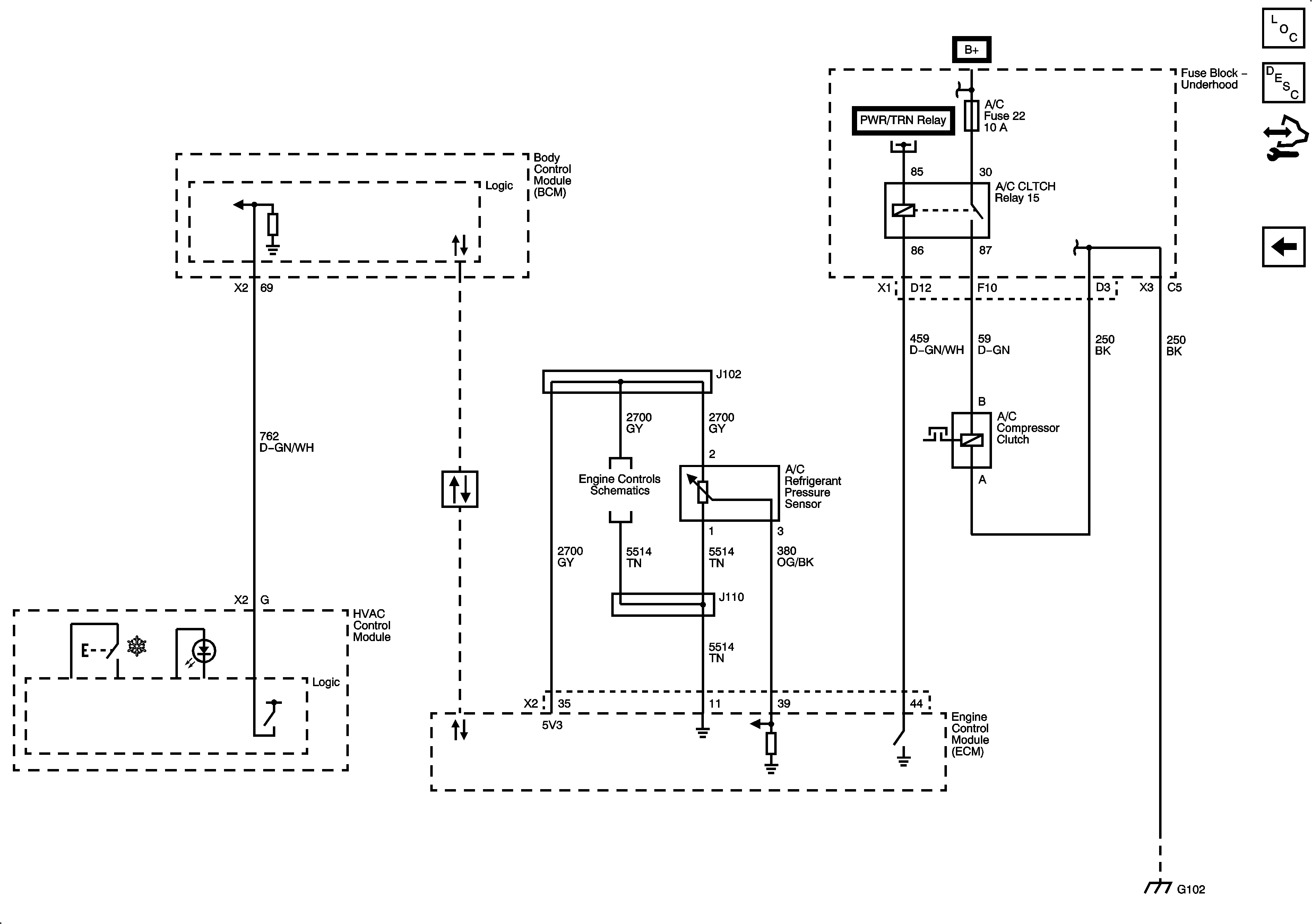
Compressor Controls
Compressor Controls
Master Electrical Component List
Air Temperature Description and Operation
Control Module References
Mode and Air Temerature Controls
DLC, ECM, EXH, INJ IGN MDL, and TURBO Fuses
B+ Bar - 2 of 2
G101 and G102
Ignition Controls - Sensors
Data Communication Schematics