GM Service Manual Online
For 1990-2009 cars only
Figure 1:

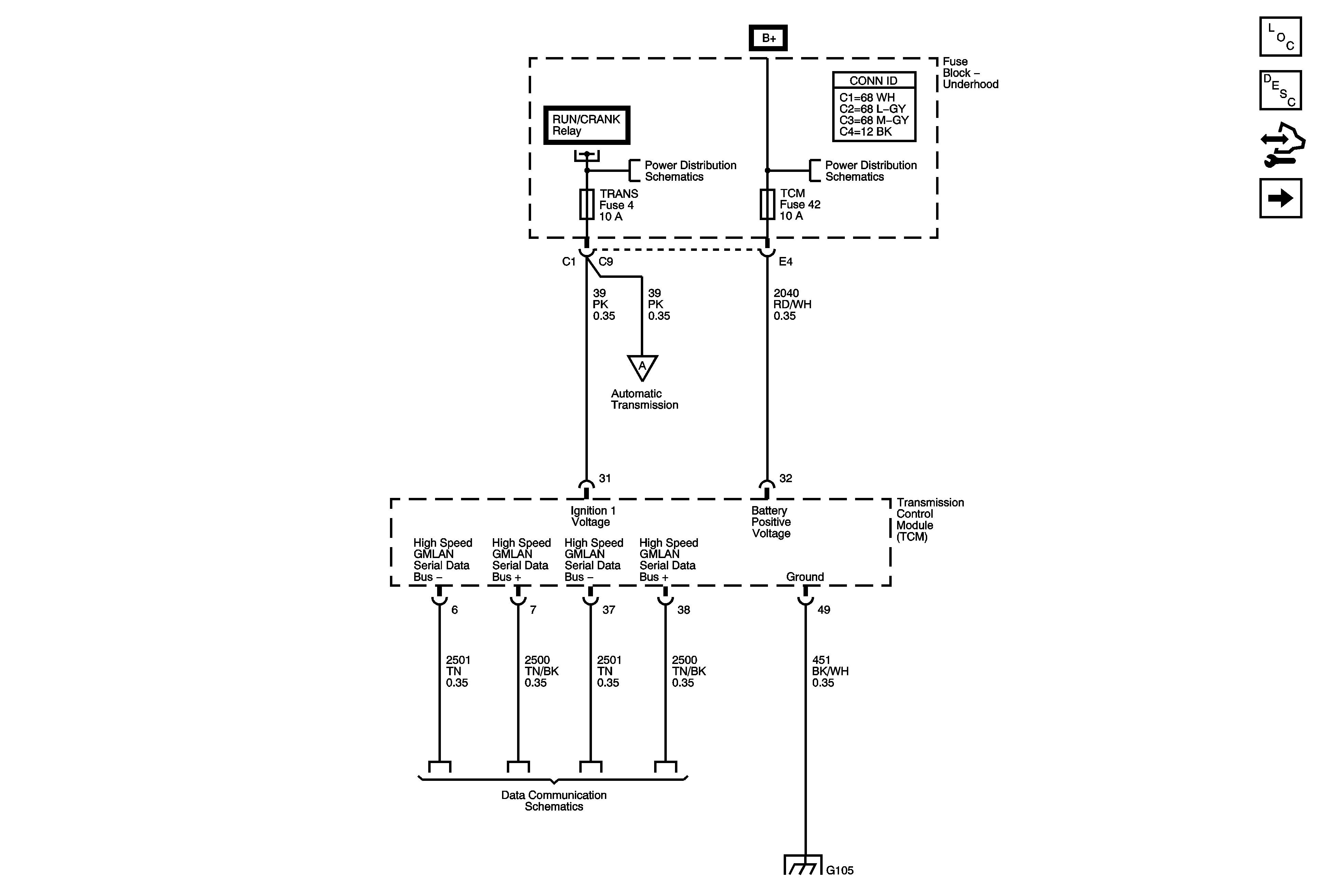
DLC, Ground and Power (LZ4)


Object Number: 1830629  Size: FS
Master Electrical Component List
Transmission General Description
Control Module References
Shift Solenoids, TCC, TFT, Transmission Fluid Pressure (LZ4)
Underhood Fuse Block RUN/CRANK Relay, ABS, IGN 1, INJ, PCM IGN 1 and TRANS Fuses
Underhood Fuse Block DRL, LO/BEAM and HI/BEAM Relays, ABS, DRL, EPS, IBCM 1, IBCM 2, LT HI BEAM, LT LOW BEAM, PCM, PWR WDO CPE/CONV, RT HI BEAM, RT LOW BEAM and TCM Fuses
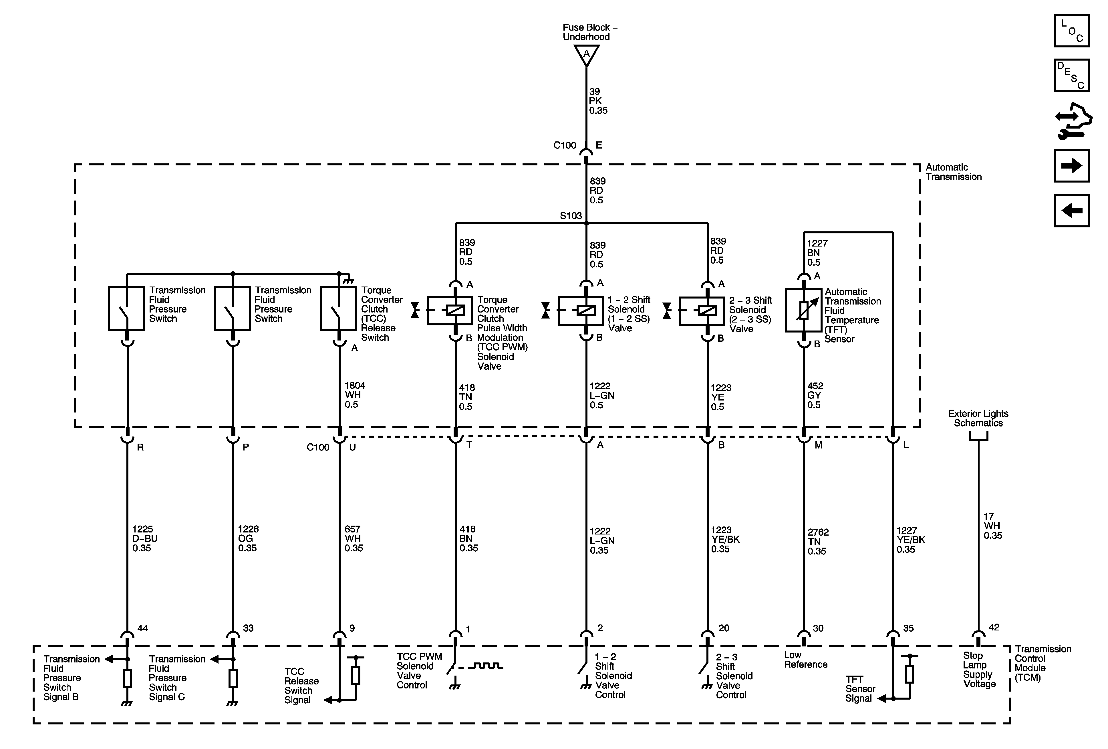
Shift Solenoids, TCC, TFT, Transmission Fluid Pressure (LZ4)
Power, Ground, High Speed GMLAN Serial Data
G103, G104, and G105
Figure 2:

Shift Solenoids, TCC and TFT (LZ4)


Object Number: 1830631  Size: FS
Master Electrical Component List
Transmission General Description
Control Module References
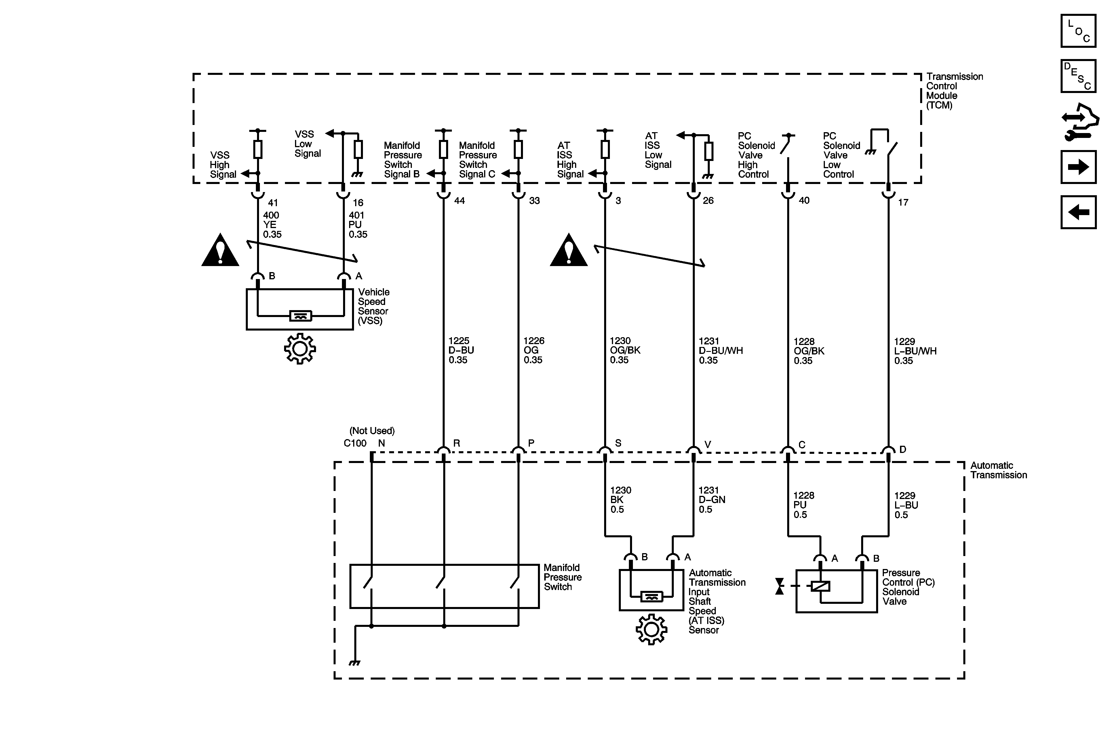
ISS, Pressure Controls and VSS (LZ4)
DLC, Ground and Power (LZ4)
DLC, Ground and Power (LZ4)
Turn Signals and Stop Lamps
Figure 3:

ISS, Pressure Controls and VSS (LZ4)


Object Number: 1830633  Size: FS
Master Electrical Component List
Transmission General Description
Control Module References
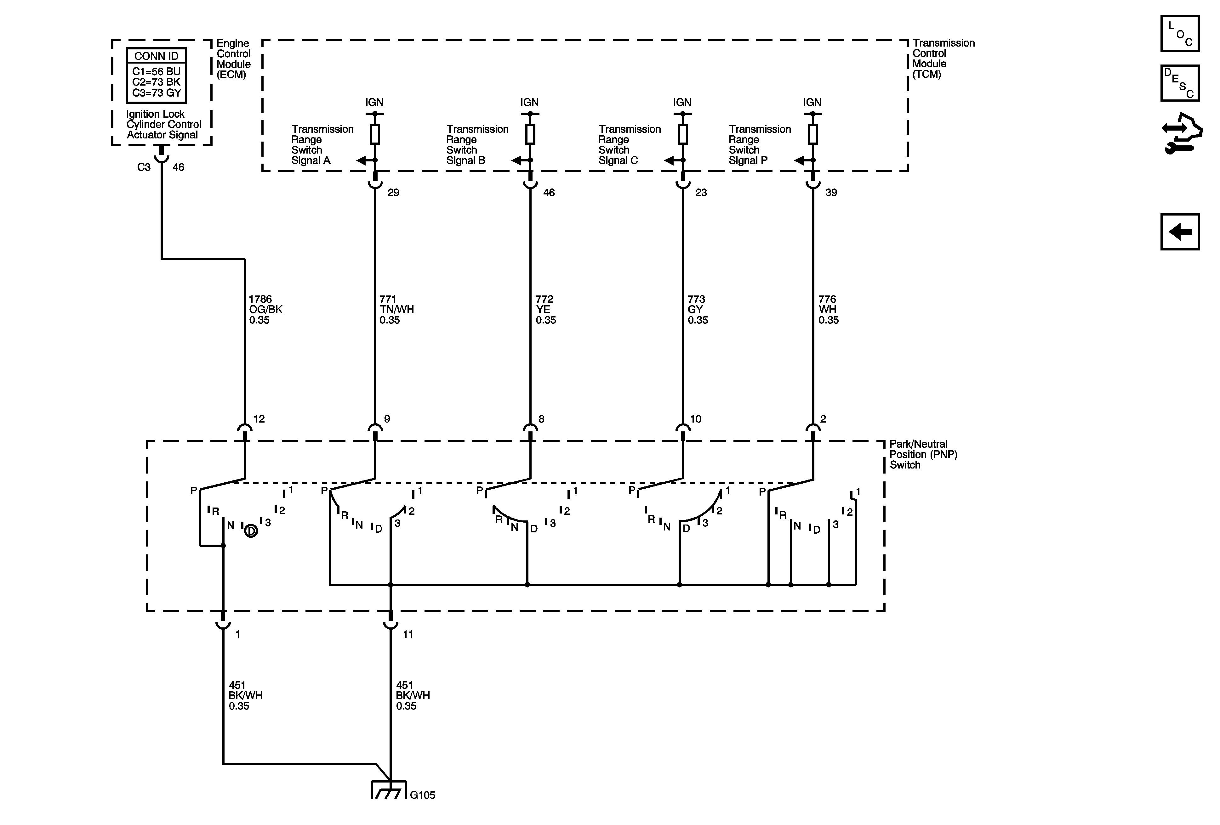
PNP Switch (LZ4)
Shift Solenoids, TCC, TFT, Transmission Fluid Pressure (LZ4)
Automatic Transmission Schematic Icons
Automatic Transmission Schematic Icons
Figure 4:

PNP Switch (LZ4)


Object Number: 1830634  Size: FS
Master Electrical Component List
Transmission General Description
Control Module References
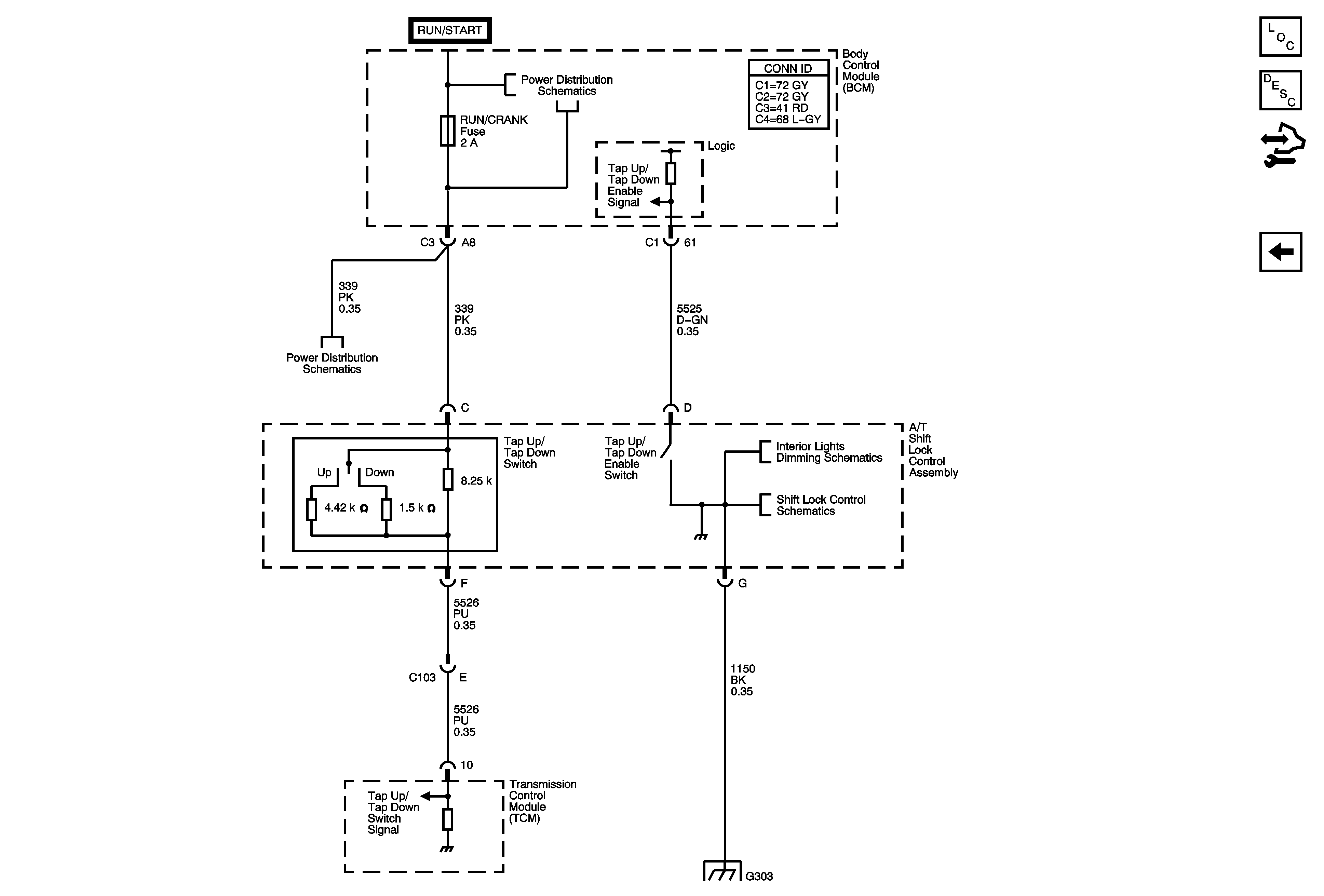
Tap Up/Tap Down Switch (LZ4)
ISS, Pressure Controls and VSS (LZ4)
G103, G104, and G105
Figure 5:

Tap Up/Tap Down Switch (LZ4)


Object Number: 1830635  Size: FS
Master Electrical Component List
Transmission General Description
Control Module References
PNP Switch (LZ4)
Underhood Fuse Block IBCM (RUN/CRANK), BCM AIRBAG (IGN), EPS and RUN/CRANK Fuses
Underhood Fuse Block IBCM (RUN/CRANK), BCM AIRBAG (IGN), EPS and RUN/CRANK Fuses
Seats and Center Console
Shift Lock Control Schematics
G303
Figure 6:

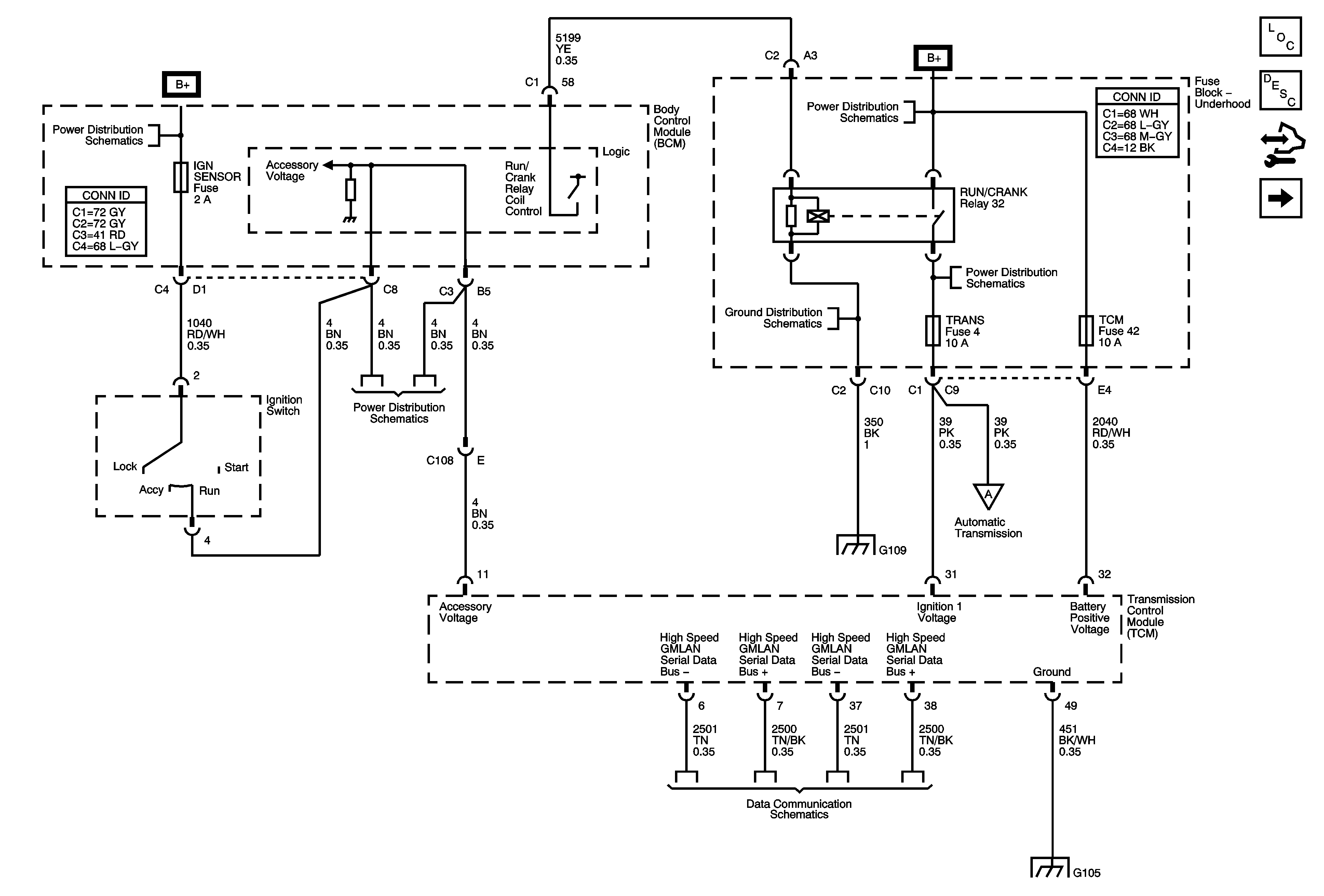
DLC, Ground and Power (LE5)


Object Number: 1785021  Size: FS
Master Electrical Component List
Transmission General Description
Control Module References
Transmission Solenoids (LE5)
Underhood Fuse Block IBCM 1 Fuse, BCM AIRBAG (BATT), CLUSTER/THEFT, HVAC CTRL (BATT), IGN SENSOR and RADIO Fuses and Ignition Switch
Underhood Fuse Block B+
Underhood Fuse Block RUN/CRANK Relay, ABS, IGN 1, INJ, PCM IGN 1 and TRANS Fuses
G109
Underhood Fuse Block IBCM 1 Fuse, BCM AIRBAG (BATT), CLUSTER/THEFT, HVAC CTRL (BATT), IGN SENSOR and RADIO Fuses and Ignition Switch
G109
Power, Ground, High Speed GMLAN Serial Data
G103, G104, and G105
Figure 7:

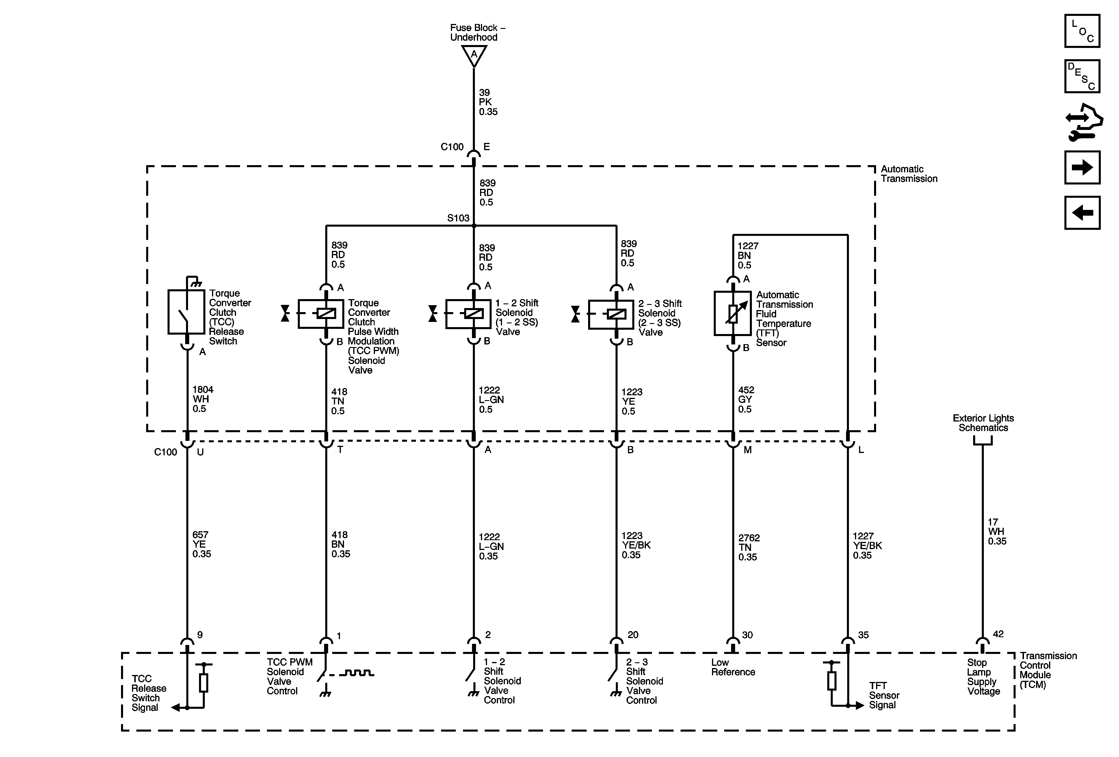
Transmission Solenoids (LE5)


Object Number: 1785023  Size: FS
Master Electrical Component List
Transmission General Description
Control Module References
ISS, Pressure Control and VSS (LE5)
DLC, Ground and Power (LE5)
DLC, Ground and Power (LE5)
Turn Signals and Stop Lamps
Figure 8:

ISS, Pressure Control and VSS (LE5)


Object Number: 1785027  Size: FS
Master Electrical Component List
Transmission General Description
Control Module References
PNP Switch (LE5)
Transmission Solenoids (LE5)
Automatic Transmission Schematic Icons
Automatic Transmission Schematic Icons
Figure 9:

PNP Switch (LE5)


Object Number: 1785030  Size: FS
Master Electrical Component List
Transmission General Description
Control Module References
ISS, Pressure Control and VSS (LE5)
G103, G104, and G105