GM Service Manual Online
For 1990-2009 cars only
Makes
🢒
Pontiac
🢒
1999
🢒
Grand Prix
🢒
Body and Accessories
🢒
Body Control System
🢒 Body Control System Schematics
Figure
1:
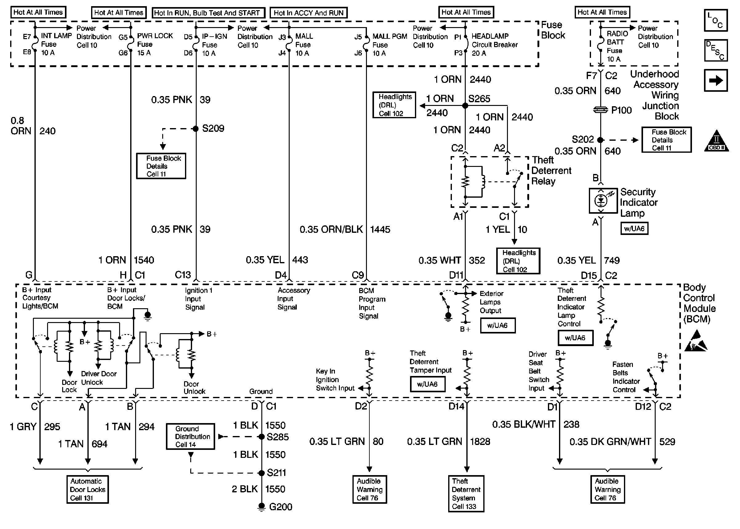
Cell 51: Fuse Block
Body Control Module Components
Body Control System Circuit Description
Cell 51: Headlamp Switch, RCDLR, RAP Relay, Horn Relay
OBD II Symbol Description Notice
Fuse Block Schematics
Ground Distribution Schematics
Headlights/Daytime Running Lights (DRL) Schematics
Audible Warnings Schematics
Headlights/Daytime Running Lights (DRL) Schematics
Theft Deterrent System Schematics
Audible Warnings Schematics
Fuse Block Schematics
Handling ESD Sensitive Parts Notice
Figure
2:
Cell 51: Headlamp Switch, RCDLR, RAP Relay, Horn Relay
Body Control Module Components
Body Control System Circuit Description
Cell 51: Door Locks
Cell 51: Fuse Block
Driver Information System Schematics
Exterior Lights Schematics
Headlights/Daytime Running Lights (DRL) Schematics
Interior Lights Schematics
Handling ESD Sensitive Parts Notice
Figure
3:
Cell 51: Door Locks
Body Control Module Components
Body Control System Circuit Description
Cell 51: Headlamp Switch, RCDLR, RAP Relay, Horn Relay
Ground Distribution Schematics
Ground Distribution Schematics
Handling ESD Sensitive Parts Notice