GM Service Manual Online
For 1990-2009 cars only
Makes
🢒
Pontiac
🢒
2001
🢒
Grand Prix
🢒
Body and Accessories
🢒
Instrument Panel, Gauges, and Console
🢒 Instrument Cluster Schematics
Figure
1:
Power and Ground
Master Electrical Component List
Gauges
IGN MAIN 1, BTSI, DRL, CANISTER VENT, PWR DROP, TURN, SIR Fuses
Seat Belts Schematics
Front Park and Turn Signal Lamps
Daytime Running Lamps (DRL) Control Module Outputs
Front Park and Turn Signal Lamps
Headlamp Switch and Instrument Panel Lighting
A/T Controls 3 of 3
Headlamp Switch and Instrument Panel Lighting
G200, S211, S285
G200, S213, S375
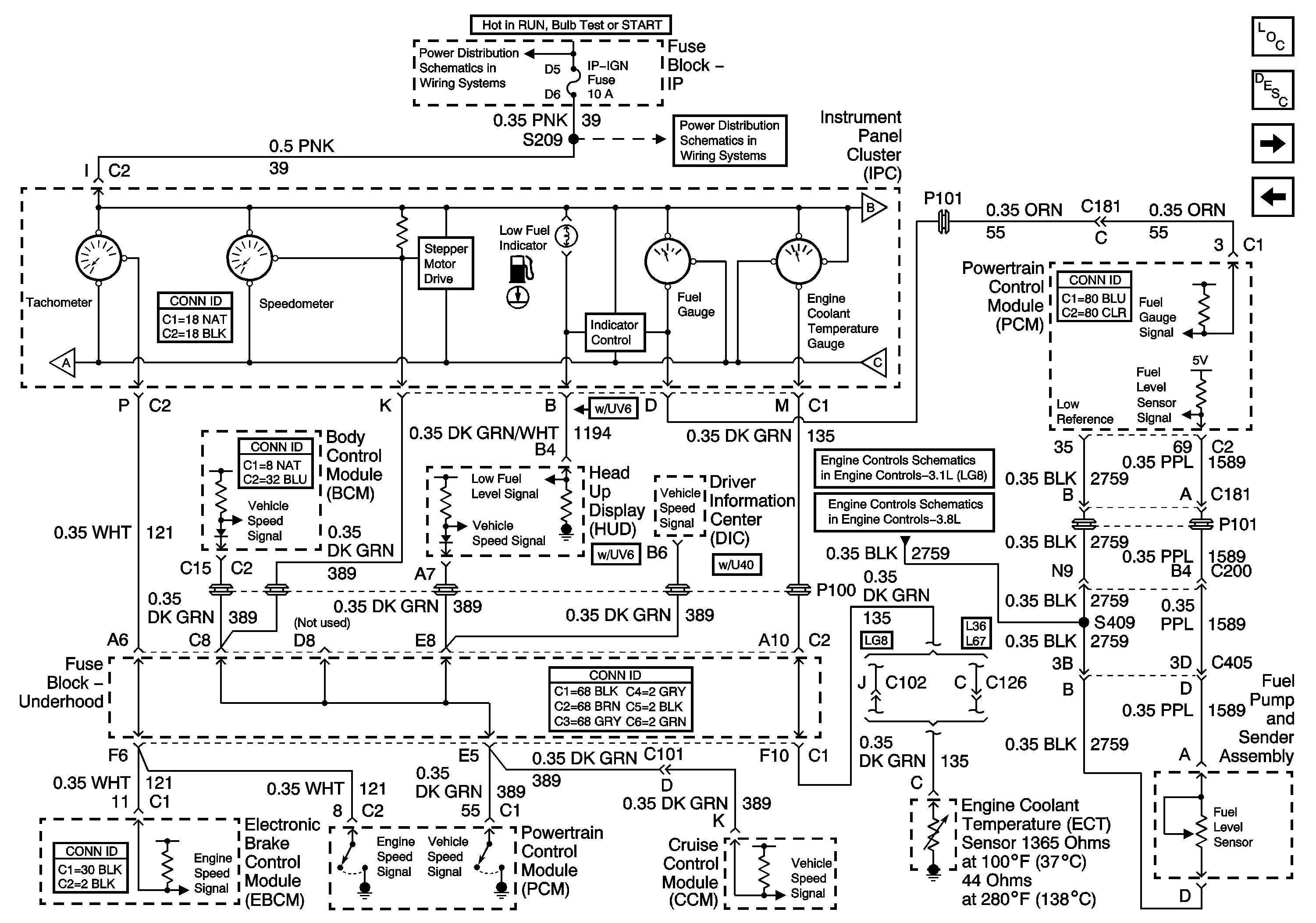
Figure
2:
Gauges
IP-IGN, CRUISE, ECM Fuses
IP-IGN, CRUISE, ECM Fuses
Indicators
Power and Ground
Indicators
Fuel Control
Fuel Control
Master Electrical Component List
Indicators
Power and Ground
Figure
3:
Indicators
Gauges
Gauges
ABS Indicator, Torque Signals, and Steering
Brake Warning
Indicators
SIR Schematics
PCM Power and Ground
PCM Power and Ground
Generator
Theft Deterrent Control Module
G100, G111, G113
G100, G111, G113
Master Electrical Component List
Gauges
G117