GM Service Manual Online
For 1990-2009 cars only
Makes
🢒
Pontiac
🢒
2000
🢒
Montana
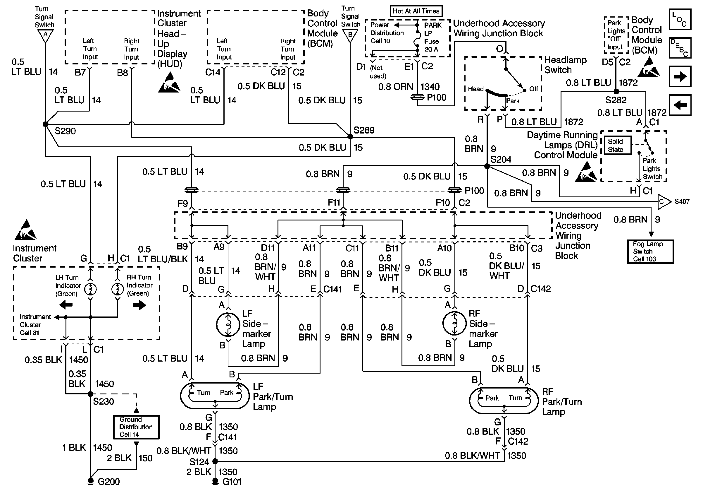
🢒 Cell 110: Park Turn Lamps
Cell 110: Park Turn Lamps
Cell 110: Park Turn Lamps
Exterior Lights Circuit Description
Cell 110: Side Marker Lamps, Tail/Stop/Turn Lamps, License Lamp
Cell 110: Hazard Lamp/Turn Signal Lamp Flasher, Center High Mounted Stoplamp (CHMSL)
Handling ESD Sensitive Parts Notice
Ground Distribution Schematics
Fog Lights Schematics
Cell 110: Hazard Lamp/Turn Signal Lamp Flasher, Center High Mounted Stoplamp (CHMSL)
Cell 14: RH/IP Ground G200 (2 of 4)
Cell 81: Instrument Cluster, Continued
Cell 110: Hazard Lamp/Turn Signal Lamp Flasher, Center High Mounted Stoplamp (CHMSL)
Cell 10
Handling ESD Sensitive Parts Notice
Handling ESD Sensitive Parts Notice
Handling ESD Sensitive Parts Notice
Handling ESD Sensitive Parts Notice
Cell 103
Cell 103
Lighting Systems Components