GM Service Manual Online
For 1990-2009 cars only
Makes
🢒
Saturn
🢒
2008
🢒
Astra
🢒
Diagnostic Navigation
🢒
Vehicle Diagnostic Information
🢒 Interior Lights Schematics
Figure
1:
Ajar Switches
Master Electrical Component List
Interior Lighting Systems Description and Operation
Control Module References
Courtesy Lamps 1 of 2
G201 and G202
G401
G302 and G303
G403
G403
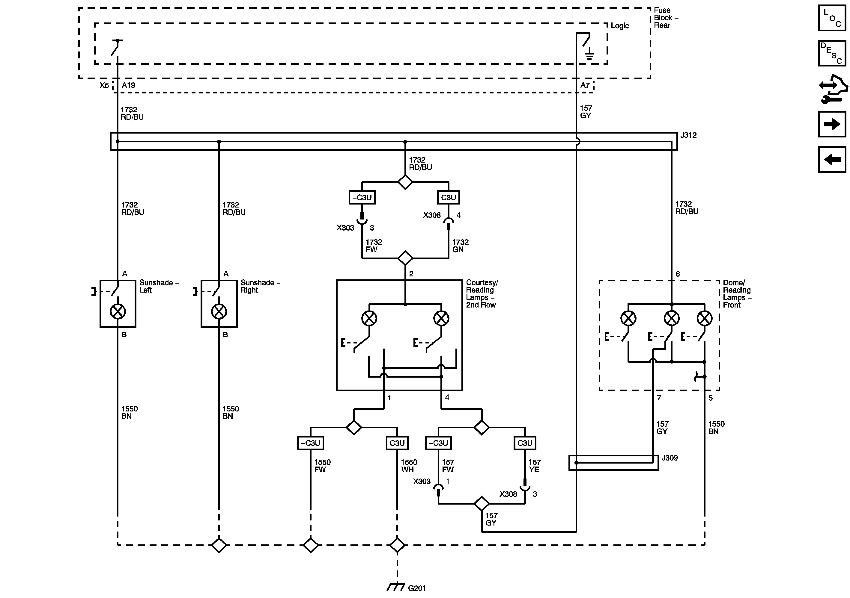
Figure
2:
Courtesy Lamps 1 of 2
Master Electrical Component List
Interior Lighting Systems Description and Operation
Control Module References
Courtesy Lamps 2 of 2
Ajar Switches
G201 and G202
G201 and G202
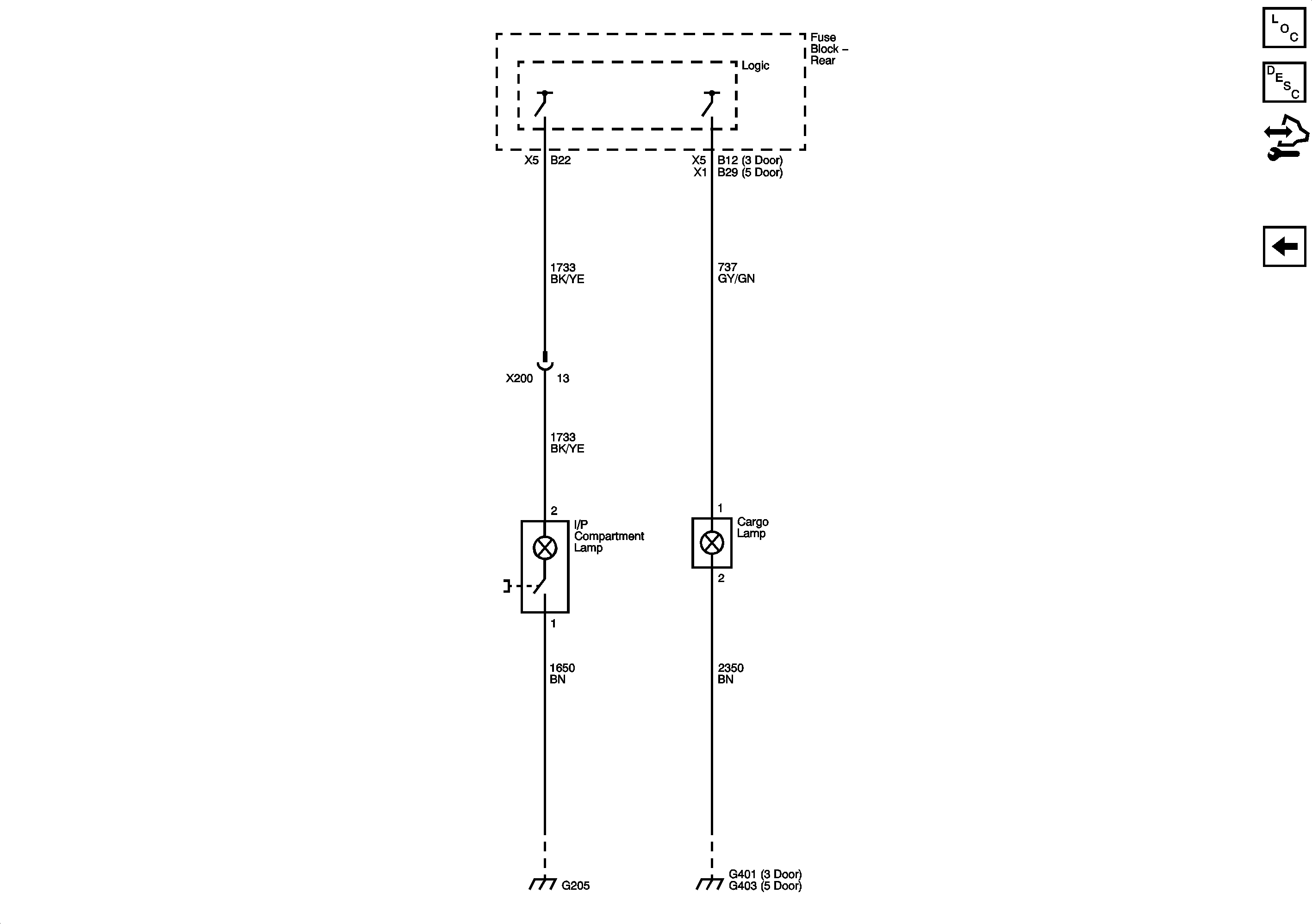
Figure
3:
Courtesy Lamps 2 of 2
Master Electrical Component List
Interior Lighting Systems Description and Operation
Control Module References
Courtesy Lamps 1 of 2
G203, G204, and G205
G401