GM Service Manual Online
For 1990-2009 cars only
Makes
🢒
Saturn
🢒
2006
🢒
VUE - FWD
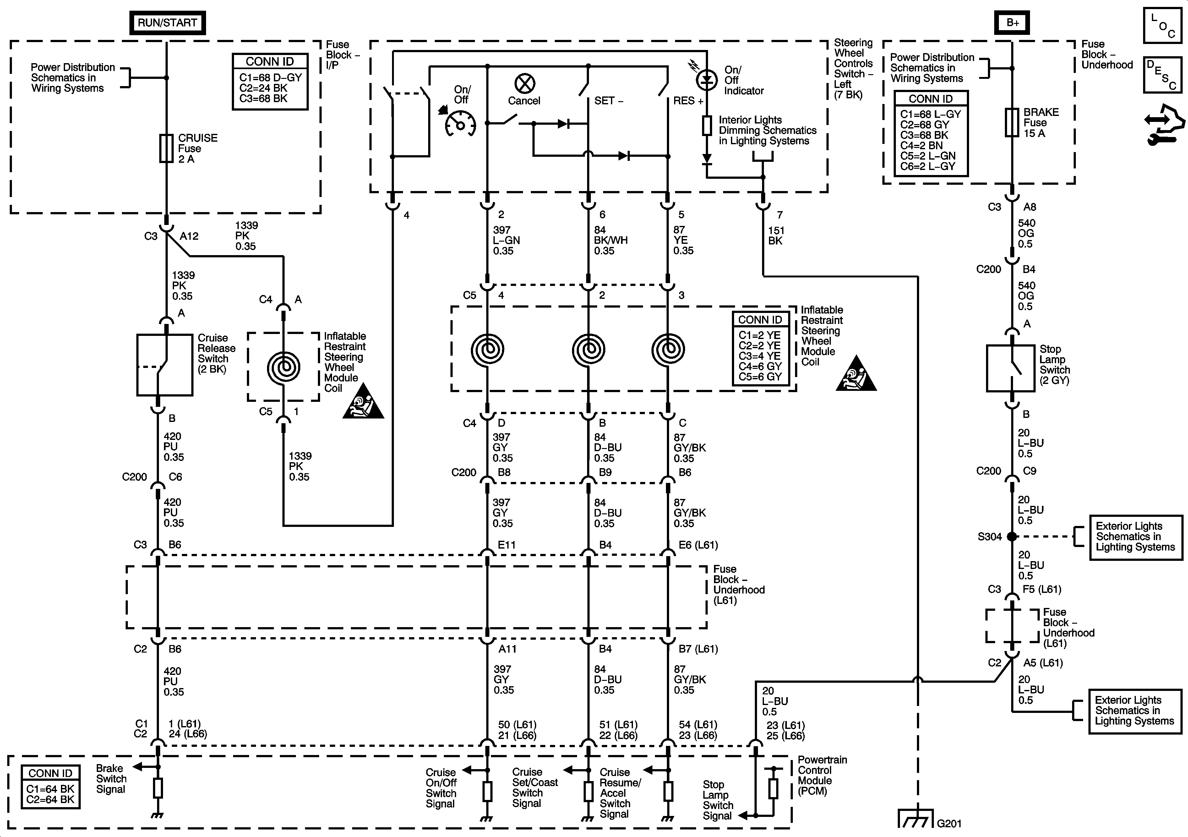
🢒 Cruise Control Schematic
Cruise Control Schematic
Master Electrical Component List
Cruise Control Description and Operation
Control Module References
IGN Fuse and the Ignition Switch Circuits
B+ Bussing and the EPS Fuse
Stop Lamps
Stop Lamps
Cruise Control Schematic Icons
Cruise Control Schematic Icons