GM Service Manual Online
For 1990-2009 cars only
Makes
🢒
Buick
🢒
2007
🢒
LaCrosse
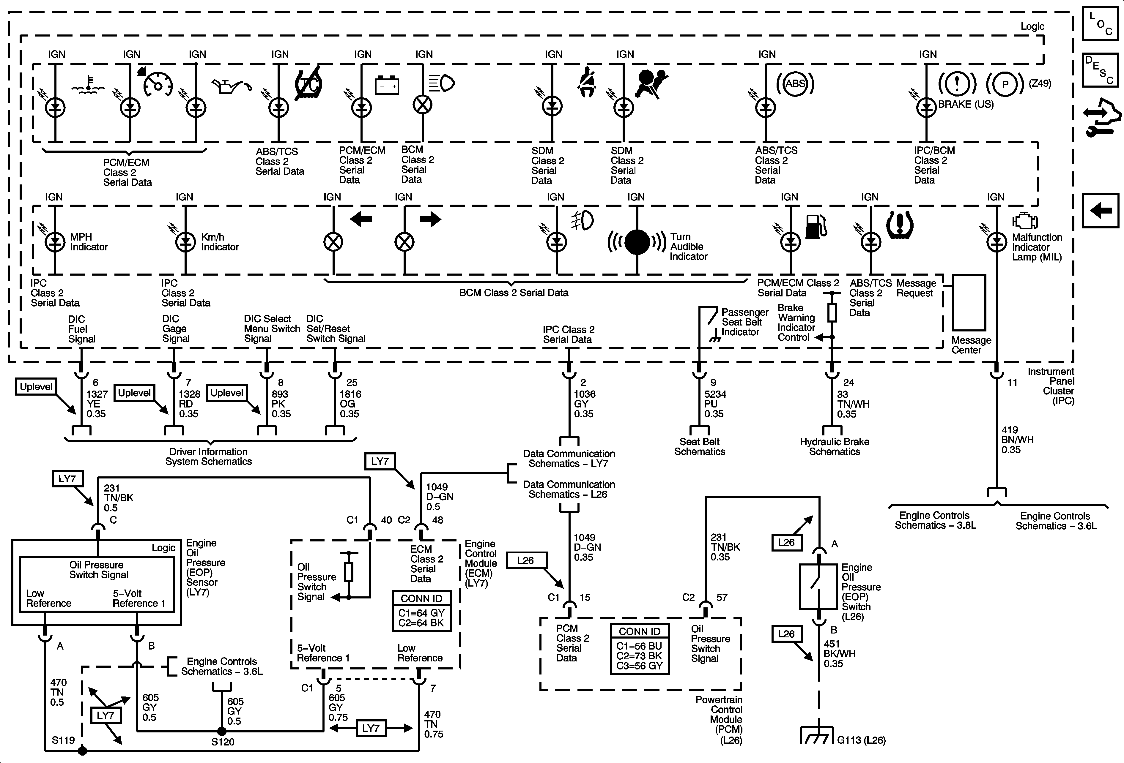
🢒 Indicators UH8
Indicators UH8
Indicators (UH8)
Master Electrical Component List
Instrument Cluster Description and Operation
Control Module References
Indicators U2E
Driver Information System
Data Link Connector (DLC) Schematics LY7
Data Link Connector Schematics L26
Seat Belts Schematics
Hydraulic Brakes/Brake Warning System
Module Power, Ground, Serial Data, and MIL
Module Power, Ground, Serial Data, and MIL
5 Volt and Low Reference Page 2 of 2
G101, G102, G103, G111, G112, and G113