GM Service Manual Online
For 1990-2009 cars only
Makes
🢒
Buick
🢒
1998
🢒
Park Avenue
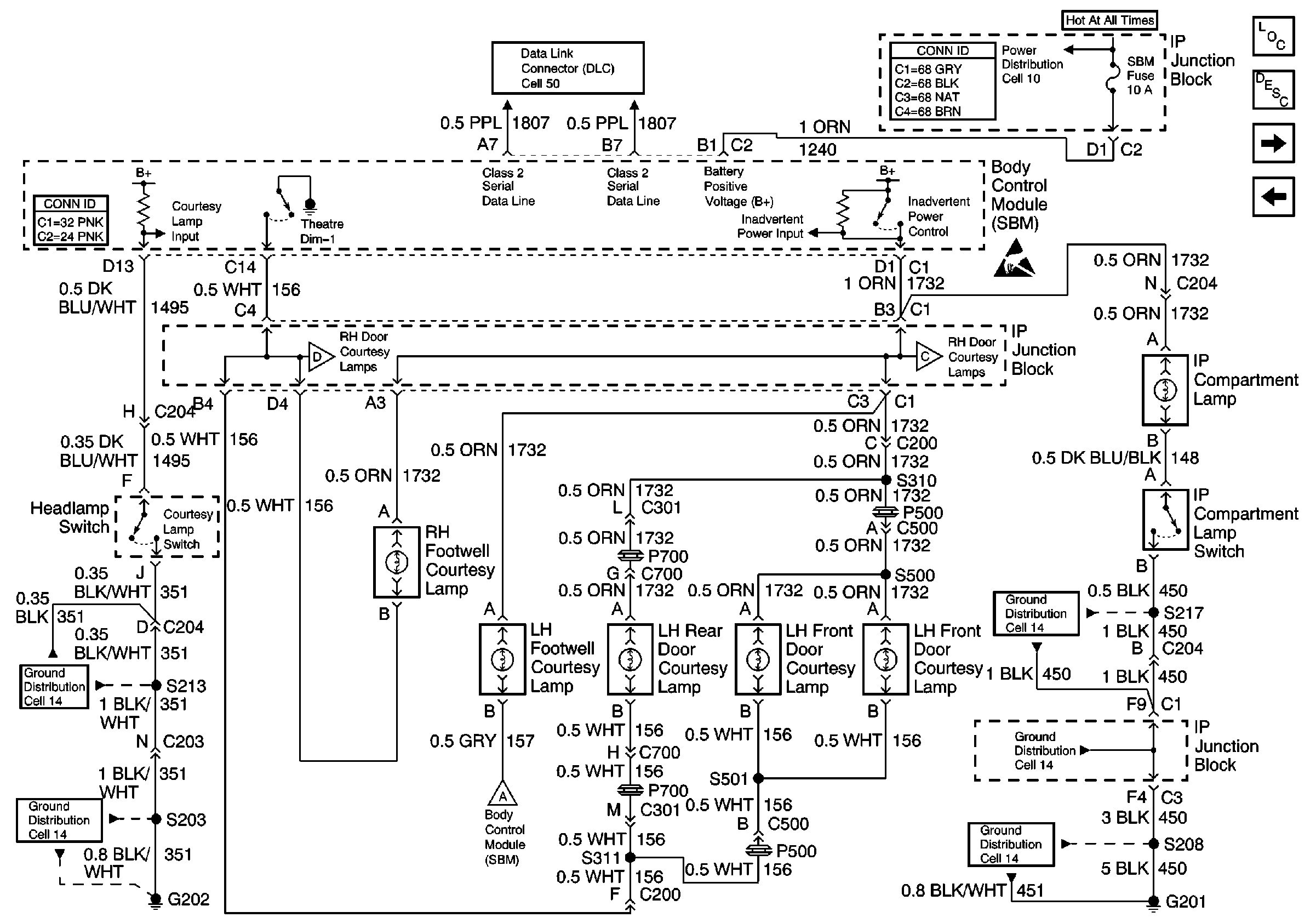
🢒 Cell 114: courtesy Lamp Switch, Footwell Lamps, LH Door Courtesy Lamps, and IP Compartment Lamp
Cell 114: courtesy Lamp Switch, Footwell Lamps, LH Door Courtesy Lamps, and IP Compartment Lamp
Cell 114: courtesy Lamp Switch, Footwell Lamps, LH Door Courtesy Lamps, and IP Compartment Lamp
Cell 50: Class 2 Serial Data Line
Power Distribution Schematics
Ground Distribution Schematics
Ground Distribution Schematics
Ground Distribution Schematics
Ground Distribution Schematics
Ground Distribution Schematics
Power and Grounding Connector End Views
Cell 114: Door Open Inputs
Cell 114: Auxiliary Lighting Control, RH Door Courtesy Lamps, and Rear COmpartment Lamp
Interior Lighting System Description
Lighting Systems Components
Handling ESD Sensitive Parts Notice
Body Control System Connector End Views
Cell 114: Auxiliary Lighting Control, RH Door Courtesy Lamps, and Rear COmpartment Lamp
Cell 114: Vanity Mirrors and Courtesy/Reading Lamps
Cell 114: Auxiliary Lighting Control, RH Door Courtesy Lamps, and Rear COmpartment Lamp
Power Distribution Schematics