GM Service Manual Online
For 1990-2009 cars only

Memory Seats Schematics Buick

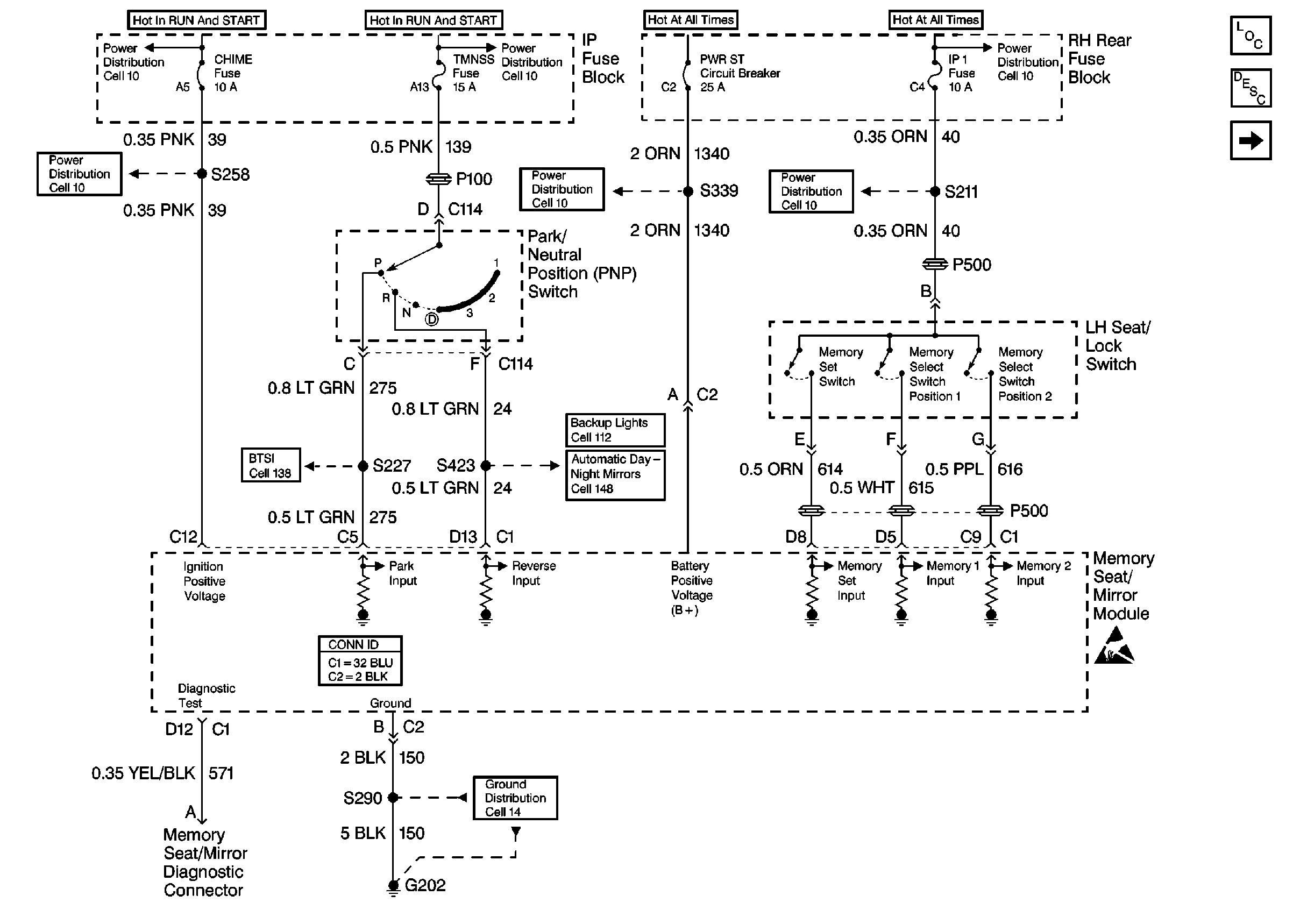
Figure 1:

Cell 141: PWR, GND, LH Seat/Lock Switch and Memory Seat/Mirror Module


Object Number: 342344  Size: FS
Power Seat Component Views
Memory Seat Circuit Description
Cell 141: LH Seat Switch
Power Distribution Schematics
Power Distribution Schematics
Power Distribution Schematics
Power Distribution Schematics
Power Distribution Schematics
Power Distribution Schematics
Cell 138: Buick
Backup Lamp Schematics Buick
Automatic Day-Night Mirrors Schematics Buick
Power Seat Connector End Views
Ground Distribution Schematics
Handling ESD Sensitive Parts Notice
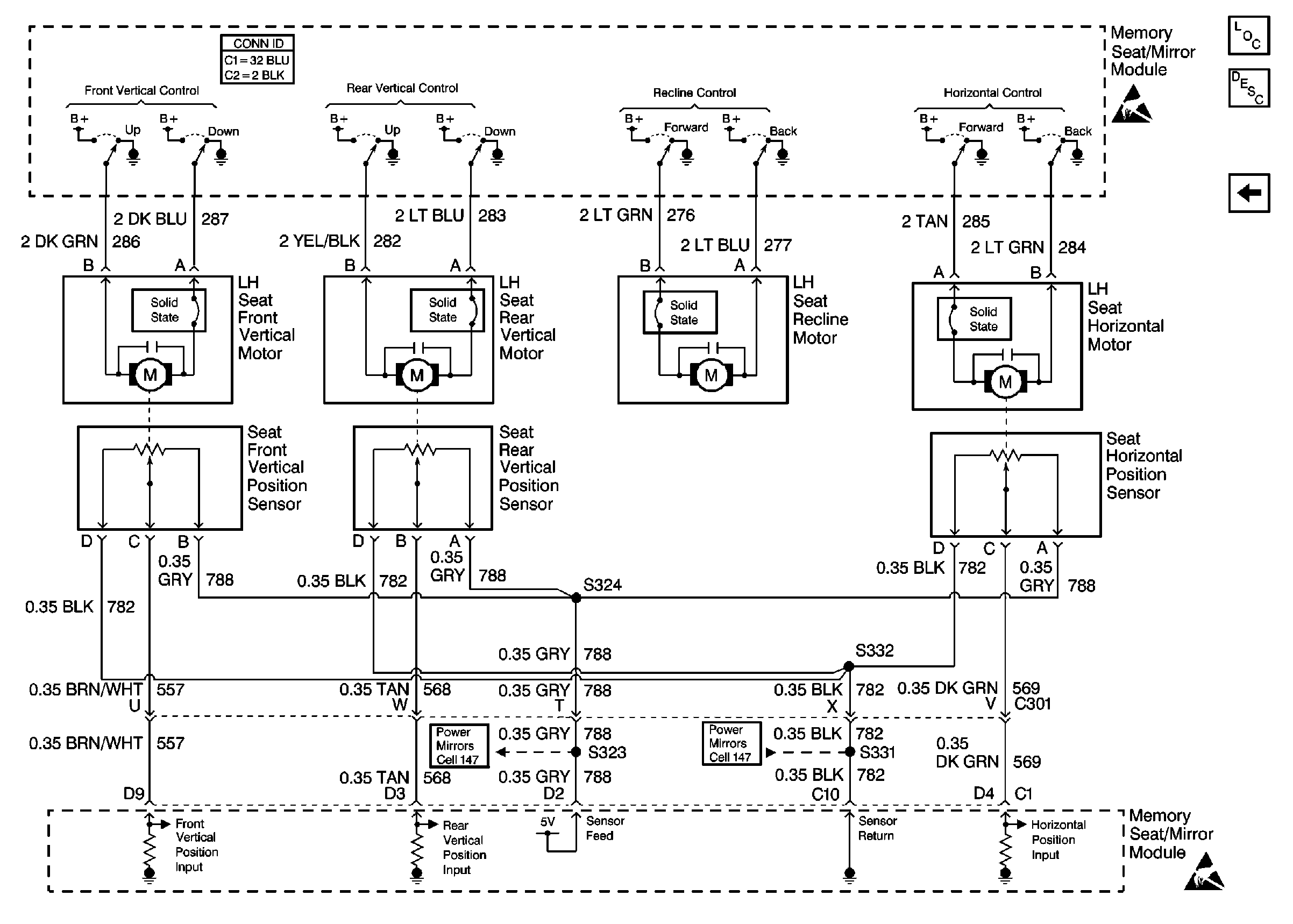
Figure 2:

Cell 141: LH Seat Switch


Object Number: 342346  Size: FS
Power Seat Component Views
Memory Seat Circuit Description
Cell 141: Seat Motors and Position Sensors
Cell 141: PWR, GND, LH Seat/Lock Switch and Memory Seat/Mirror Module
Handling ESD Sensitive Parts Notice
Power Distribution Schematics
Ground Distribution Schematics
Ground Distribution Schematics
Power Seat Connector End Views
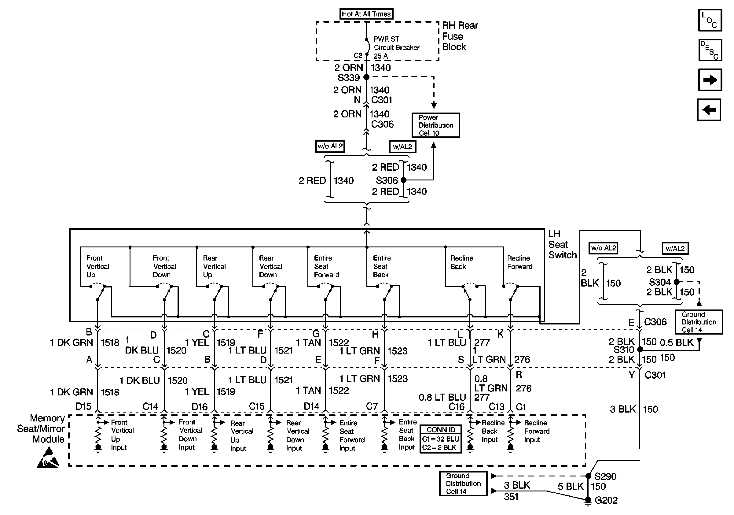
Figure 3:

Cell 141: Seat Motors and Position Sensors


Object Number: 357363  Size: FS
Power Seat Component Views
Memory Seat Circuit Description
Cell 141: LH Seat Switch
Handling ESD Sensitive Parts Notice
Handling ESD Sensitive Parts Notice
Power Seat Connector End Views
Outside Rearview Mirror Schematics
Outside Rearview Mirror Schematics

Memory Seats Schematics Oldsmobile

Figure 1:

Cell 141: PWR, GND, LH Seat/Lock Switch and Memory Seat/Mirror Module


Object Number: 342341  Size: FS
Power Seat Component Views
Memory Seat Circuit Description
Cell 141: LH Seat Switch
Power Distribution Schematics
Power Distribution Schematics
Power Distribution Schematics
Power Distribution Schematics
Power Distribution Schematics
Power Distribution Schematics
Cell 138: Oldsmobile
Backup Lamp Schematics Oldsmobile
Automatic Day-Night Mirrors Schematics Oldsmobile
Power Seat Connector End Views
Ground Distribution Schematics
Handling ESD Sensitive Parts Notice
Figure 2:

Cell 141: LH Seat Switch


Object Number: 342343  Size: FS
Power Seat Component Views
Memory Seat Circuit Description
Power Distribution Schematics
Cell 141: Seat Motors and Position Sensors
Cell 141: PWR, GND, LH Seat/Lock Switch and Memory Seat/Mirror Module
Power Seat Connector End Views
Handling ESD Sensitive Parts Notice
Power Distribution Schematics
Ground Distribution Schematics
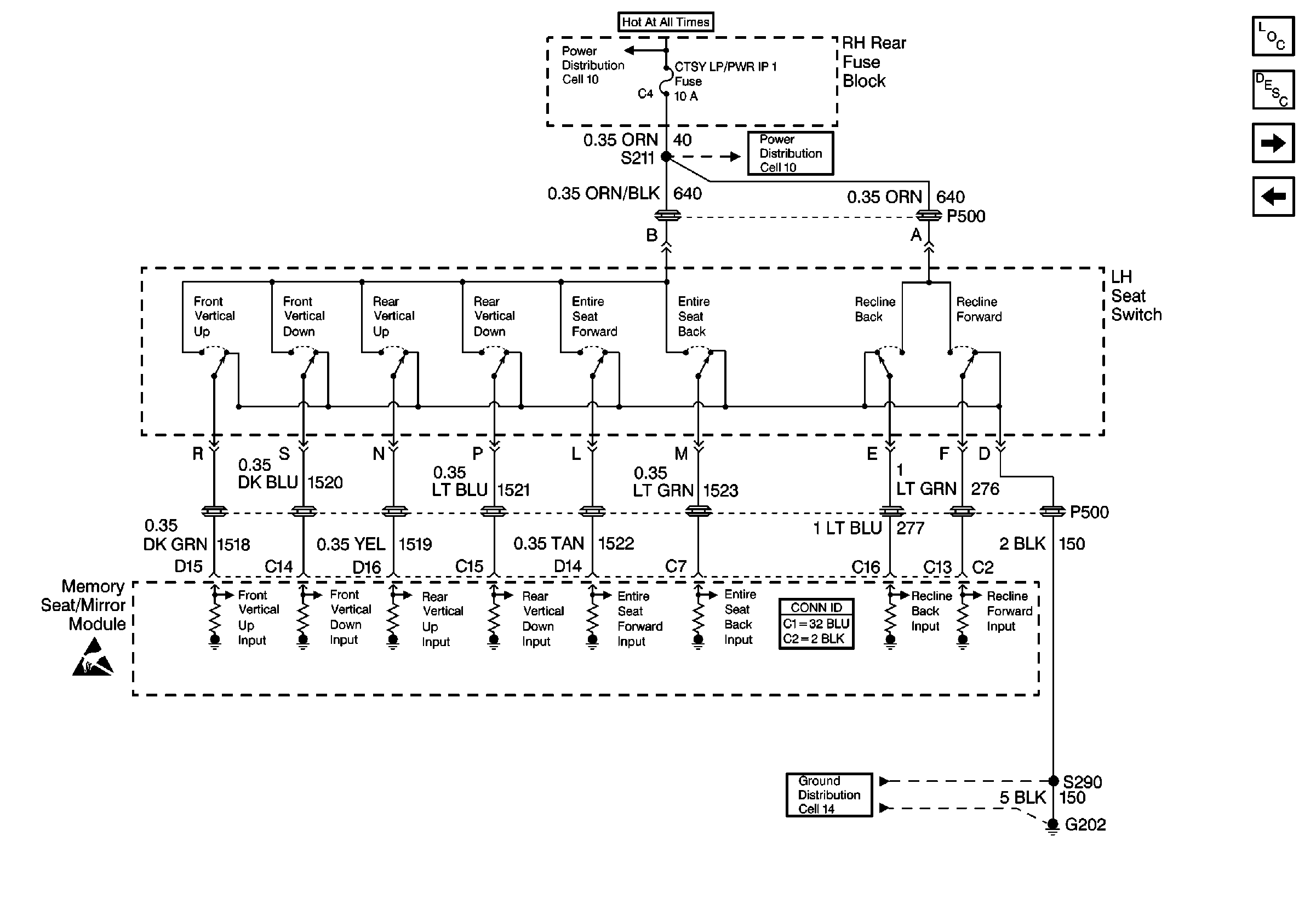
Figure 3:

Cell 141: Seat Motors and Position Sensors


Object Number: 357363  Size: FS
Power Seat Component Views
Memory Seat Circuit Description
Cell 141: LH Seat Switch
Handling ESD Sensitive Parts Notice
Handling ESD Sensitive Parts Notice
Power Seat Connector End Views
Outside Rearview Mirror Schematics
Outside Rearview Mirror Schematics