GM Service Manual Online
For 1990-2009 cars only
Makes
🢒
Cadillac
🢒
2006
🢒
DTS
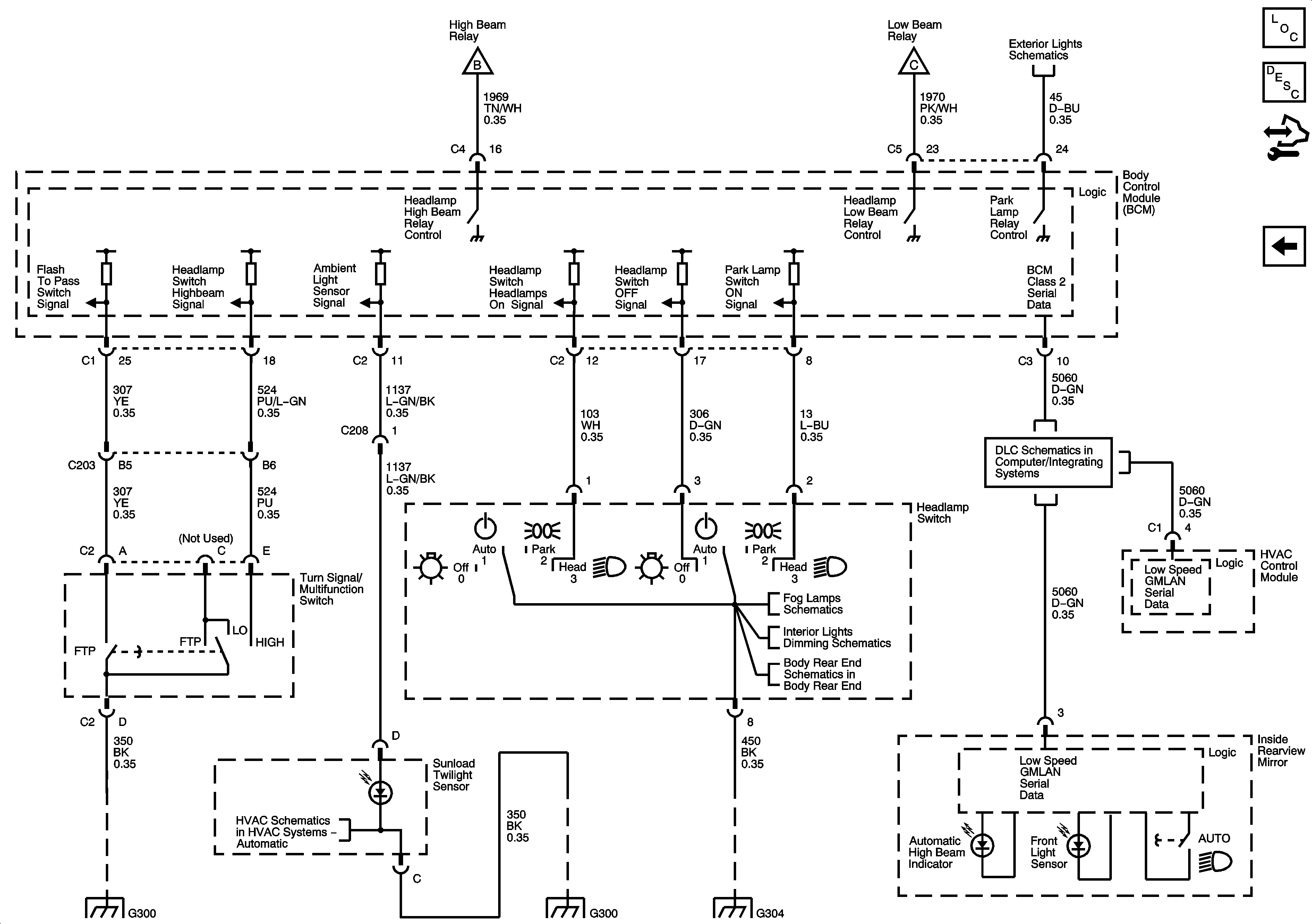
🢒 Headlamp Switch
Headlamp Switch
Headlamp Switch
Master Electrical Component List
Exterior Lighting Systems Description and Operation
Control Module References
Headlamps
Headlamps
Headlamps
Front Park, Marker, Position Lamps
G300
G304
Air Temperature Sensors
G300
Fog Lamps
Hazard, Headlamp, Driver Information Display Switches, Ashtray, HVAC Control Module, Radio, Clock
Trunk Release, Valet Switch, and Rear Compartment Lid Latch
DLC Power, Ground, and Low Speed GMLAN