GM Service Manual Online
For 1990-2009 cars only
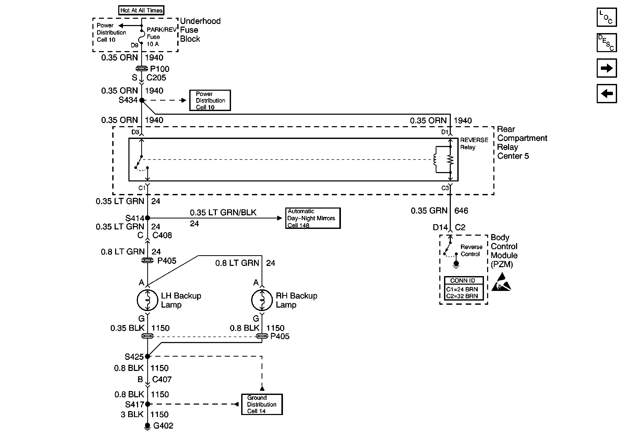
Figure 1:

Cell 112: DeVille


Object Number: 502062  Size: FS
Lighting Systems Components
Backup Lamp Circuit Description
Power Distribution Schematics
Cell 148
Ground Distribution Schematics
Body Control System Connector End Views
Handling ESD Sensitive Parts Notice
Power Distribution Schematics
Cell 112: Eldorado
Figure 2:

Cell 112: Eldorado


Object Number: 502067  Size: FS
Power Distribution Schematics
Power Distribution Schematics
Ground Distribution Schematics
Handling ESD Sensitive Parts Notice
Body Control System Connector End Views
Cell 148
Lighting Systems Components
Backup Lamp Circuit Description
Cell 112: Eldorado Export
Cell 112: DeVille
Figure 3:

Cell 112: Eldorado Export


Object Number: 502069  Size: FS
Power Distribution Schematics
Power Distribution Schematics
Ground Distribution Schematics
Cell 148
Body Control System Connector End Views
Handling ESD Sensitive Parts Notice
Lighting Systems Components
Backup Lamp Circuit Description
Cell 112: Eldorado