GM Service Manual Online
For 1990-2009 cars only
Makes
🢒
Cadillac
🢒
1998
🢒
Eldorado
🢒 Cell 148
Cell 148
Cell 148
Stationary Windows Components
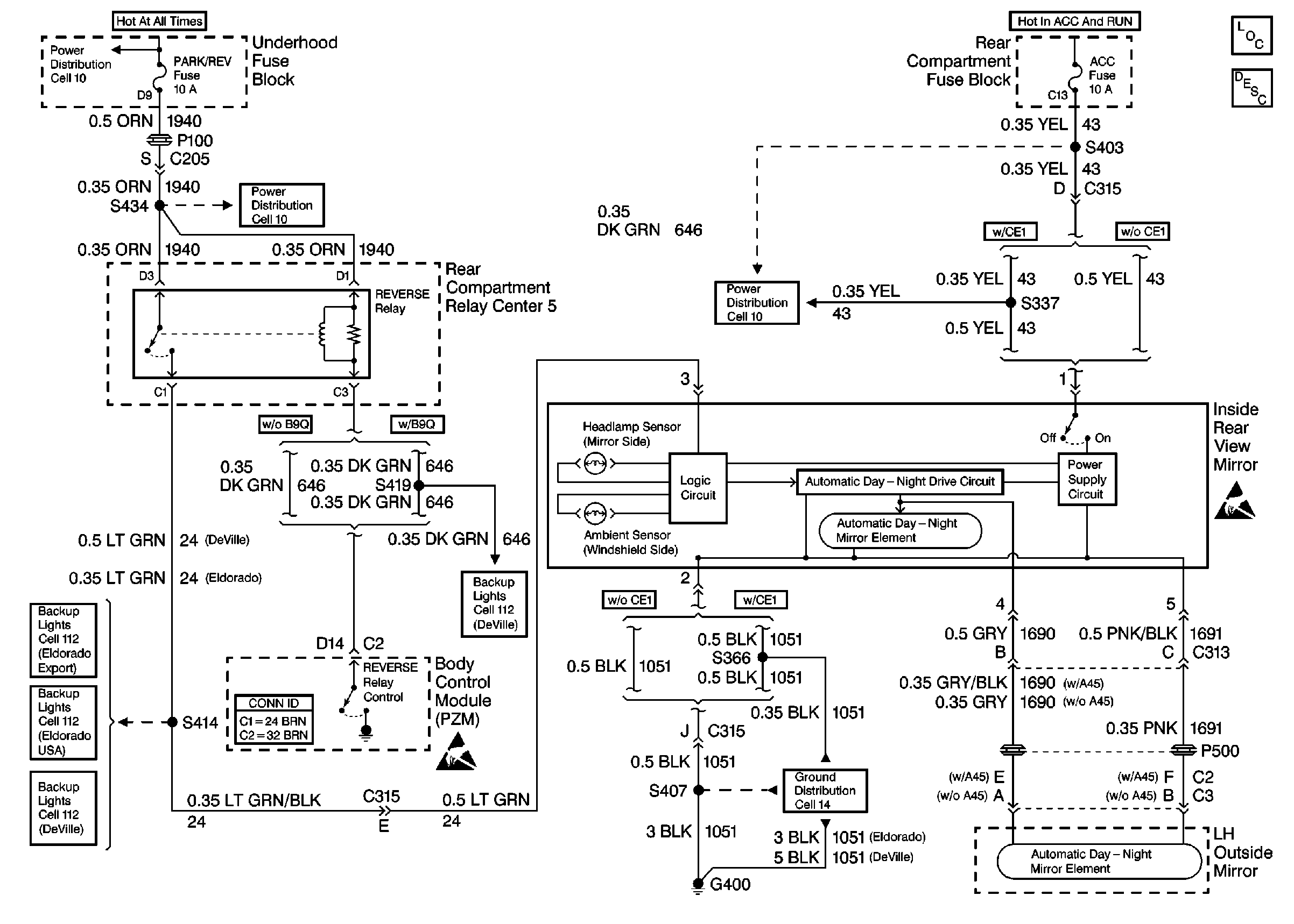
Automatic Day-Night Mirrors Circuit Description
Ground Distribution Schematics
Handling ESD Sensitive Parts Notice
Handling ESD Sensitive Parts Notice
Power Distribution Schematics
Power Distribution Schematics
Power Distribution Schematics
Backup Lamp Schematics
Backup Lamp Schematics
Backup Lamp Schematics
Backup Lamp Schematics