GM Service Manual Online
For 1990-2009 cars only
Makes
🢒
Chevrolet
🢒
2000
🢒
Blazer - 4WD - RHD
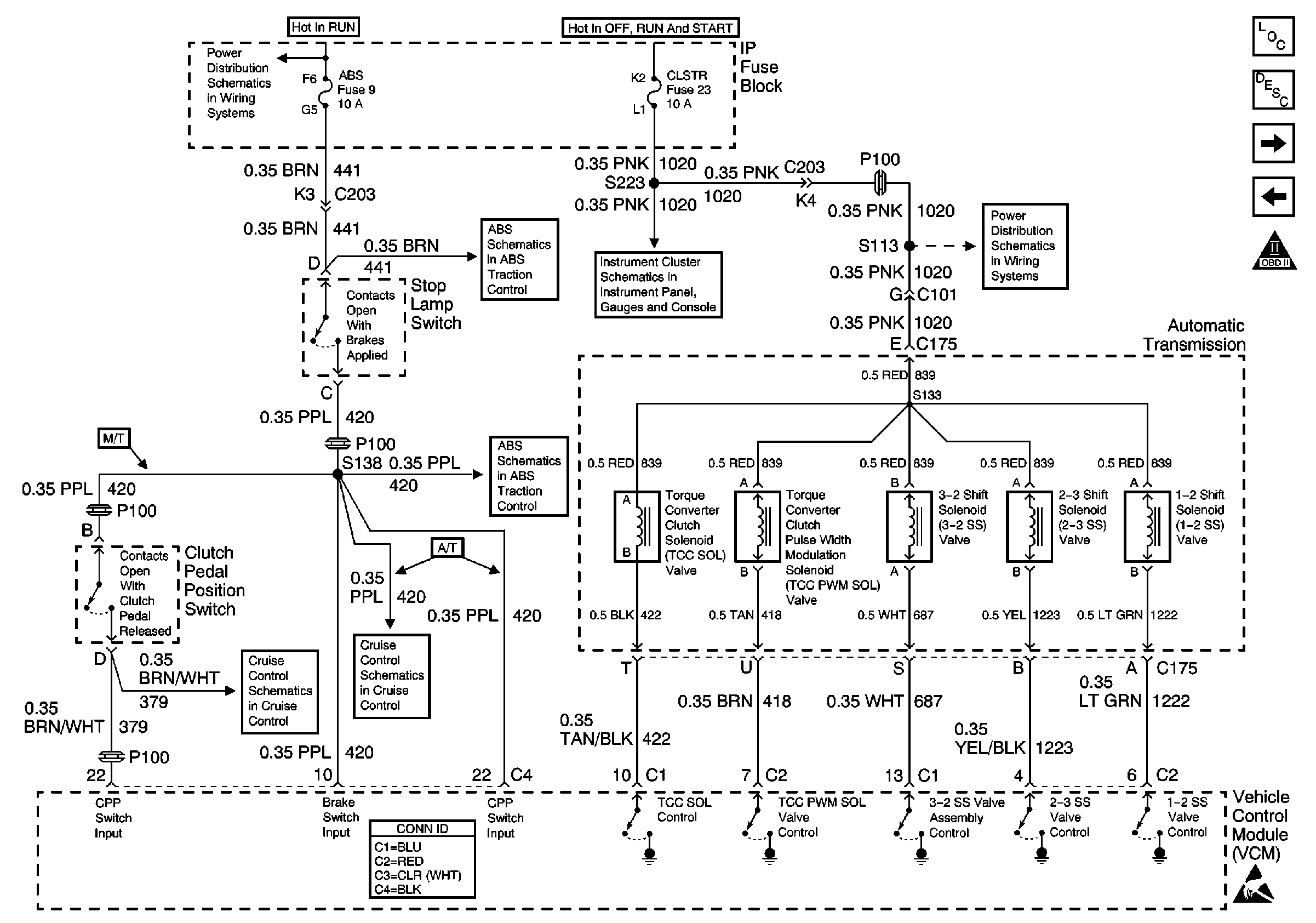
🢒 Automatic Transmission Valve Controls
Automatic Transmission Valve Controls
Automatic Transmission Valve Controls
Engine Controls Components
Vehicle Control Module Description
Automatic Transmission and PNP Switch Inputs
4WD Indicator Signal, and Generator
OBD II Symbol Description Notice
B+ Bus Bar
EBCM Power and Ground
Power
CLSTR Fuse
EBCM Power and Ground
Cruise Control Schematic
Cruise Control Schematic
VCM Connector End Views
Handling ESD Sensitive Parts Notice