GM Service Manual Online
For 1990-2009 cars only
Makes
🢒
Chevrolet
🢒
2000
🢒
Blazer - 4WD - RHD
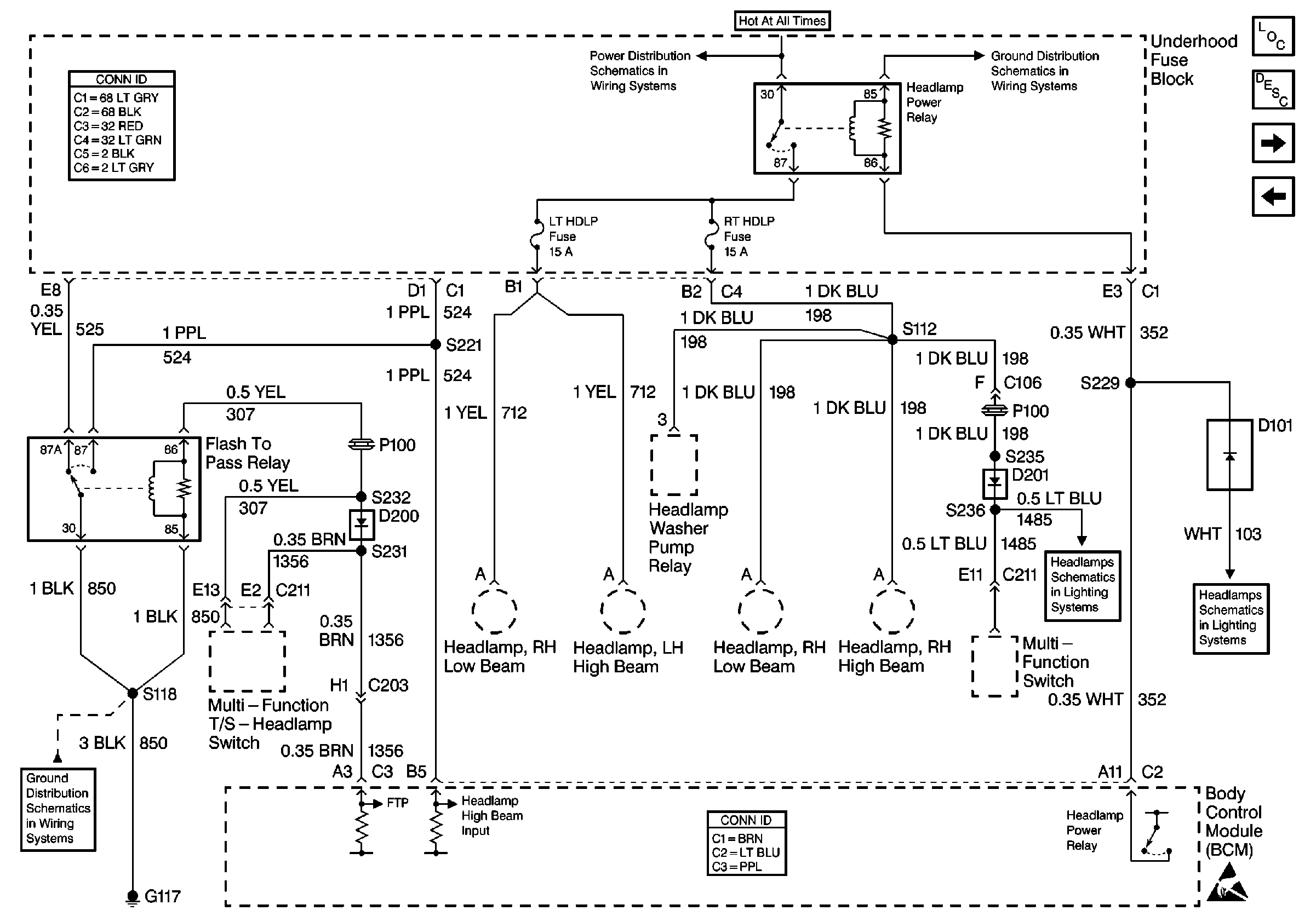
🢒 Headlamp Power and Flash-to-Pass Relays
Headlamp Power and Flash-to-Pass Relays
Headlamp Power and Flash-to-Pass Relays
Body Control Module Components
Body Control System Circuit Description
Instrument Cluster, LT TURN and RT TURN Fuses
VCM and Data Link Connector (DLC)
Power and Grounding Connector End Views
MIR/LKS, LH HDLP and RH HDLP Fuses
G102
G117
Body Control System Connector End Views
Power, Headlamp Switch, and Multifunction Switch
Power, Flash To Pass, and BCM
Handling ESD Sensitive Parts Notice