GM Service Manual Online
For 1990-2009 cars only
Makes
🢒
Chevrolet
🢒
2000
🢒
Blazer - 4WD - RHD
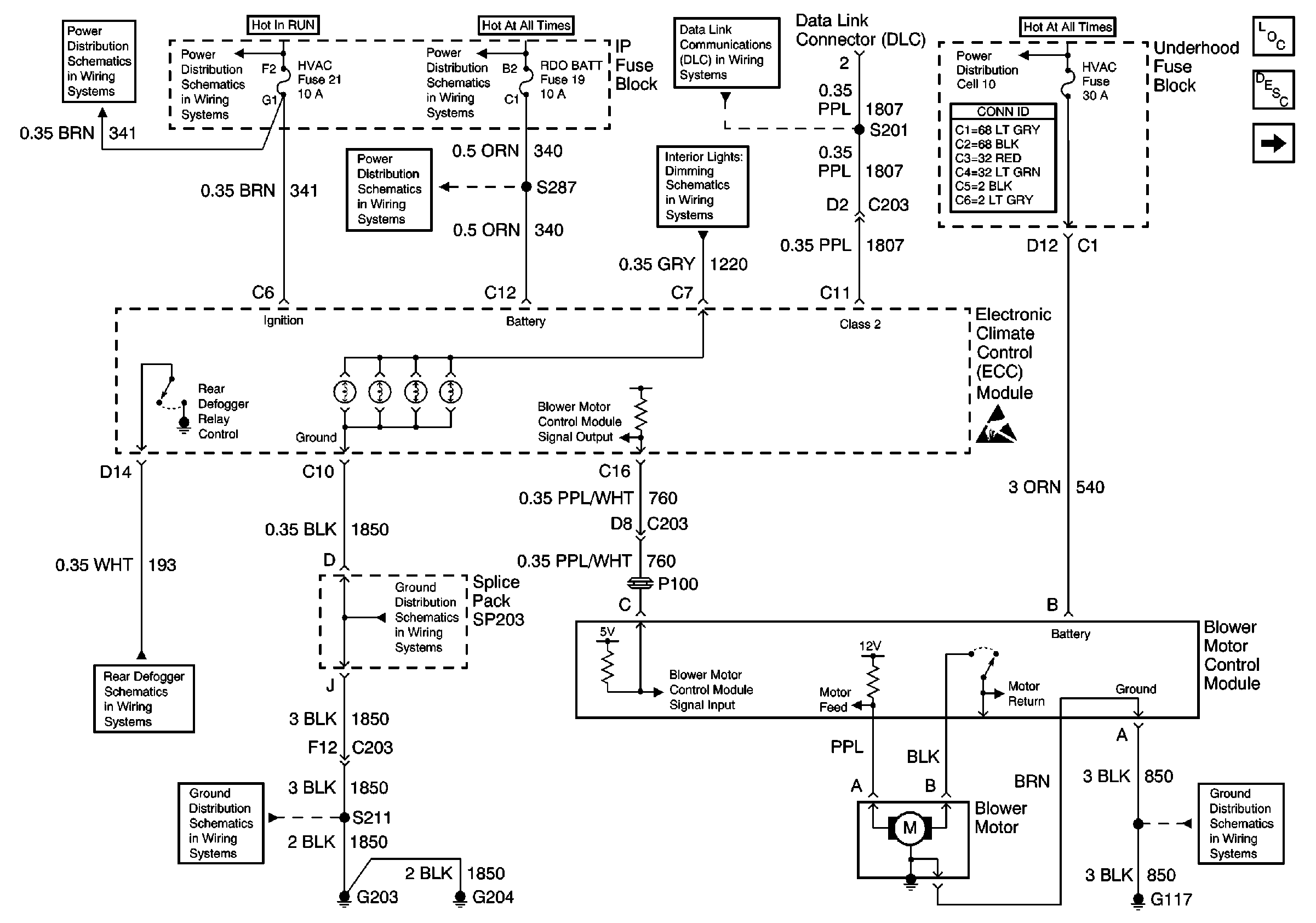
🢒 ECC Module, Power and Ground
ECC Module, Power and Ground
ECC Module, Power and Ground
HVAC Components
HVAC Air Delivery/Temperature Control Circuit Description
HVAC Vacuum Control Solenoid Valve Assembly and Electric Actuator
4WD and HVAC I Fuses
4WD and HVAC I Fuses
RDO BAT and AUX PWR Fuses
RDO BAT and AUX PWR Fuses
Hazard Switch, Radio, Instrument Cluster and Ground
S201
HVAC, RR W/W, ATC, HTD SEAT, RR DEFOG and HTD MIR Fuses
Power and Grounding Connector End Views
Handling ESD Sensitive Parts Notice
Defogger Schematic
G203 and G205
SP203
Handling ESD Sensitive Parts Notice
G117