GM Service Manual Online
For 1990-2009 cars only

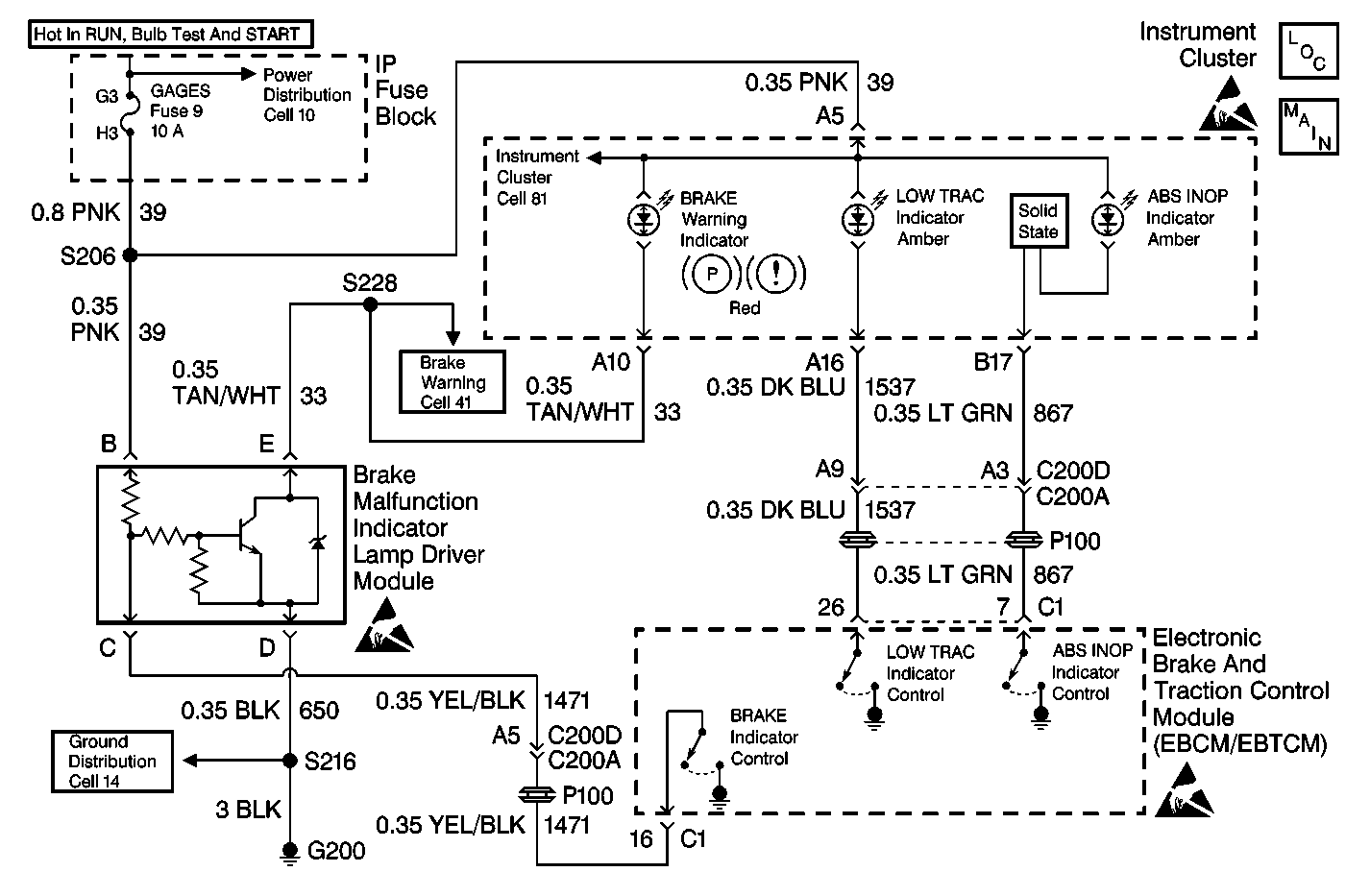
Object Number: 213307  Size: MF
ABS Components
ABS/TCS Schematics
Power Distribution Schematics
Power Distribution Schematics
Data Link Connector Schematics
Handling ESD Sensitive Parts Notice
Power Distribution Schematics

Circuit Description

The LOW TRAC Indicator is controlled by the EBCM/EBTCM. When the EBCM/EBTCM detects a low traction condition it supplies a ground for CKT 1537 turning on the LOW TRAC Indicator.

Diagnostic Aids

    • It is very important that a thorough inspection of the wiring and connectors be performed. Failure to carefully and fully inspect wiring and connectors may result in misdiagnosis, causing part replacement with reappearance of the malfunction.
    • Thoroughly inspect any circuitry that may be causing the complaint for the following conditions:
       - Backed out terminals
       - Improper mating
       - Broken locks
       - Improperly formed or damaged terminals
       - Poor terminal-to-wiring connections
       - Physical damage to the wiring harness
    • The following conditions may cause an intermittent malfunction:
       - A poor connection
       - Rubbed-through wire insulation
       - A broken wire inside the insulation
    • If an intermittent malfunction exists refer to Troubleshooting Procedures Cell 4 in Electrical Diagnosis for further diagnosis.

Test Description

The number(s) below refer to the step number(s) on the diagnostic table.

  1. This step checks for an internal EBCM/EBTCM malfunction.

  2. This step checks for an open in CKT 1537.

Low Traction Indicator Inoperative

Step

Action

Value(s)

Yes

No

DEFINITION: LOW TRAC Indicator never comes on.

1

Was the Diagnostic System Check performed?

--

Go to Step 2

Go to Diagnostic System Check

2

  1. Turn the ignition switch to the OFF position.
  2. Disconnect the EBCM/EBTCM connector C1.
  3. Install the J 39700 Universal Pinout Box using the J 39700-530 cable adapter to connector C1 only.
  4. Connect a fused jumper wire between terminals 26 and 15 of J 39700 .
  5. Turn the ignition switch to the RUN position.

Does the LOW TRAC Indicator come on?

--

Go to Step 3

Go to Step 4

3

Replace the EBCM/EBTCM. Refer to Electronic Brake Control Module Replacement .

Is the replacement complete?

--

Go to Diagnostic System Check

--

4

  1. Turn the ignition switch to the OFF position.
  2. Disconnect the Instrument Cluster connector. Refer to Instrument Cluster Cell 81 in Electrical Diagnosis for connector pinout.
  3. Using J 39200 DMM, measure the resistance between terminals 26 of J 39700 and the Instrument Cluster harness connector terminal A16.

Is the resistance within the range specified in the value(s) column?

0-5ohms

Go to Step 6

Go to Step 5

5

Repair CKT 1537 for an open or high resistance. Refer to Repair Procedures Cell 5 in Electrical Diagnosis.

Is the repair complete?

--

Go to Diagnostic System Check

--

6

Suspect the Instrument Panel. Refer to Instrument Panel in Instrument Panel, Gauges and Console.

Is the repair complete?

--

Go to Diagnostic System Check

--