GM Service Manual Online
For 1990-2009 cars only
Makes
🢒
Chevrolet
🢒
1998
🢒
Camaro
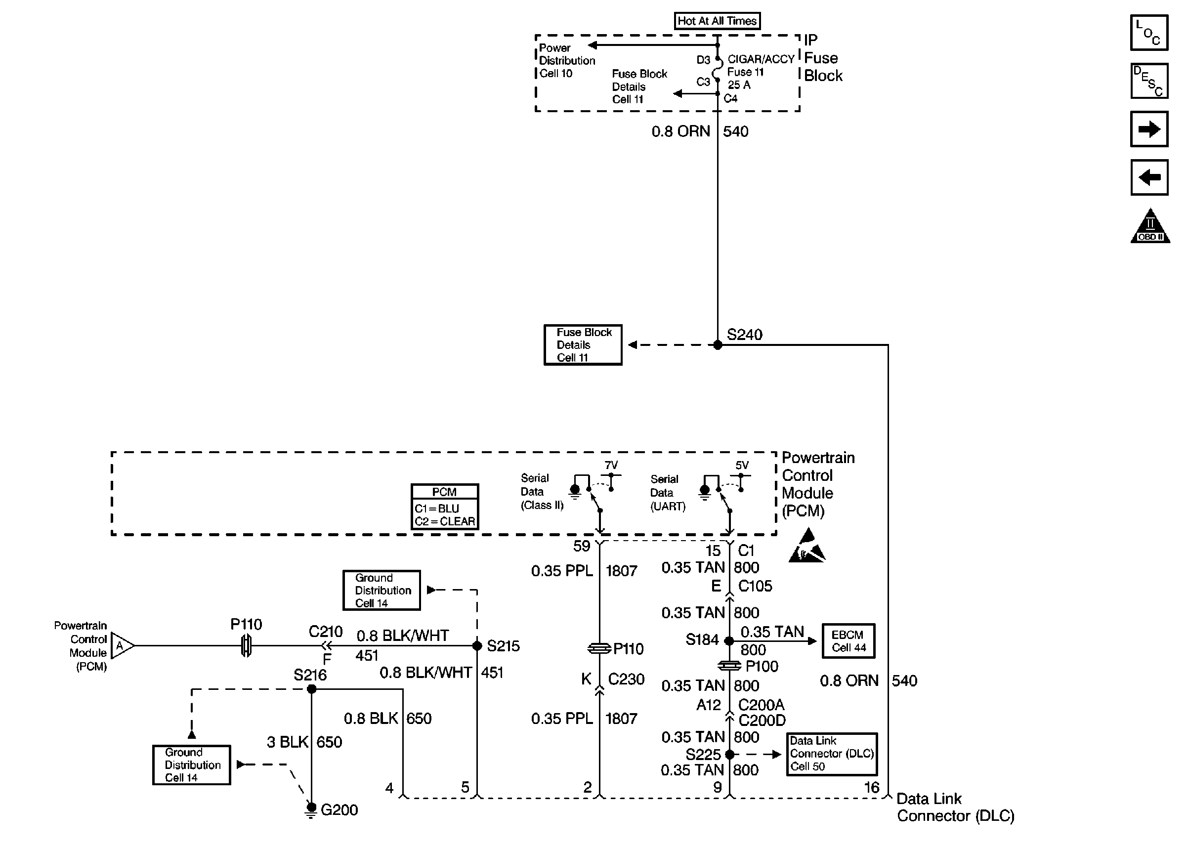
🢒 Power, Ground and MIL
Power, Ground and MIL
Power, Ground and MIL
Engine Controls Components
Data Link Connector Diagnosis
Ignition Control, Knock Sensors
Power, Ground and MIL
OBD II Symbol Description Notice
Powertrain Control Module Connector End Views
Handling ESD Sensitive Parts Notice
Power, Ground and MIL
Power Distribution Schematics
Fuse Block Schematics
Fuse Block Schematics
Ground Distribution Schematics
Ground Distribution Schematics
ABS/TCS Schematics
Data Link Connector Schematics