GM Service Manual Online
For 1990-2009 cars only
Makes
🢒
Chevrolet
🢒
1999
🢒
Camaro
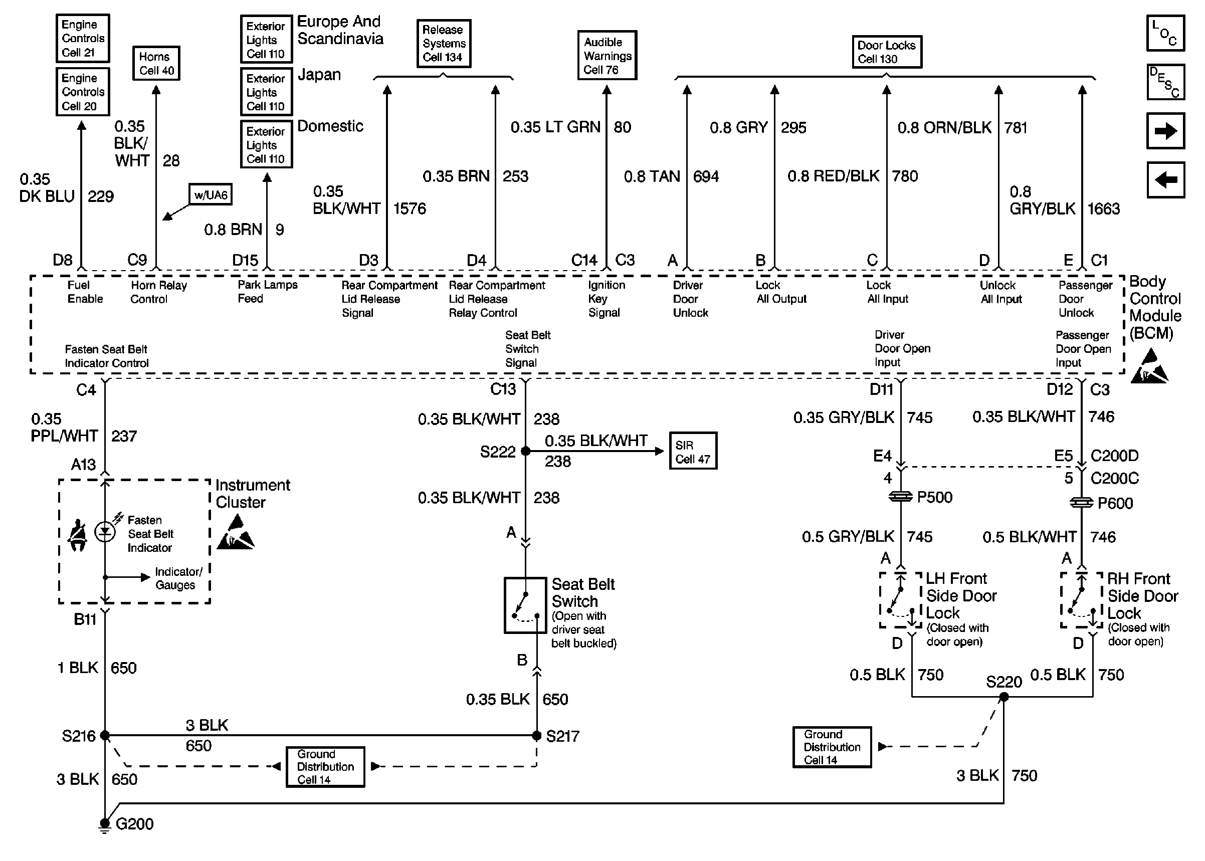
🢒 Door Lock Switches, Instrument Cluster, Seat Belt Switch
Door Lock Switches, Instrument Cluster, Seat Belt Switch
Door Lock Switches, Instrument Cluster, Seat Belt Switch
Body Control Module Components
Body Control System Circuit Description
BCM and Courtesy Lamps
BCM RAP Components
Fuel System
Horn, Horn Switches, and UH Electrical Center
Park/Turnlamps, Foglamps Relay, Side Marker Lamps Cell 110
BCM and Rear Compartment Lid Release Components
BCM and Audible Warning Inputs
Prior to VIN 2G1FP226XX2115914 (Chevrolet) or VIN 2G2FV22G8X2212143(Pontiac)
BCM and Headlamp Dimmer Switch
Supplemental Inflatable Restraints
G200 Door Locks, Mirrors, Windows
G200 Door Locks, Mirrors, Windows
Handling ESD Sensitive Parts Notice
Handling ESD Sensitive Parts Notice