GM Service Manual Online
For 1990-2009 cars only
Makes
🢒
Chevrolet
🢒
2002
🢒
Chevy C Silverado - 2WD
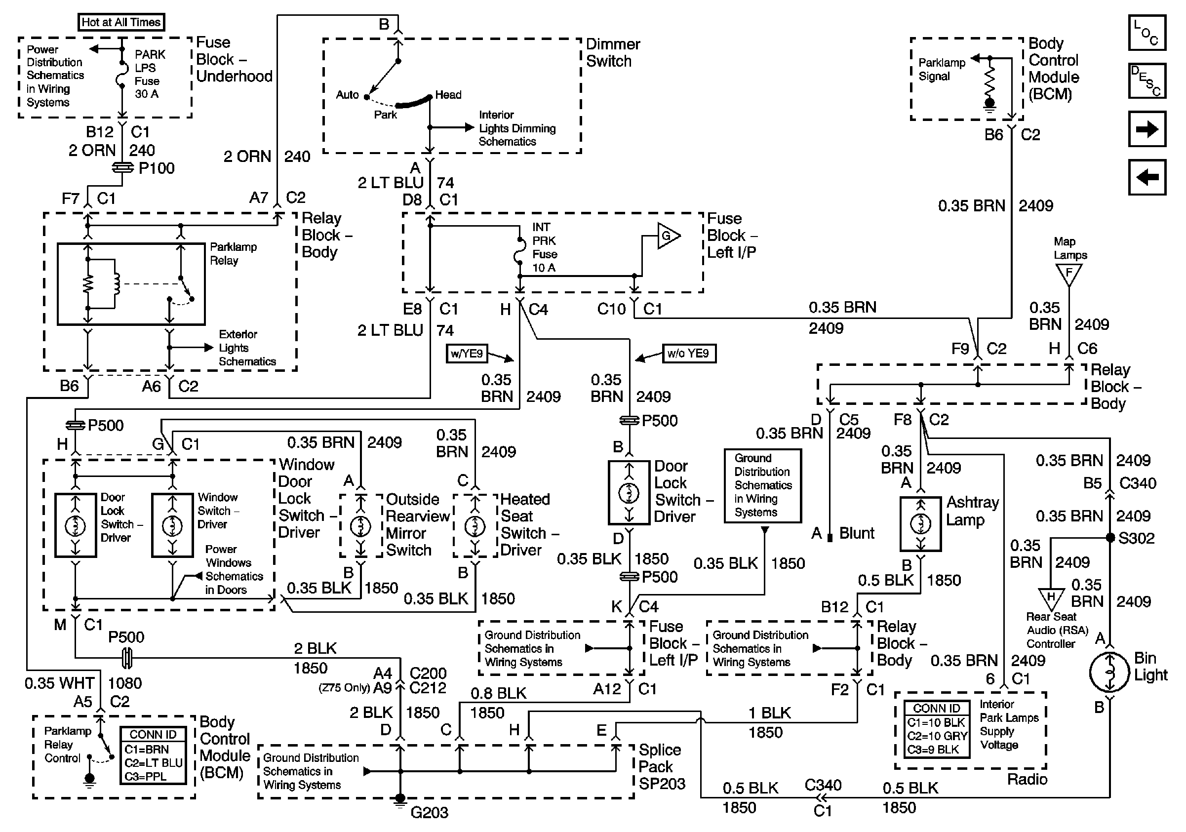
🢒 Parklamp Controls - 1 of 3
Parklamp Controls - 1 of 3
Park Lamp Control - 1 of 3
Master Electrical Component List
Interior Lighting Systems Description and Operation
Parklamp Controls - 2 of 3
Courtesy Lamp Control - 4 of 4
ABS, HAZ LP, STUD 1, HTD MIR, RR DEFOG, STUD 2, CTSY LP, and PARK LP Fuses
PARK LPS Fuse, Headlamp Switch and BCM
Park Lamp Control
Parklamp Controls - 2 of 3
Courtesy Lamp Control - 4 of 4
Window Switch Controls
G203 - 1 of 3
G203 - 1 of 3
G203 - 2 of 3 - Uplevel and Crew Cab
Parklamp Controls - 3 of 3
G203 - 1 of 3