GM Service Manual Online
For 1990-2009 cars only
Makes
🢒
Chevrolet
🢒
1999
🢒
Chevy P12 Chassis
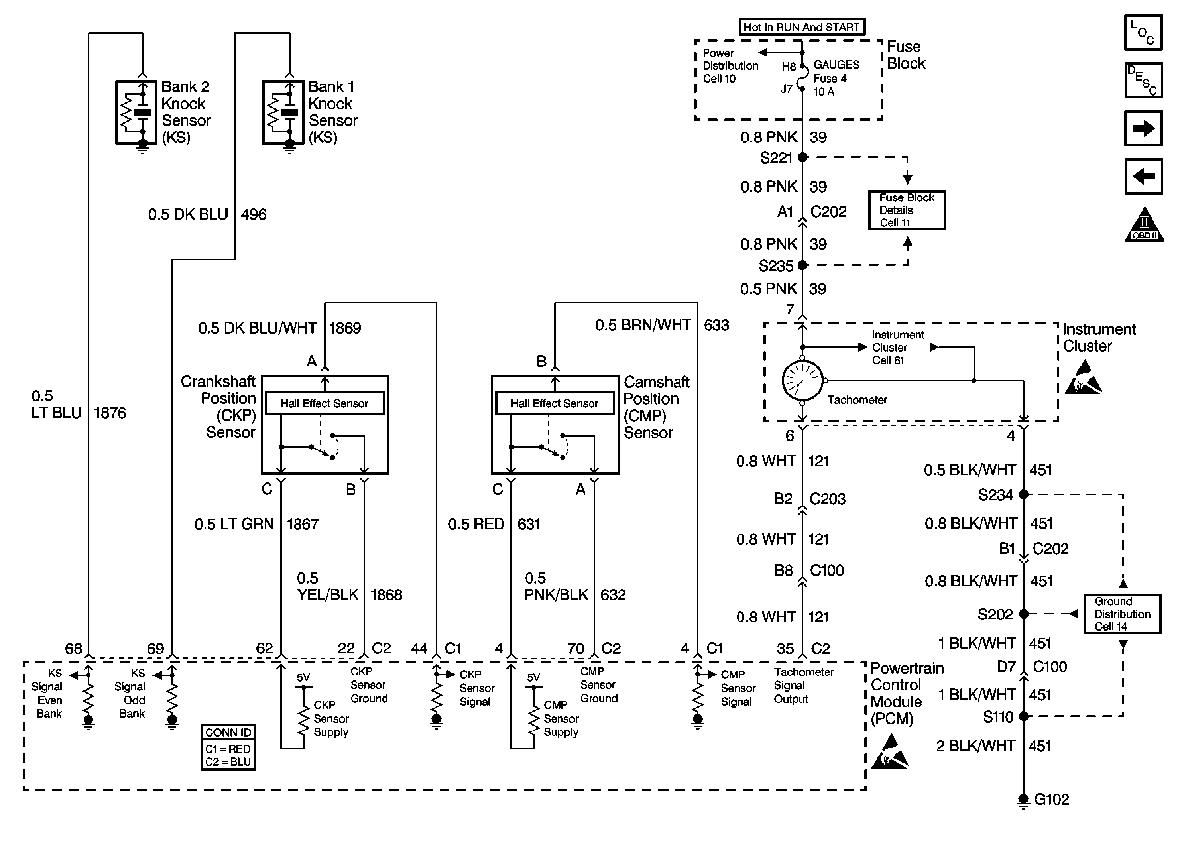
🢒 Cell 20: Ignition System 3 - KS, CKP, CMP, and Tachometer
Cell 20: Ignition System 3 - KS, CKP, CMP, and Tachometer
Cell 20: Ignition System 3 -- KS, CKP, CMP, and Tachometer
Engine Controls Components
Information Sensors/Switches Description w/TAC
Cell 20: Fuel Controls 1 - Fuel Pump, Sender, Gauge
Cell 20: Ignition System 2 - Coils/Modules Bank 2
OBD II Symbol Description Notice
Cell 10: Junction Block
Cell 11: GAUGES, TURN/BU, and TAC fuses
Cell 81: Gauges
Handling ESD Sensitive Parts Notice
Cell 14: G102
Handling ESD Sensitive Parts Notice