GM Service Manual Online
For 1990-2009 cars only
Figure 1:

Cell 20: PWR, GND and DLC


Object Number: 174868  Size: FS
Engine Controls Components
Information Sensors/Switches Description
Cell 20: Ignition Controls
OBD II Symbol Description Notice
Handling ESD Sensitive Parts Notice
Handling ESD Sensitive Parts Notice
Handling ESD Sensitive Parts Notice
VCM Connector End Views
Fuse Block Schematics
Fuse Block Schematics
Fuse Block Schematics
Fuse Block Schematics
Fuse Block Schematics
Ground Distribution Schematics
Ground Distribution Schematics
Ground Distribution Schematics
Power Distribution Schematics
Power Distribution Schematics
Power Distribution Schematics
Power Distribution Schematics
Power Distribution Schematics
Instrument Cluster: Analog Schematics
Figure 2:

Cell 20: Ignition Controls


Object Number: 174870  Size: FS
Engine Controls Components
Information Sensors/Switches Description
Cell 20: Fuel Pump Controls
Cell 20: PWR, GND and DLC
OBD II Symbol Description Notice
Handling ESD Sensitive Parts Notice
VCM Connector End Views
Fuse Block Schematics
Fuse Block Schematics
Ground Distribution Schematics
Power Distribution Schematics
Figure 3:

Cell 20: Fuel Pump Controls


Object Number: 174877  Size: FS
Engine Controls Components
Information Sensors/Switches Description
Cell 20: Fuel Injector Controls
Cell 20: Ignition Controls
OBD II Symbol Description Notice
Handling ESD Sensitive Parts Notice
VCM Connector End Views
Power Distribution Schematics
Fuse Block Schematics
Ground Distribution Schematics
Figure 4:

Cell 20: Fuel Injector Controls


Object Number: 174884  Size: FS
Engine Controls Components
Information Sensors/Switches Description
Cell 20: Sensor Controls
Cell 20: Fuel Pump Controls
OBD II Symbol Description Notice
Handling ESD Sensitive Parts Notice
VCM Connector End Views
Power Distribution Schematics
Fuse Block Schematics
Fuse Block Schematics
Figure 5:

Cell 20: Sensor Controls


Object Number: 174887  Size: FS
Engine Controls Components
Information Sensors/Switches Description
Cell 20: EGR and EVAP Controls
Cell 20: Fuel Injector Controls
OBD II Symbol Description Notice
Cell 20: EGR and EVAP Controls
Cell 20: EGR and EVAP Controls
Cell 20: 4L60-E Transmission Switch Controls
Cell 20: 4L80-E Transmission Switch Controls
Handling ESD Sensitive Parts Notice
Handling ESD Sensitive Parts Notice
VCM Connector End Views
Figure 6:

Cell 20: EGR and EVAP Controls


Object Number: 174927  Size: FS
Engine Controls Components
Information Sensors/Switches Description
Cell 20: Sensor Controls
Cell 20: Oxygen Sensor Controls
OBD II Symbol Description Notice
Cell 20: Sensor Controls
Cell 20: Sensor Controls
Handling ESD Sensitive Parts Notice
VCM Connector End Views
Power Distribution Schematics
Fuse Block Schematics
Ground Distribution Schematics
Figure 7:

Cell 20: Oxygen Sensor Controls


Object Number: 174928  Size: FS
Engine Controls Components
Information Sensors/Switches Description
Cell 20: VSS and Cruise Controls
Cell 20: EGR and EVAP Controls
OBD II Symbol Description Notice
Handling ESD Sensitive Parts Notice
VCM Connector End Views
Power Distribution Schematics
Fuse Block Schematics
Ground Distribution Schematics
Ground Distribution Schematics
Figure 8:

Cell 20: VSS and Cruise Controls


Object Number: 174929  Size: FS
Engine Controls Components
Information Sensors/Switches Description
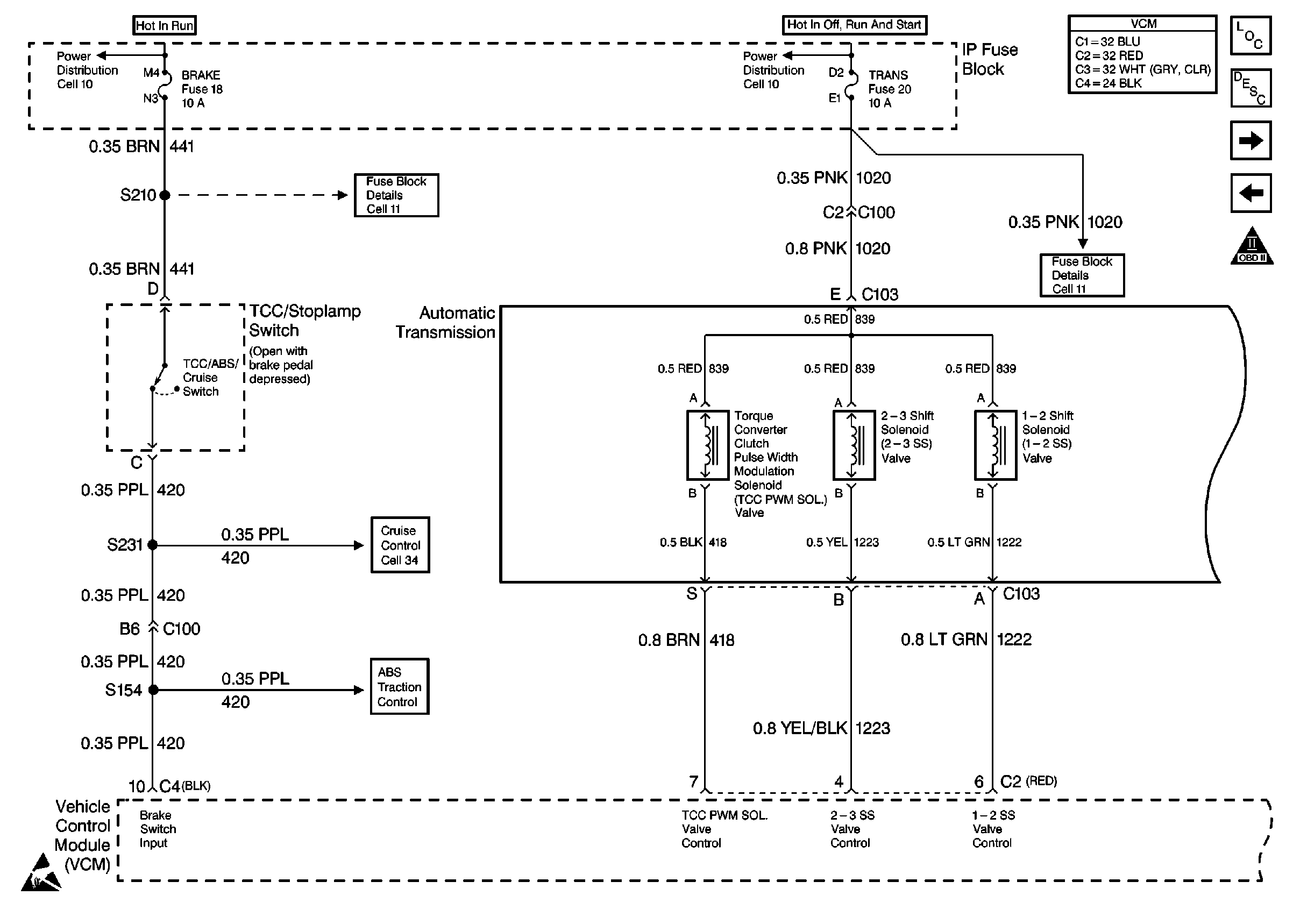
Cell 20: 4L60-E Transmission Solenoid Controls
Cell 20: Sensor Controls
OBD II Symbol Description Notice
Handling ESD Sensitive Parts Notice
Handling ESD Sensitive Parts Notice
Handling ESD Sensitive Parts Notice
Handling ESD Sensitive Parts Notice
VCM Connector End Views
Steering Assist Schematics
Figure 9:

Cell 20: 4L60-E Transmission Solenoid Controls


Object Number: 174930  Size: FS
Engine Controls Components
Information Sensors/Switches Description
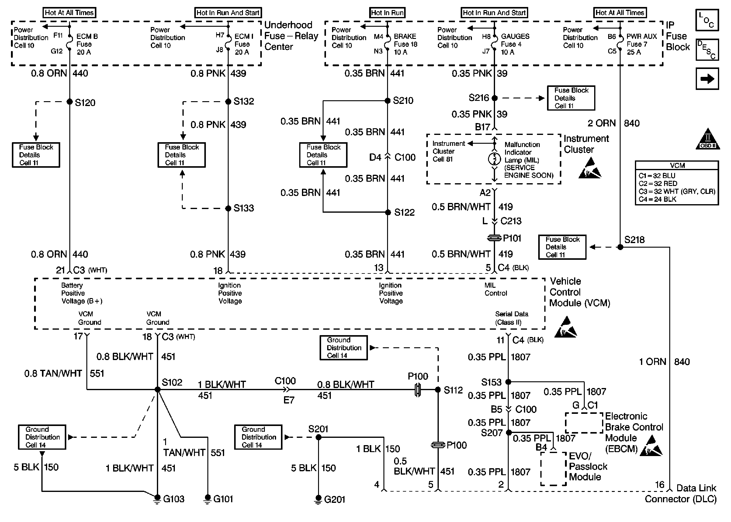
Cell 20: 4L60-E Transmission Switch Controls
Cell 20: VSS and Cruise Controls
OBD II Symbol Description Notice
Handling ESD Sensitive Parts Notice
VCM Connector End Views
Power Distribution Schematics
Power Distribution Schematics
Fuse Block Schematics
Fuse Block Schematics
Cruise Control Schematics
Figure 10:

Cell 20: 4L60-E Transmission Switch Controls


Object Number: 174932  Size: FS
Engine Controls Components
Information Sensors/Switches Description
Cell 20: 4L80-E Transmission Solenoid Controls
Cell 20: 4L60-E Transmission Solenoid Controls
OBD II Symbol Description Notice
Cell 20: Sensor Controls
Engine Controls Schematic Icons
Engine Controls Schematic Icons
VCM Connector End Views
Figure 11:

Cell 20: 4L80-E Transmission Solenoid Controls


Object Number: 174934  Size: FS
Engine Controls Components
Information Sensors/Switches Description
Cell 20: 4L80-E Transmission Switch Controls
Cell 20: 4L60-E Transmission Switch Controls
OBD II Symbol Description Notice
Engine Controls Schematic Icons
VCM Connector End Views
Figure 12:

Cell 20: 4L80-E Transmission Switch Controls


Object Number: 174936  Size: FS
Engine Controls Components
Information Sensors/Switches Description
Cell 20: A/C Controls
Cell 20: 4L80-E Transmission Solenoid Controls
OBD II Symbol Description Notice
Cell 20: Sensor Controls
Engine Controls Schematic Icons
Engine Controls Schematic Icons
VCM Connector End Views
Figure 13:

Cell 20: A/C Controls


Object Number: 174937  Size: FS
Engine Controls Components
Information Sensors/Switches Description
Cell 20: 4L80-E Transmission Switch Controls
OBD II Symbol Description Notice
Engine Controls Schematic Icons
VCM Connector End Views