GM Service Manual Online
For 1990-2009 cars only
Makes
🢒
Chevrolet
🢒
2000
🢒
Malibu
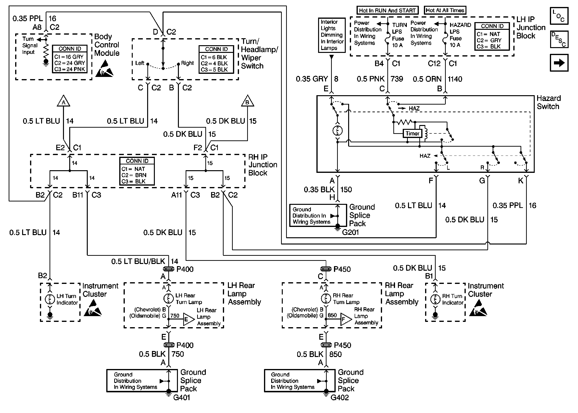
🢒 Rear Turn/Hazard Lamps
Rear Turn/Hazard Lamps
Rear Turn/Hazard Lamps
Lighting Systems Components
Exterior Lights Circuit Description
Front Park/Turn and Marker Lamps
Handling ESD Sensitive Parts Notice
Interior Lights Dimming Schematics
Ground Distribution Schematics
Ground Distribution Schematics
Ground Distribution Schematics
Handling ESD Sensitive Parts Notice
Handling ESD Sensitive Parts Notice