GM Service Manual Online
For 1990-2009 cars only
Makes
🢒
GMC_Truck
🢒
2007
🢒
Acadia - 2WD
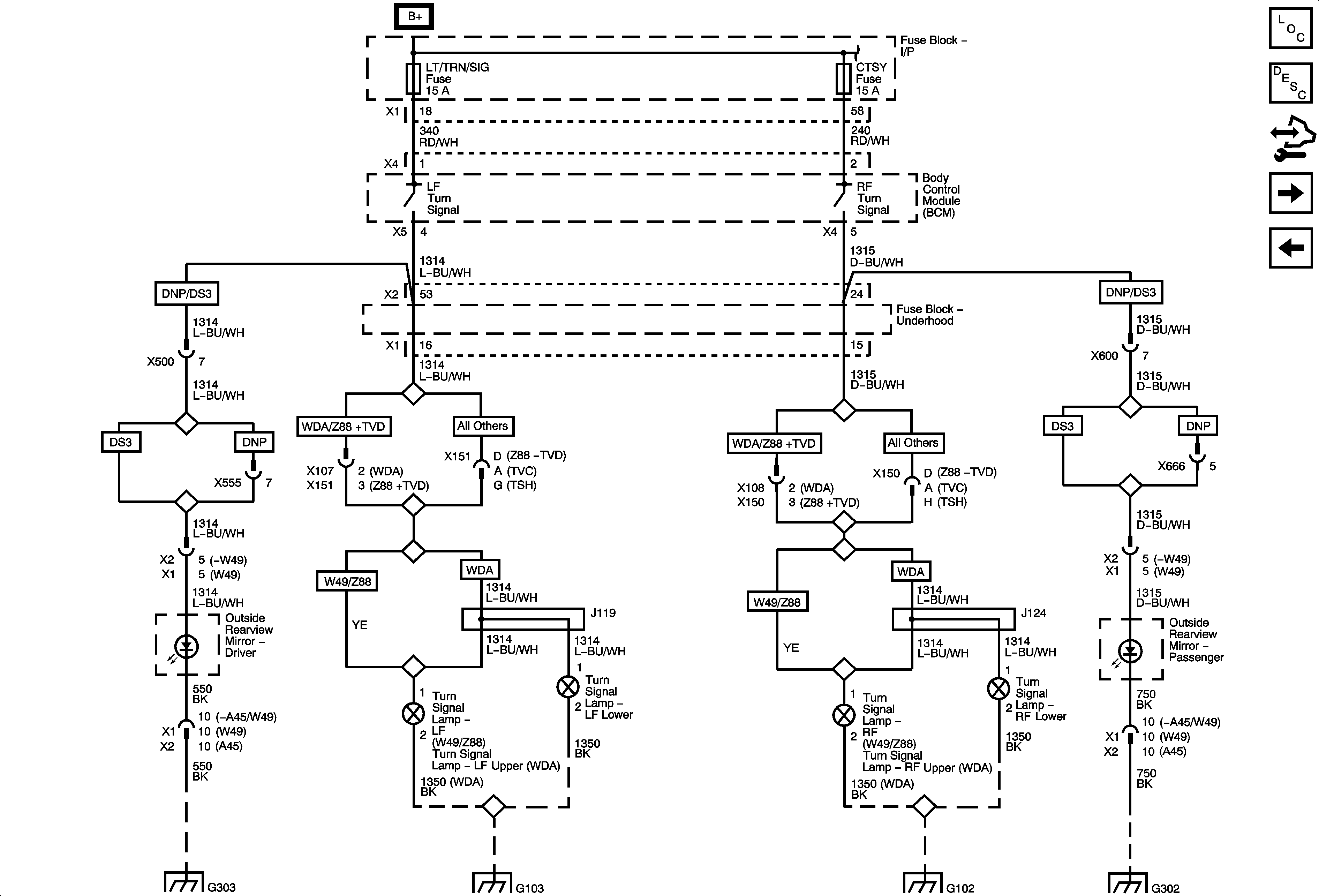
🢒 Front Turn Lamps and Outside Mirrors
Front Turn Lamps and Outside Mirrors
Front Turn Lamps and Outside Mirrors
Master Electrical Component List
Exterior Lighting Systems Description and Operation
Control Module References
Rear Turn/Stop Lamps and CHMSL
Stop/Turn Signal Lamps Controls and Indicators
G303 1 of 2
Ground Distribution Schematics
Ground Distribution Schematics
G301 2 of 2