GM Service Manual Online
For 1990-2009 cars only
Makes
🢒
GMC_Truck
🢒
2004
🢒
GMC MD Steel Tilt (W Model)
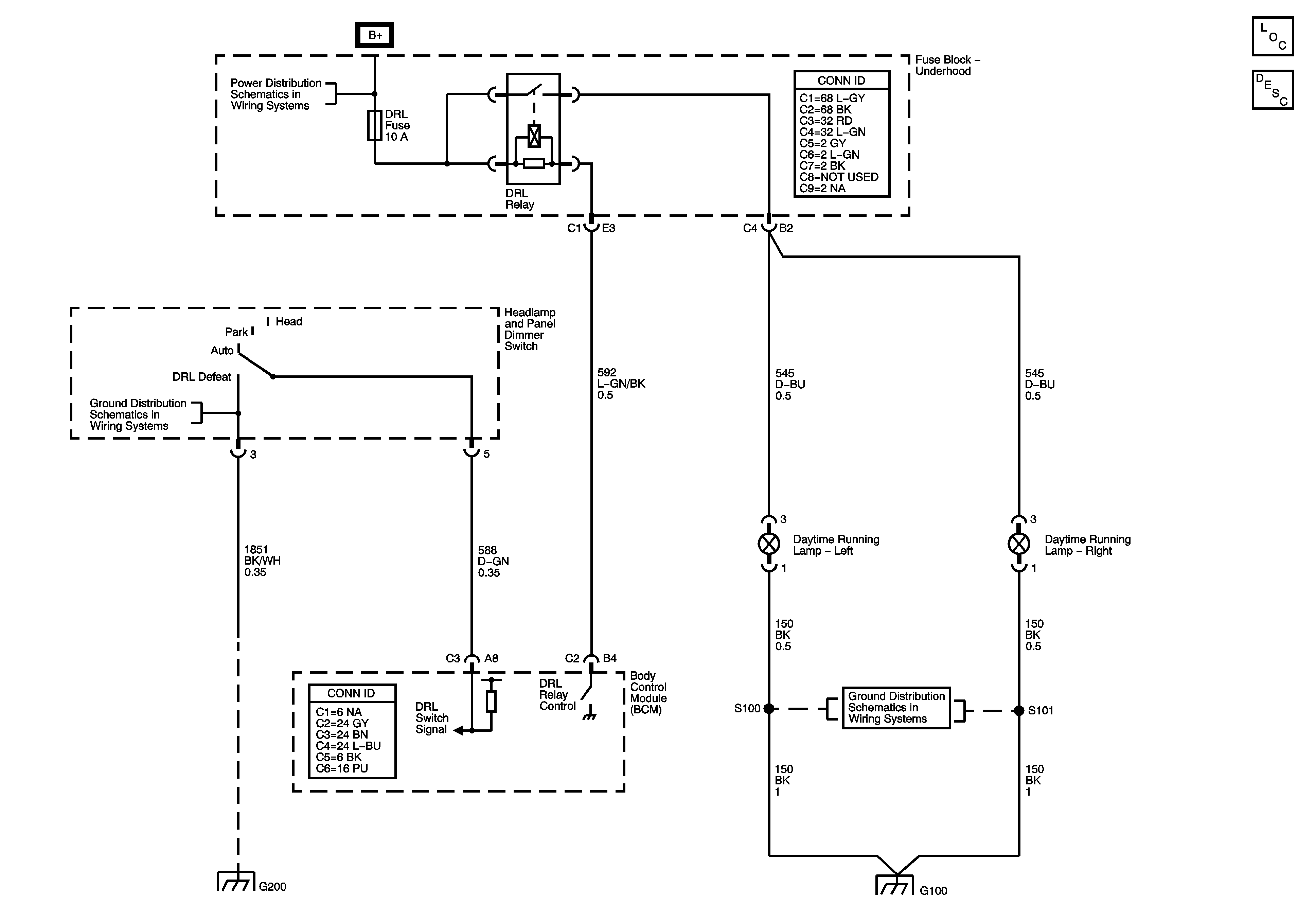
🢒 Headlights /Daytime Running Lights (DRL) Schematics
Headlights /Daytime Running Lights (DRL) Schematics
Master Electrical Component List
Exterior Lighting Systems Description and Operation
B+Bus
Headlamp Controls, Switches, and Ambient Light Sensor
G100
G100