GM Service Manual Online
For 1990-2009 cars only
Makes
🢒
GMC_Truck
🢒
2007
🢒
Sierra - 2WD
🢒 Module Power and Ground
Module Power and Ground
Module Power and Ground
Master Electrical Component List
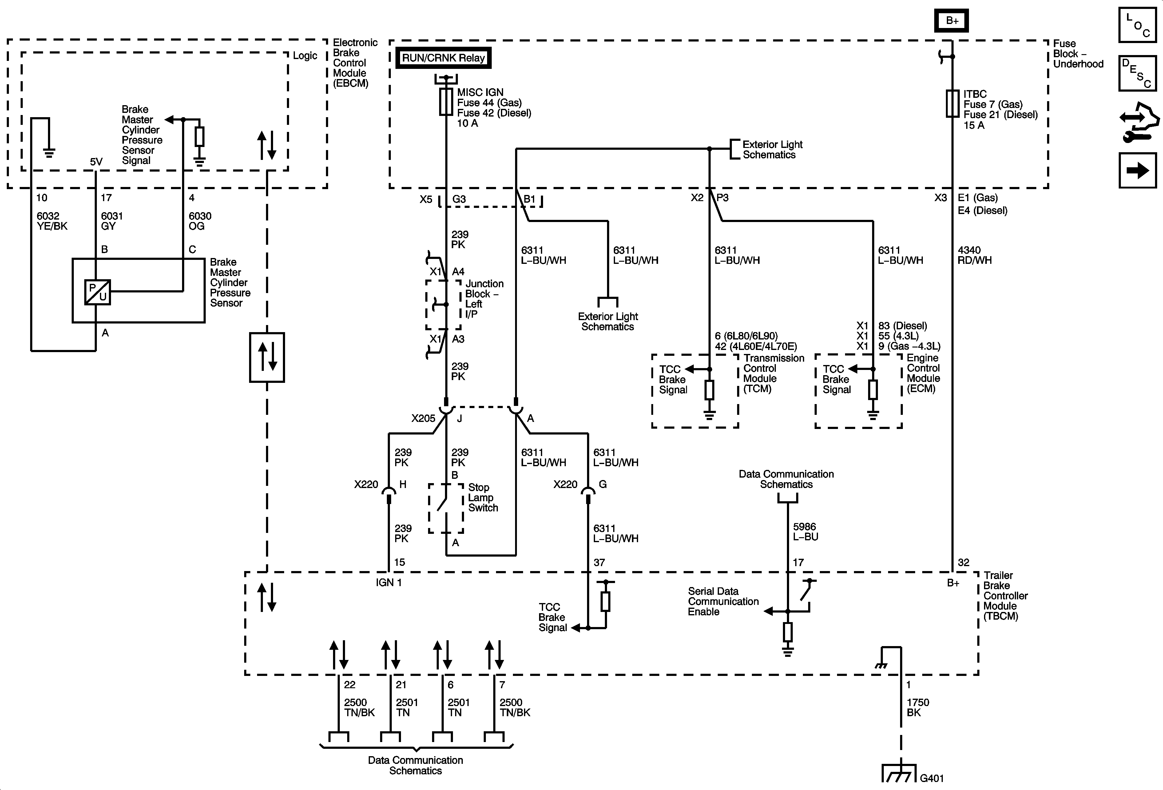
Trailer Brake Controls Description and Operation
Control Module References
Trailer Brake Controls
Ignition II/III Voltage
RUN/CRANK BUS - AIRBAG IGN, MISC IGN and SEO/ALC Fuses
FSCM, ITBC and RDO Fuses
Stop Lamp Controls and CHMSL
Stop Lamp Controls and CHMSL
Serial Data Communication Enable
High Speed Bus - 2 of 3
G401 and G403