GM Service Manual Online
For 1990-2009 cars only
Makes
🢒
GMC_Truck
🢒
2003
🢒
Yukon - 2WD
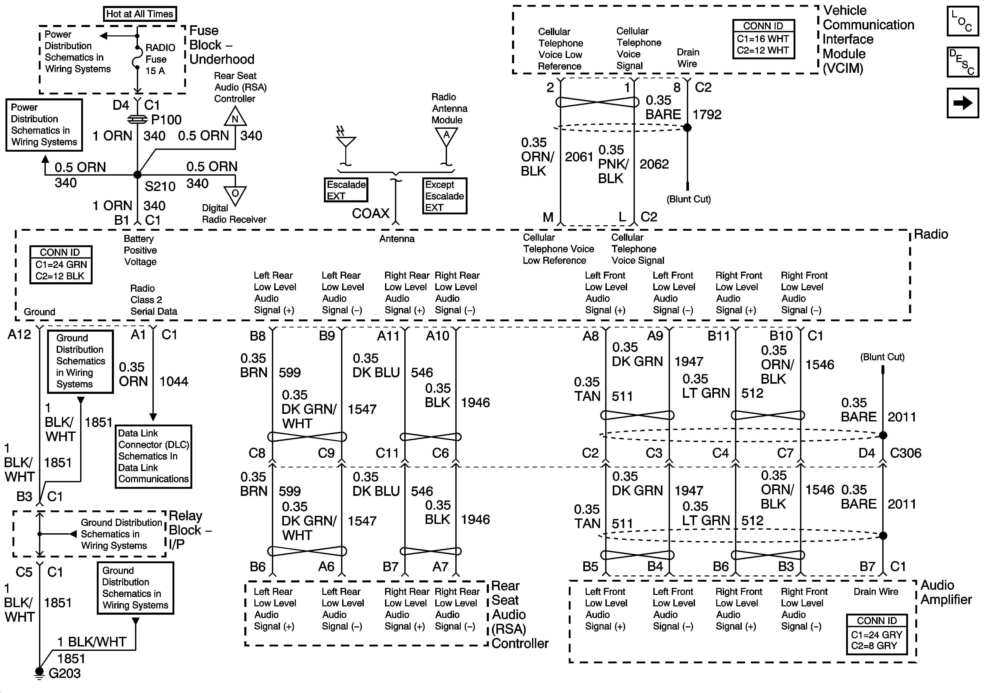
🢒 Radio Power, Ground, Audio Signals - UQ7 w/Y91
Radio Power, Ground, Audio Signals - UQ7 w/Y91
Radio Power, Ground, Audio Signals - UQ7 w/Y91
Master Electrical Component List
Radio/Audio System Description and Operation
Audio Signals - UQ7 w/Y91 - 1 of 2
B+ Bus Bar - 1 of 2
RADIO, RADIO AMP, 4WS
Amplifier, RSA Power, Ground, Subsystems - UQ7 w/ Y91
Digital Radio Receiver - UQ7 w/ Y91 and U2K/U2L
Antenna Module - UQ7 w/ Y91
G203 - 2 Of 2
SP205 - 2 of 2
G203 - 1 Of 2
G203 - 1 Of 2