GM Service Manual Online
For 1990-2009 cars only
Makes
🢒
Holden
🢒
2008
🢒
Viva
🢒 Starting
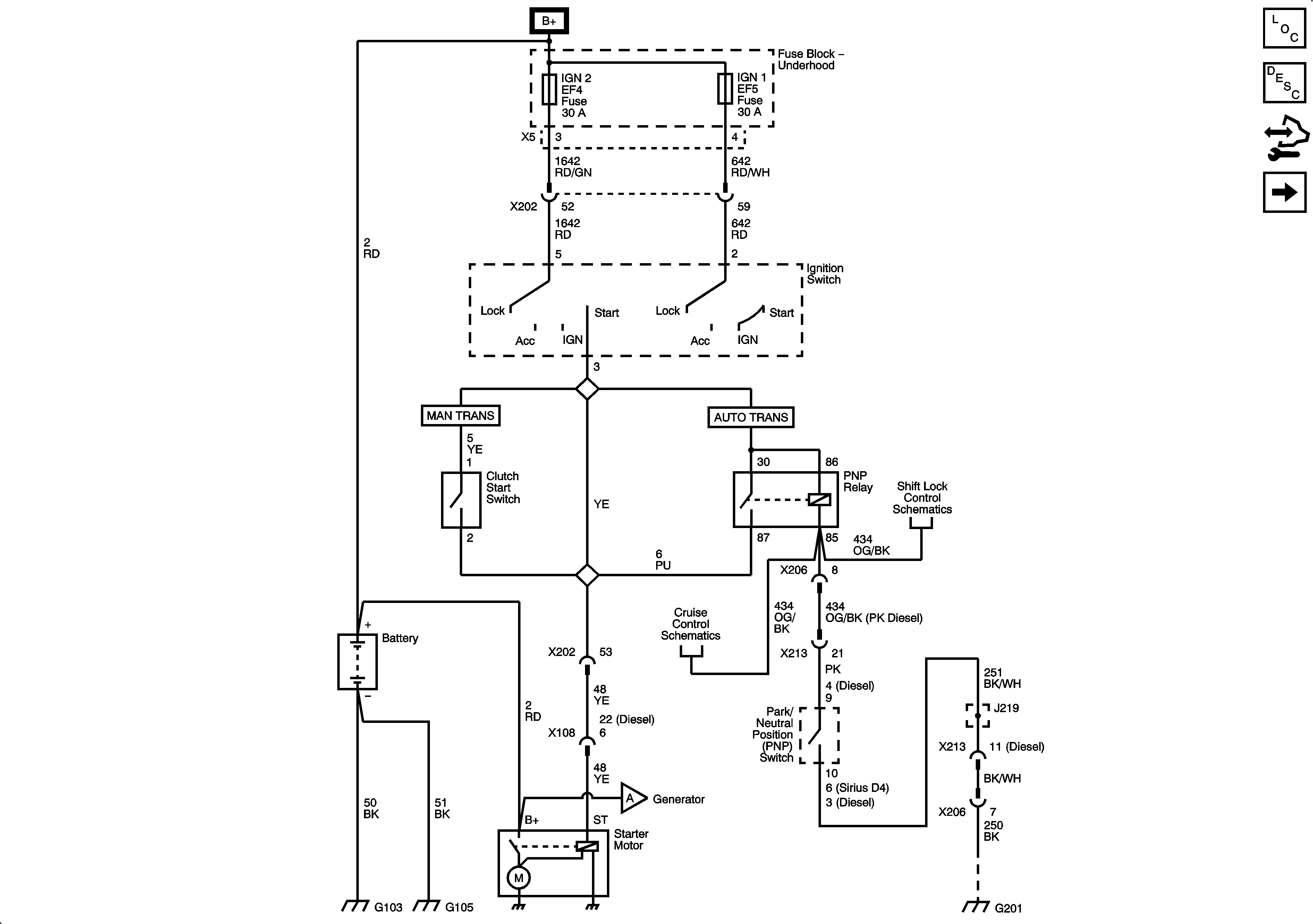
Starting
Starting
Master Electrical Component List
Control Module References
Charging
Charging
Automatic Transmission Shift Lock Control w/o Ignition Lock Cylinder Control Actuator
Automatic Transmission w/o Throttle Actuator Control
G201 - 1 of 2