GM Service Manual Online
For 1990-2009 cars only
Makes
🢒
Isuzu
🢒
1999
🢒
S/T Isuzu - 4WD
🢒
Driveline/Axle
🢒
Transfer Case - NVG 233-NP1 (Two Speed Selectable)
🢒 Transfer Case Control Schematics
Figure
1:
Cell 38: Power and Ground
Cell 10: ATC, HVAC and A/C Fuses
Cell 10: INT BATT, PWR LKS, CTSY LP and CIGAR LTR Fuses
Transfer Case Control Components
Transfer Case Control Module Description
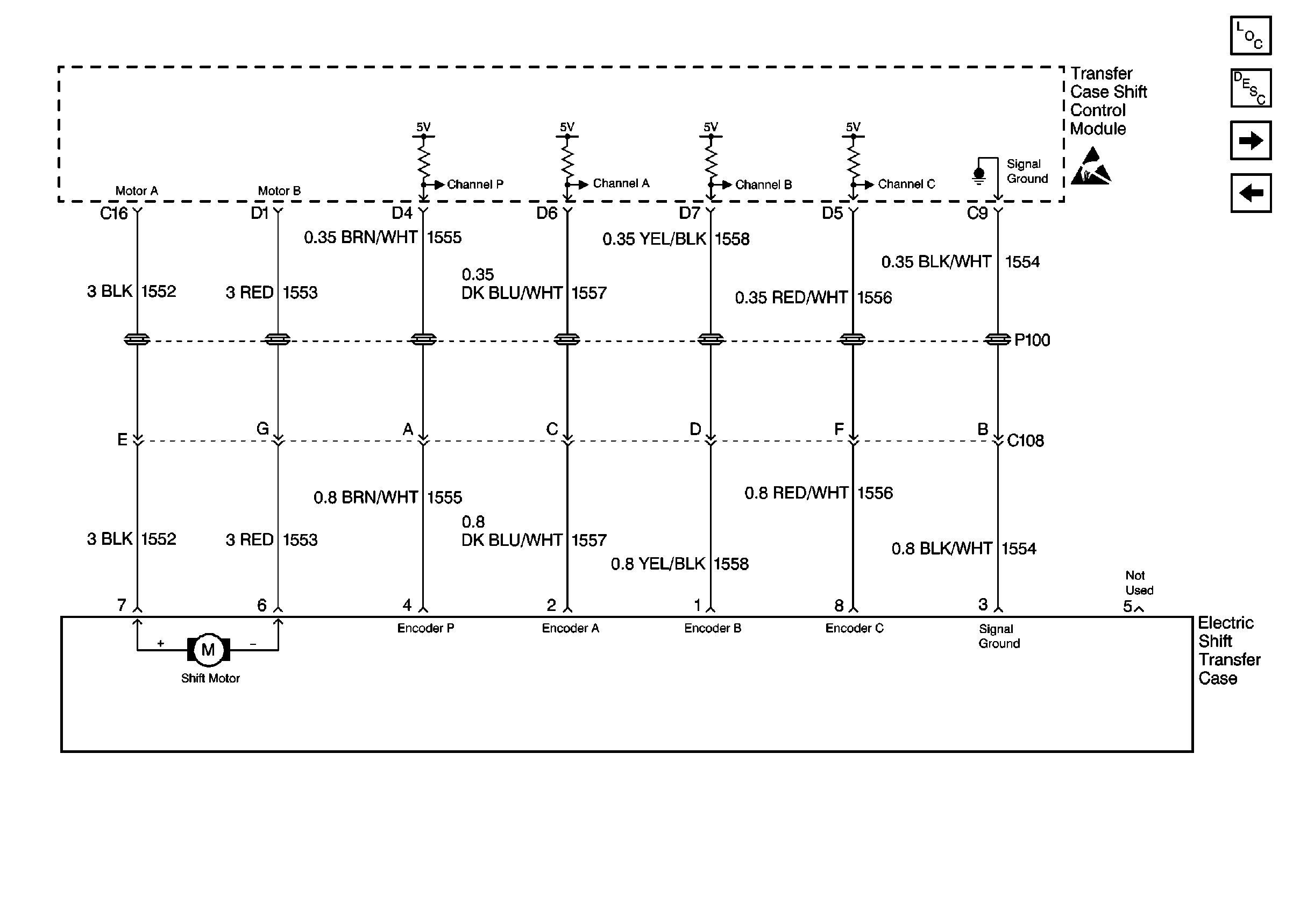
Cell 38: Transfer Case Shift Control Module and Electric Shift Transfer Case
Cell 114: CTSY LP Fuse, Courtesy Lamp Relay and Courtesy Lamps
Cell 114: CTSY LP Fuse, Courtesy Lamp Relay and Courtesy Lamps
Handling ESD Sensitive Parts Notice
Ground Distribution Schematics
Figure
2:
Cell 38: Transfer Case Shift Control Module and Electric Shift Transfer Case
Handling ESD Sensitive Parts Notice
Transfer Case Control Components
Transfer Case Control Module Description
Cell 38: Power, Transfer Case Select Switch and Body Control Module(BCM)
Cell 38: Power and Ground
Figure
3:
Cell 38: Power, Transfer Case Select Switch and Body Control Module (BCM)
Cell 10: PARK LP, ILLUM Fuses and Park Lamp, Headlamp Grounding Relays
Handling ESD Sensitive Parts Notice
Cell 10: 4WD Fuse
Transfer Case Control Components
Transfer Case Control Module Description
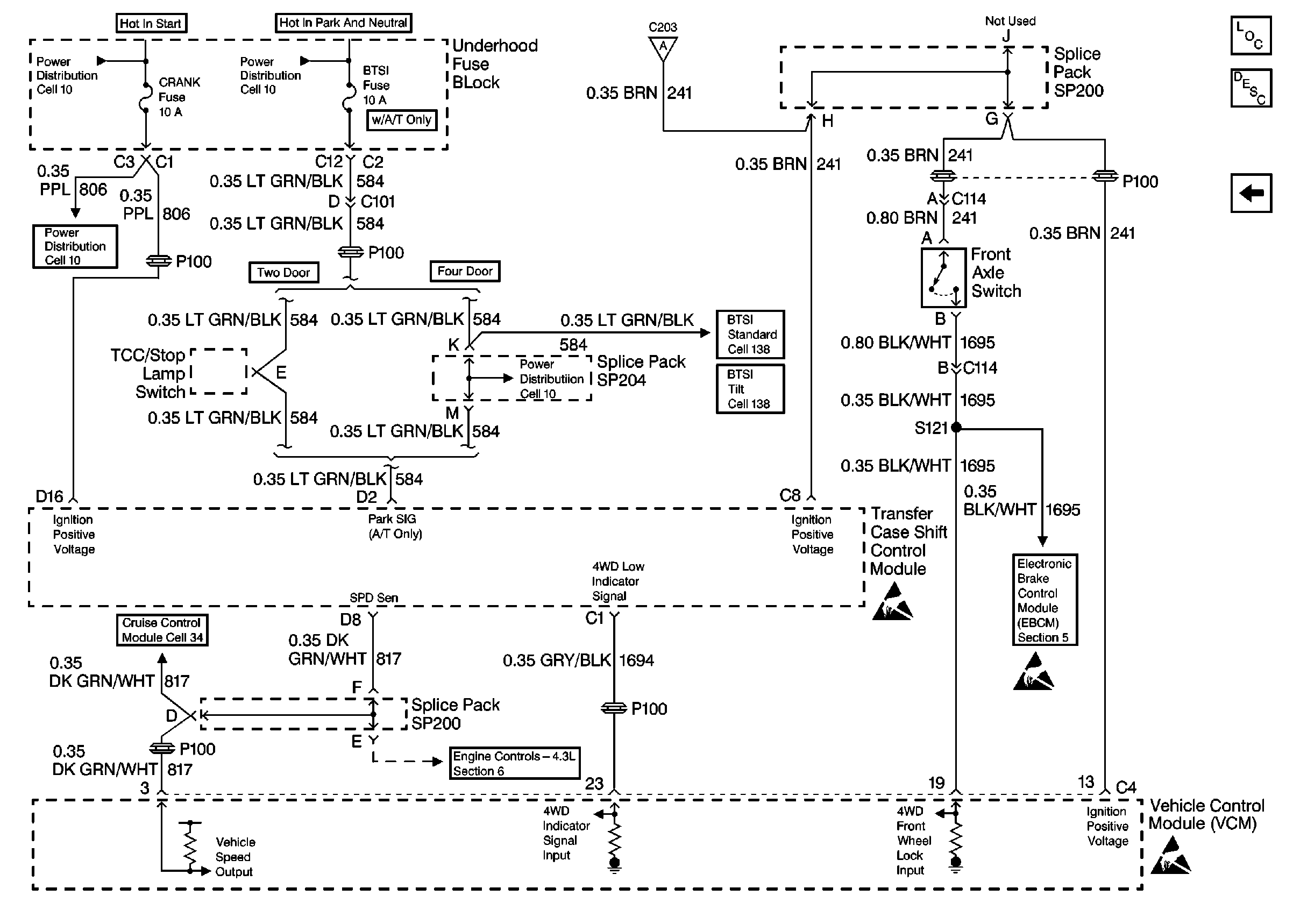
Cell 38: Power, Front Axle Switch and Vehicle Control Module (VCM)
Cell 38: Transfer Case Shift Control Module and Electric Shift Transfer Case
Handling ESD Sensitive Parts Notice
Cell 38: Power, Front Axle Switch and Vehicle Control Module (VCM)
Cell 14: G203 and G204
Cell 14: G203 and G204
Cell 117: ILLUM Fuse 12
Handling ESD Sensitive Parts Notice
Figure
4:
Cell 38: Power, Front Axle Switch and Vehicle Control Module (VCM)
Cell 10: CRANK and CLSTR Fuses
Cell 10: B/U LP, VEH B/U and BTSI Fuses
Cell 10: CRANK and CLSTR Fuses
Cell 21: VCM, CLSTR and 4WD Fuses
Cell 44: Class 2 Communication
Handling ESD Sensitive Parts Notice
Handling ESD Sensitive Parts Notice
Handling ESD Sensitive Parts Notice
Cell 38: Power, Transfer Case Select Switch and Body Control Module(BCM)
Transfer Case Control Components
Transfer Case Control Module Description
Cell 38: Power, Transfer Case Select Switch and Body Control Module(BCM)
Cell 34: Cruise Control Module and PCM/VCM
Cell 10: STOP LP, HAZ LP, TURN Fuses and Turn and Hazard Switch
Cell 138
Cell 138