GM Service Manual Online
For 1990-2009 cars only
Makes
🢒
Pontiac
🢒
2000
🢒
Bonneville
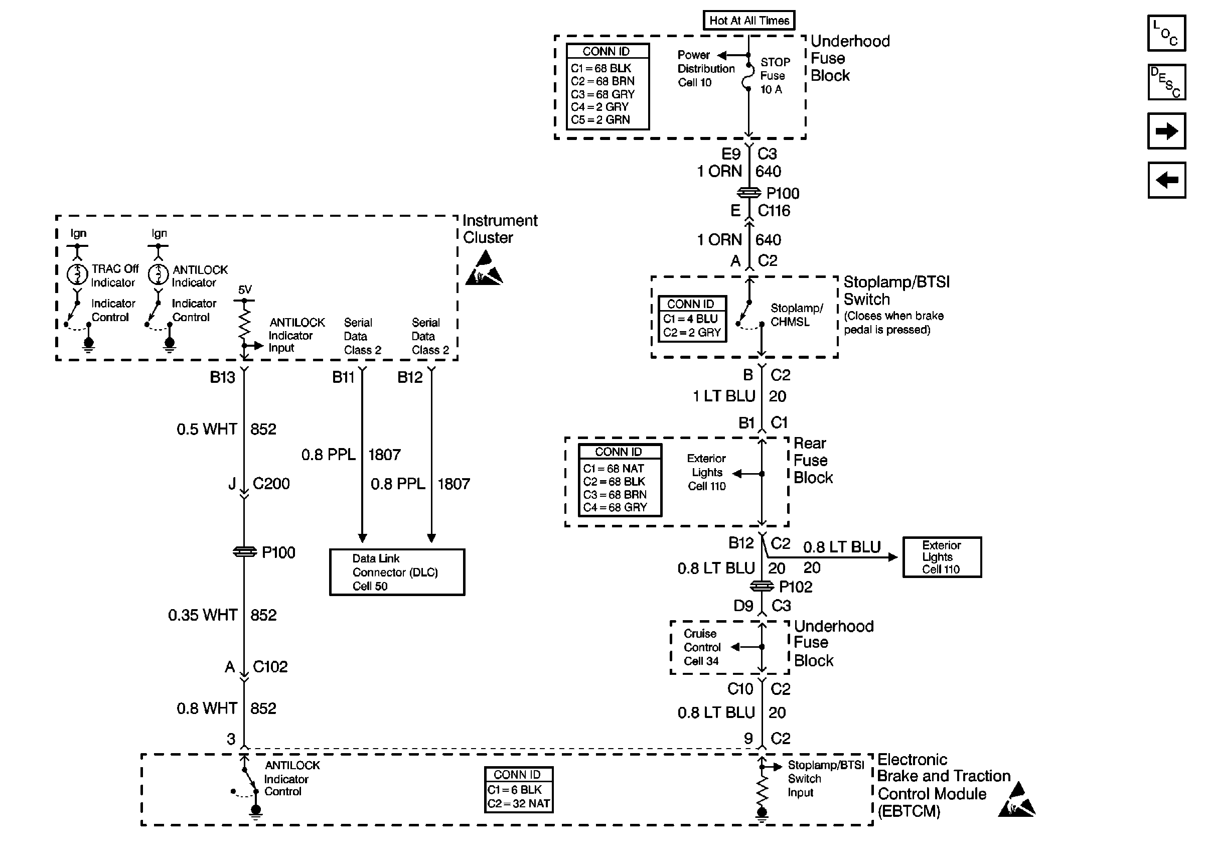
🢒 Cell 44: Indicators and Stoplamp/BTSI Switch
Cell 44: Indicators and Stoplamp/BTSI Switch
Cell 44: Indicators and Stoplamp/BTSI Switch
ABS Components
ABS Description
Cell 44: Traction Control Switch and PCM
Cell 44: PWR, GND, EBCM/EBTCM, BPMV Motor and Solenoids
Handling ESD Sensitive Parts Notice
Cell 110: Stoplamps
Cell 10: LP PK, Horn, HZDT/SG, Stop, PCM, Run/Crank, and R/PMP Fuses
Cell 110: Stoplamps
Cell 34: Stoplamp Switch
Handling ESD Sensitive Parts Notice
Cell 50: Class 2 Serial Data Line