GM Service Manual Online
For 1990-2009 cars only
Figure 1:

Power Circuits, Washer Solvent Level Sensor, Seat Belt, Park Brake and Rear Compartment Switches


Object Number: 526064  Size: FS
Body Control Module Components
Body Control System Operation
Ignition Switch, Inadvertent Power Output and Interior Lighting Control
Power Distribution Schematics
Power Distribution Schematics
Power Distribution Schematics
Instrument Cluster: Analog Schematics
Data Link Connector Schematics
Ground Distribution Schematics
Ground Distribution Schematics
Ground Distribution Schematics
Figure 2:

Ignition Switch, Inadvertent Power Output and Interior Lighting Control


Object Number: 526240  Size: FS
Body Control Module Components
Body Control System Operation
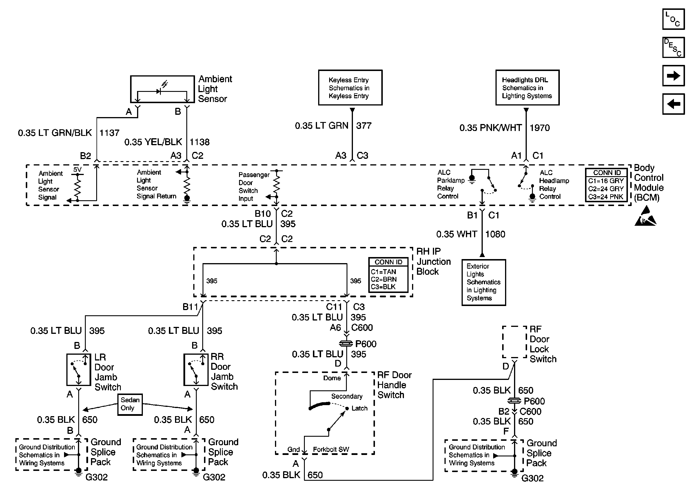
Ambient Light Sensor, ALC Relay Control, Right Rear, Left Rear, and Right Front Door Jamb Switches
Power Circuits, Washer Solvent Level Sensor, Seat Belt, Park Brake and Rear Compartment Switches
Fog Lights Schematics
HVAC Compressor Control Schematics
Interior Lights Schematics
Interior Lights Schematics
Figure 3:

Ambient Light Sensor, ALC Relay Control, Right Rear, Left Rear, and Right Front Door Jamb Switches


Object Number: 526241  Size: FS
Body Control Module Components
Body Control System Operation
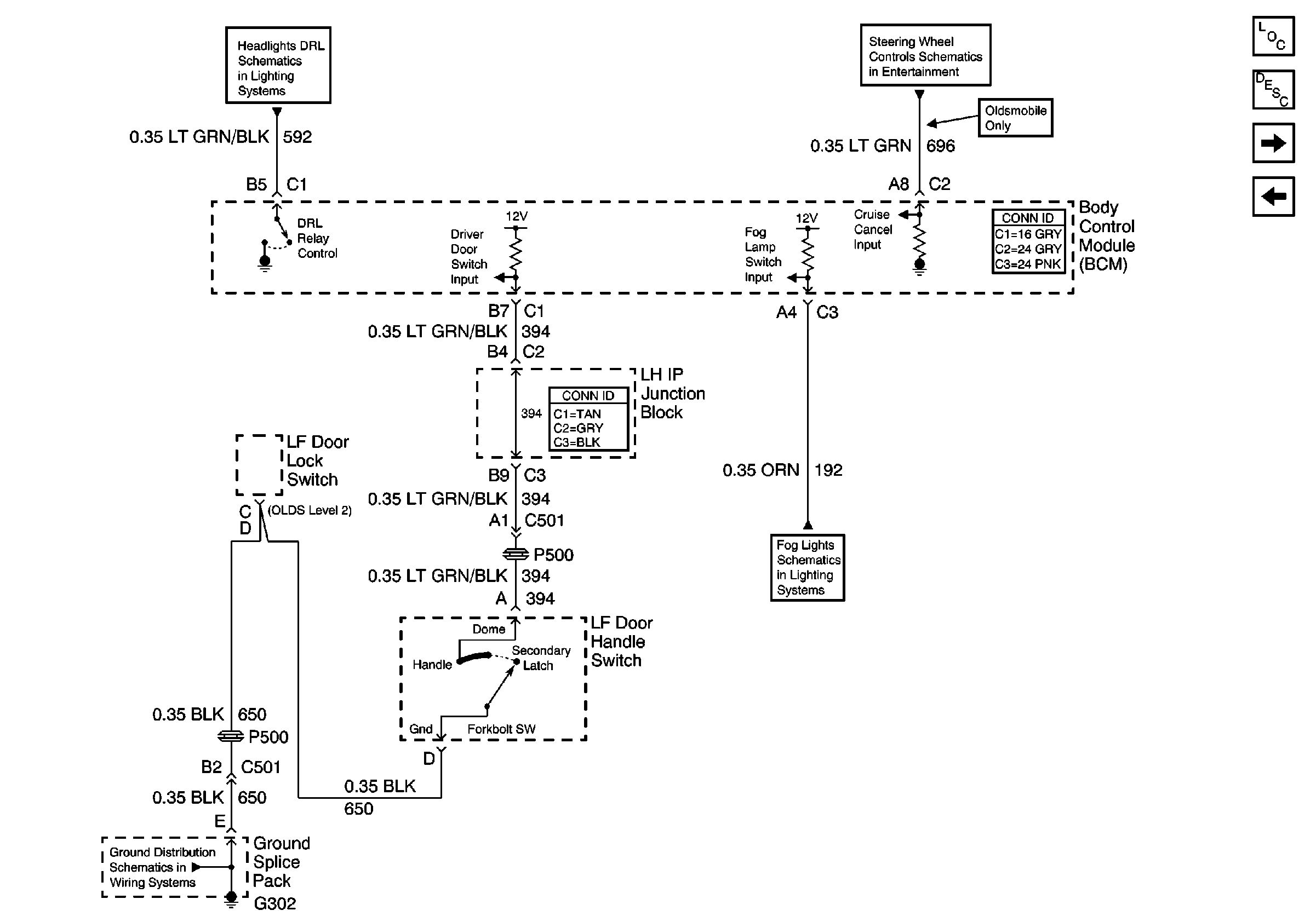
DRL Relay Control, Left Front Door Jamb Switch, and Fog Lamp Switch Input
Ignition Switch, Inadvertent Power Output and Interior Lighting Control
Headlights/Daytime Running Lights (DRL) Schematics
Exterior Lights Schematics
Ground Distribution Schematics
Ground Distribution Schematics
Ground Distribution Schematics
Figure 4:

DRL Relay Control, Left Front Door Jamb Switch, and Fog Lamp Switch Input


Object Number: 526249  Size: FS
Body Control Module Components
Body Control System Operation
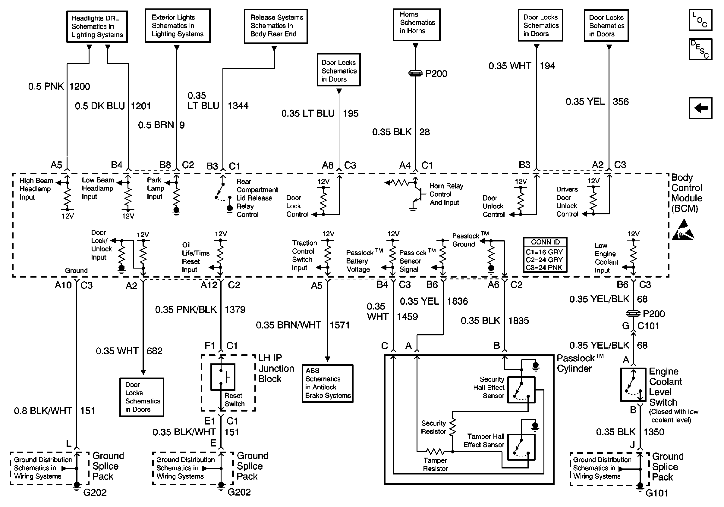
Engine Coolant Level Switch, Horn and Rear Compartment Control, PasslocK™ Cylinder, and Headlamp Inputs
Ambient Light Sensor, ALC Relay Control, Right Rear, Left Rear, and Right Front Door Jamb Switches
Steering Wheel Controls Schematics
Headlights/Daytime Running Lights (DRL) Schematics
Fog Lights Schematics
Ground Distribution Schematics
Figure 5:

Engine Coolant Level Switch, Horn and Rear Compartment Control, Passlockā„¢ Cylinder, and Headlamp Inputs


Object Number: 526256  Size: FS
Body Control Module Components
Body Control System Operation
DRL Relay Control, Left Front Door Jamb Switch, and Fog Lamp Switch Input
Headlights/Daytime Running Lights (DRL) Schematics
Exterior Lights Schematics
Release Systems Schematics
Horn Schematics
Door Lock/Indicator Schematics
Door Lock/Indicator Schematics
Antilock Brake System Schematics
Door Lock/Indicator Schematics
Ground Distribution Schematics
Ground Distribution Schematics
Ground Distribution Schematics