GM Service Manual Online
For 1990-2009 cars only
Makes
🢒
Buick
🢒
1999
🢒
LeSabre
🢒 Cell 81: IP Fuse Block
Cell 81: IP Fuse Block
Cell 81: IP Fuse Block
Instrument Cluster and HUD Components
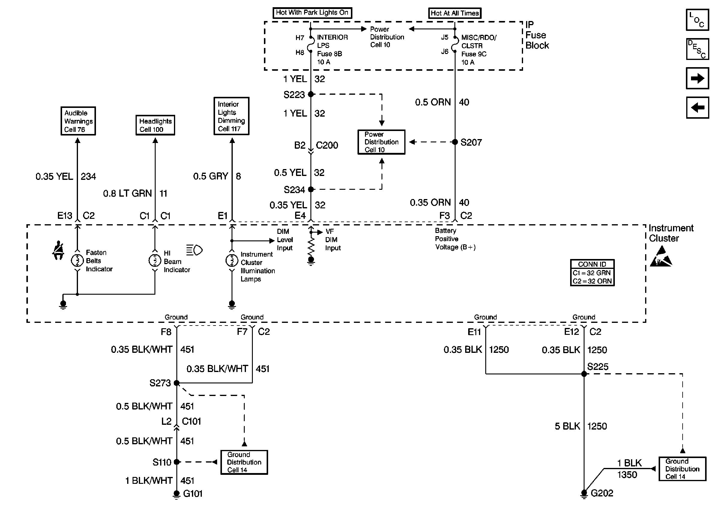
Instrument Cluster Circuit Description
Cell 81: Oldsmobile with UH8
Cell 81: Oldsmobile with UH8
Handling ESD Sensitive Parts Notice
Ground Distribution Schematics
Ground Distribution Schematics
Headlights Schematics Buick
Interior Lights Dimming Schematics Buick
Power Distribution Schematics
Audible Warnings Schematics
Instrument Cluster and HUD Connector End Views
Power Distribution Schematics