GM Service Manual Online
For 1990-2009 cars only
Makes
🢒
Buick
🢒
2001
🢒
LeSabre
🢒 Content Theft Deterrent
Content Theft Deterrent
Content Theft Deterrent
Master Electrical Component List
Content Theft Deterrent (CTD) Description and Operation
Door Jamb Switches
PASS-Key® III
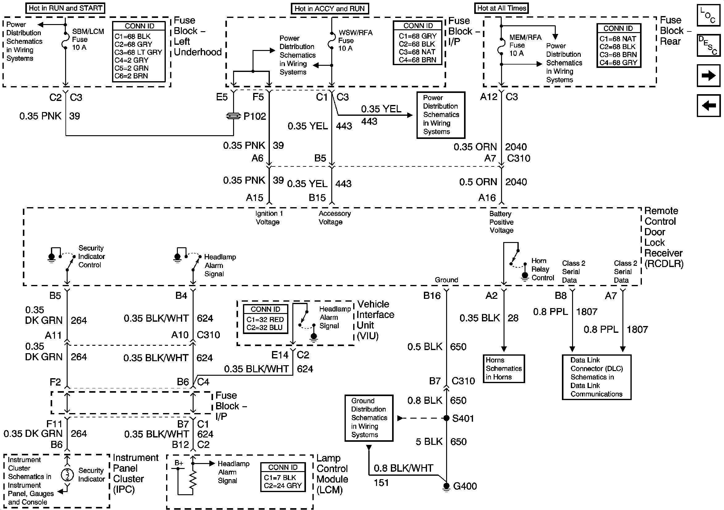
Underhood Fuse Block, RUN/CRK Fuse and IGN Relay
Underhood Fuse Block- OXY SEN and SBM LCM Fuses
IP Fuse Block- WSW/RFA and WSW Fuses
IP Fuse Block- WSW/RFA and WSW Fuses
Underhood Fuse Block- BAT 2 Fuse/ Rear Fuse Block- PWR SEAT and MEM/RFA FUSEs
Class 2 Serial Data Line
Horns Schematics