GM Service Manual Online
For 1990-2009 cars only
Makes
🢒
Buick
🢒
2005
🢒
Park Avenue
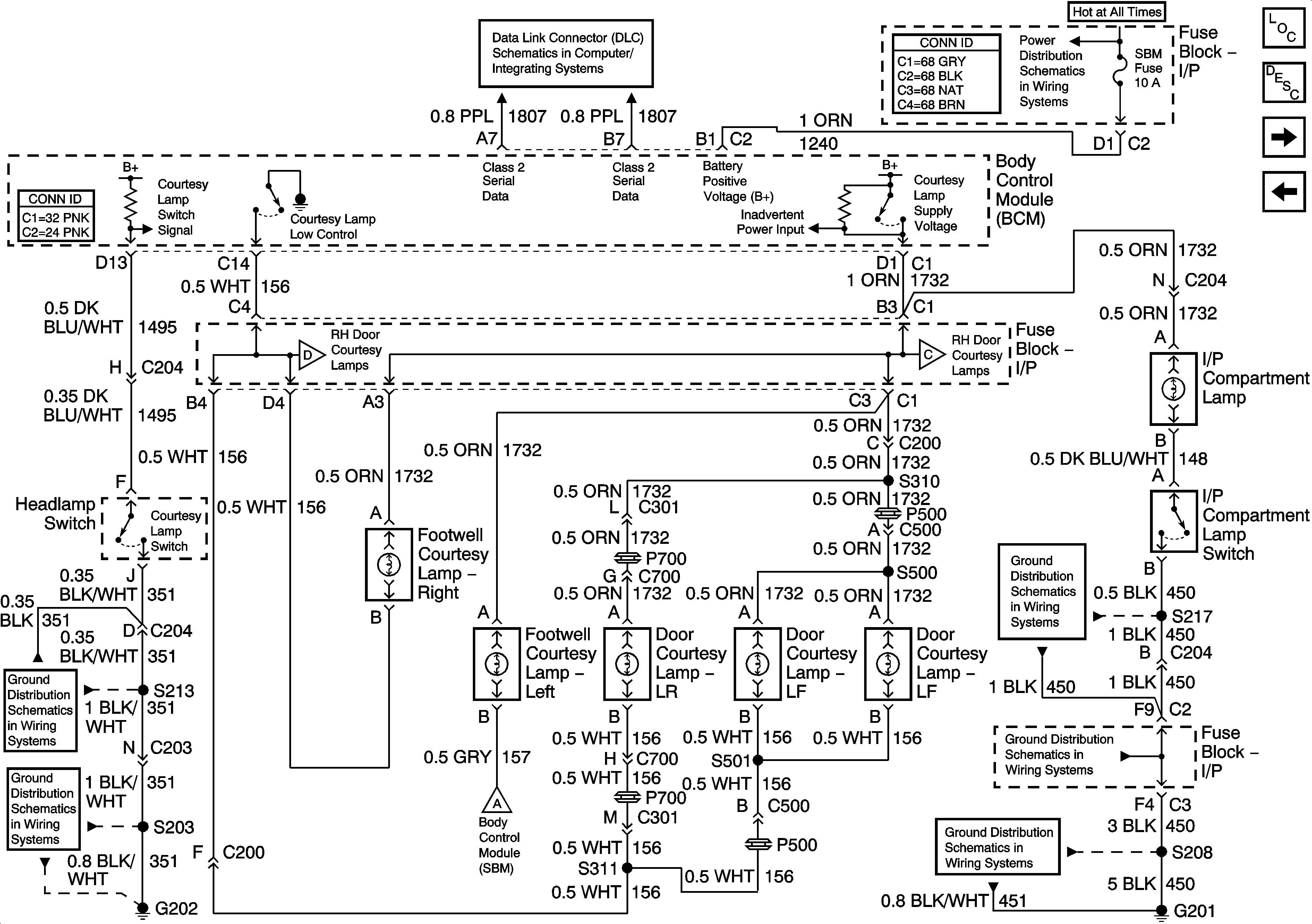
🢒 Courtesy Lamp Switch, Left Door Courtesy Lamps, and I/P Compartment Lamp
Courtesy Lamp Switch, Left Door Courtesy Lamps, and I/P Compartment Lamp
Courtesy Lamp Switch, Left Door Courtesy Lamps, and I/P Compartment Lamp
Master Electrical Component List
Interior Lighting Systems Description and Operation
Auxiliary Lighting Control, Right Door Courtesy Lamps and Rear Compartment Lamp
Door Open Inputs
BAT 1, RRINMDL, C/LTR, DRVMDL, HTDST L, TRK REL, PDM, SBM and CSTR/SBM Fuses
Class 2 Serial Data Lines
Auxiliary Lighting Control, Right Door Courtesy Lamps and Rear Compartment Lamp
Auxiliary Lighting Control, Right Door Courtesy Lamps and Rear Compartment Lamp
Vanity Mirrors, Courtesy/Reading Lamps and Office Work Lamp
G202 - 1 of 4
G202 - 2 of 4
G201 - 1 of 2
G201 - 2 of 2
G201 - 2 of 2